LEMON Manuals: Even more car manuals for everyone: 1960-2025
Home >> Hyundai >> 2000 >> Tiburon L4-2.0L >> Repair and Diagnosis >> Diagrams >> Electrical Diagrams >> Power and Ground Distribution >> Timer/Control Unit, Accessory Control
April 5, 2026: LEMON Manuals is launched! Read the announcement.

Timer/Control Unit, Accessory Control

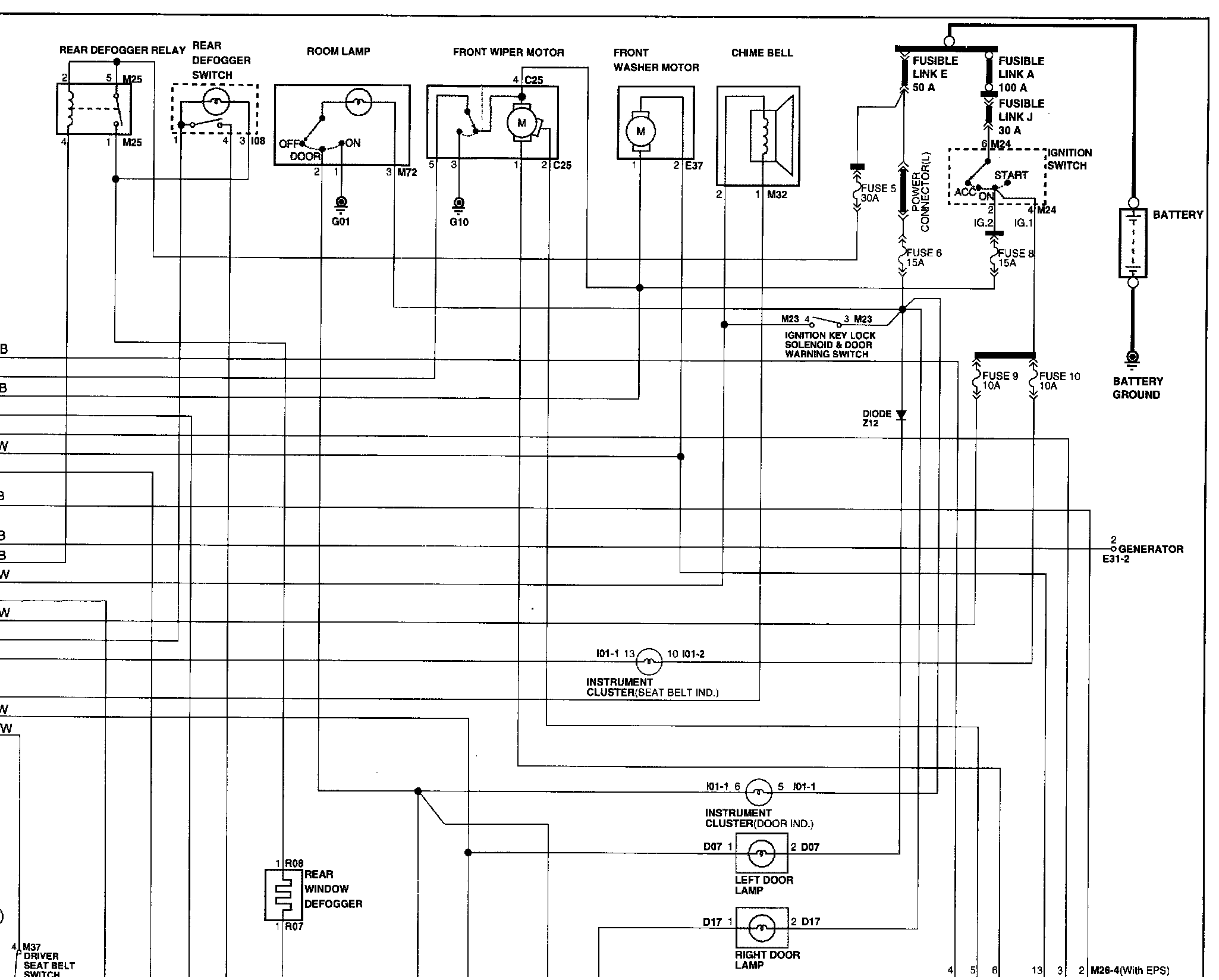
Image SD - 76:




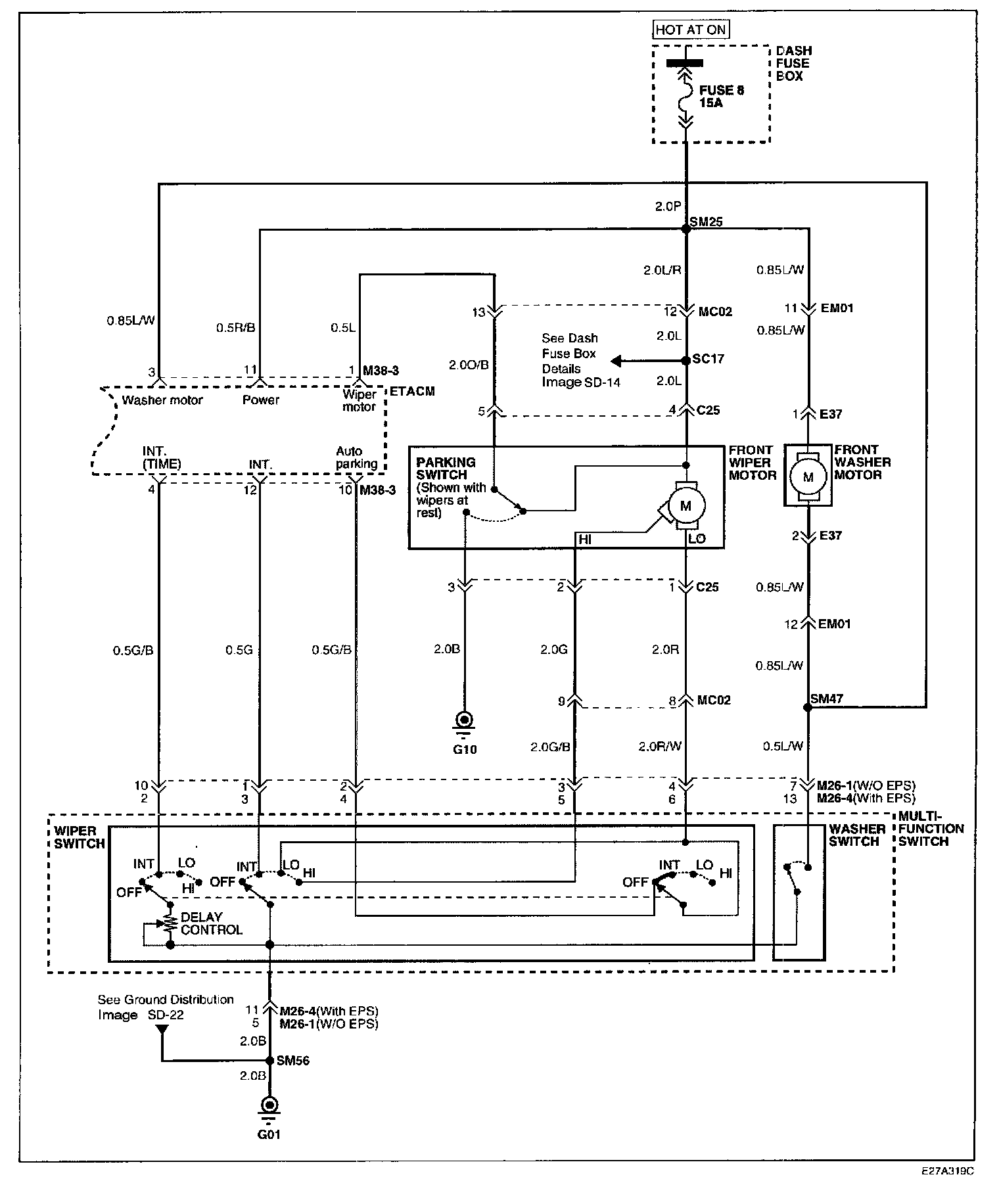
Image SD - 77:




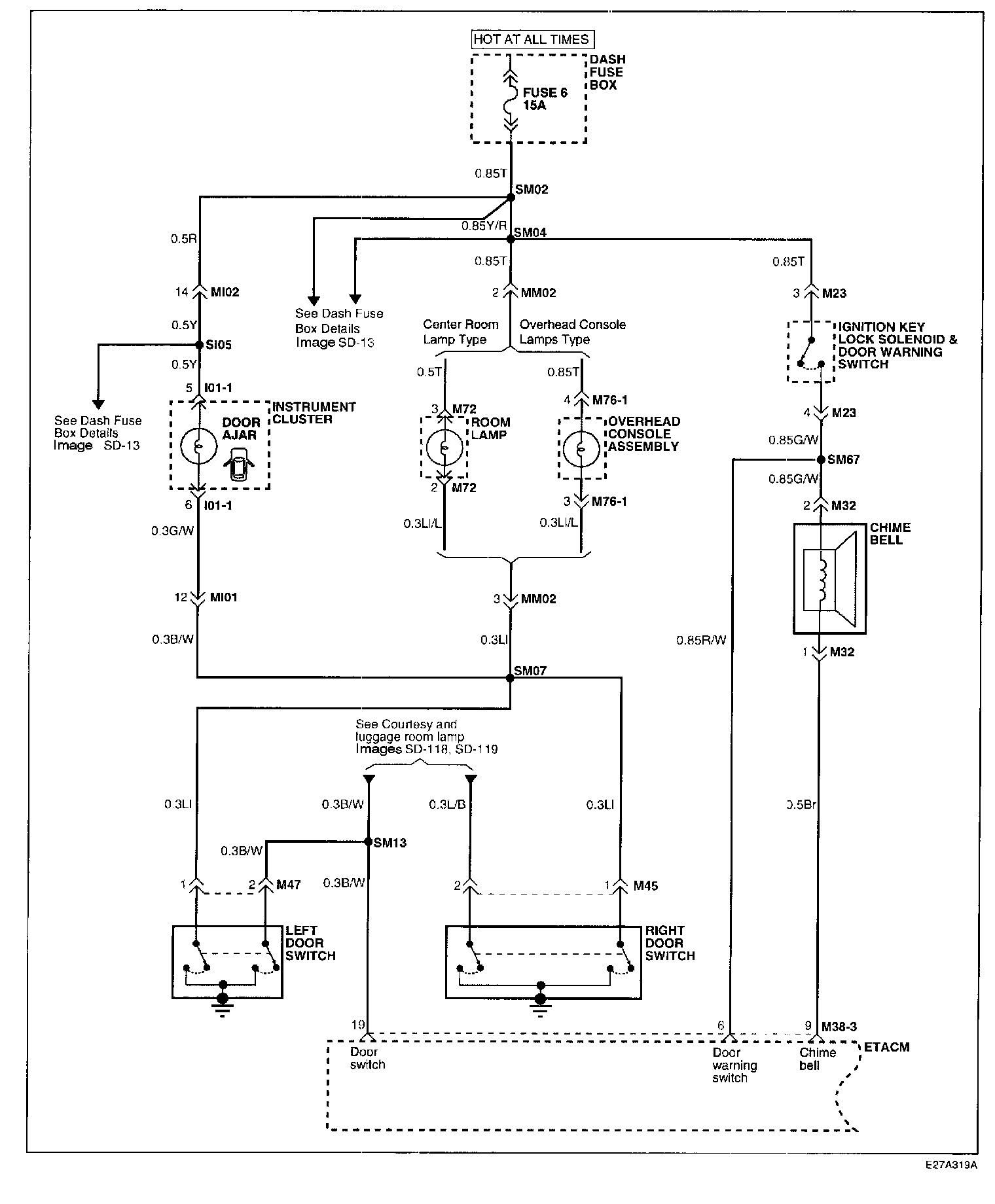
Image SD - 78:




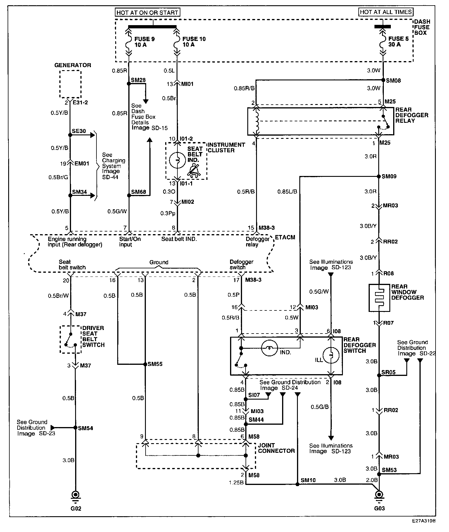
�(�S�I�S\�SImage SD - 78-1:




Schematic Diagrams

Connector Configurations Are Found In The Diagram Section (Tiburon) Of The Vehicle.
Diagrams

Connector Locations Are Found In The Locations Section (Tiburon) Of Vehicle.
Locations