LEMON Manuals: Even more car manuals for everyone: 1960-2025
Home >> Hyundai >> 2001 >> Accent GL L4-1.6L >> Repair and Diagnosis >> Diagrams >> Electrical Diagrams >> Control Module HVAC
April 5, 2026: LEMON Manuals is launched! Read the announcement.

Control Module HVAC

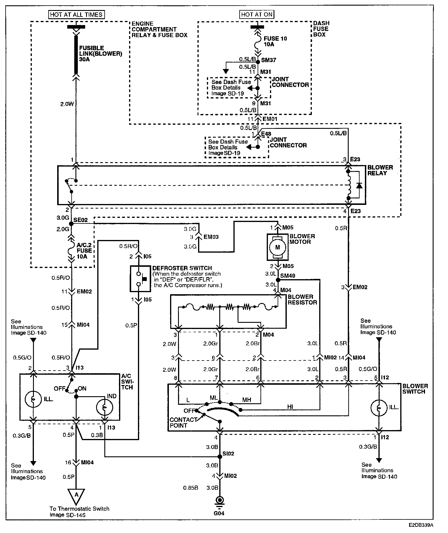
Image SD-144 - Blower And A/C Controls (1):



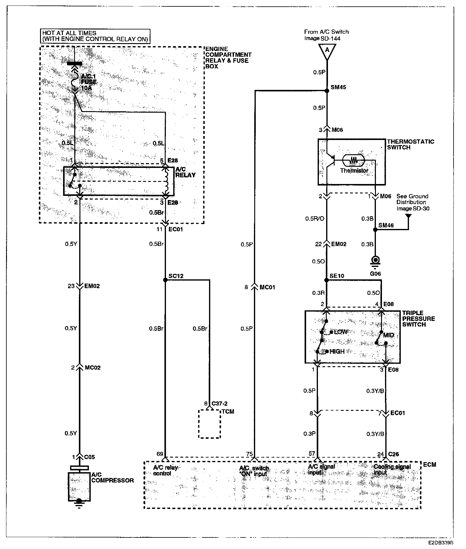
Image SD-145 - Blower And A/C Controls (2):