LEMON Manuals: Even more car manuals for everyone: 1960-2025
Home >> Hyundai >> 2001 >> XG 300 V6-3.0L >> Repair and Diagnosis >> Powertrain Management >> Computers and Control Systems >> Relays and Modules - Computers and Control Systems >> Engine Control Module >> Technical Service Bulletins >> All Technical Service Bulletins >> ECM - DTC P0560 Manual Correction
April 5, 2026: LEMON Manuals is launched! Read the announcement.

ECM - DTC P0560 Manual Correction

Group: ENGINE ELECTRICAL

Number: 00-36-013

Date: DECEMBER, 2000

Model: 2001 XG300

Subject:
2001 XG300 DIAGNOSTIC TROUBLE CODE (DTC)
P0560 -- BACK-UP POWER TO THE ECM
SHOP MANUAL CORRECTION

DESCRIPTION:

The 2001 XGS00 Shop Manual is missing information related to the diagnostic trouble code P0560.

The code P0560 indicates that:

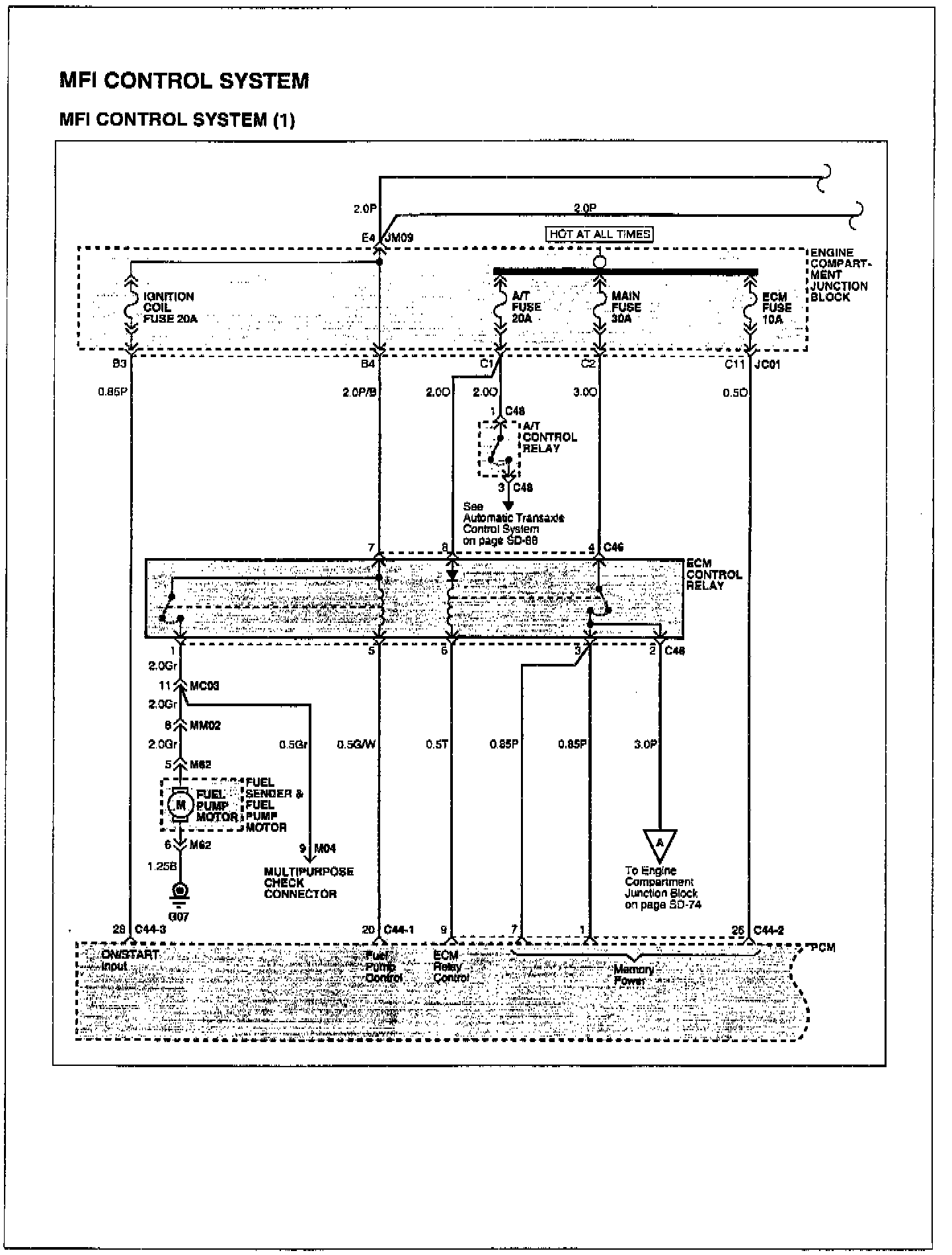
^ The back-up power (also called "Memory Power") to the ECM is low.

^ In order for this code to be set, the voltage at the ECM connector C44-2, Pin # 26 must be below 2 Volts for at least 10 seconds.

^ Normally, the voltage at this pin is battery voltage.

The most likely cause of this code is related to electrical wiring.

The power for this pin comes from the engine compartment junction block, ECM Fuse (10A) at connector JC01, Pin C11. The wire insulation color is Orange. This is illustrated on page SD-72 of the 2001 XG300 Electrical Troubleshooting Manual.





A copy of the schematics is shown.

Please make a note of this TSB # and the title on the top of pages FL-22 & FL-24 of the 2001 XG300 Shop Manual.