LEMON Manuals: Even more car manuals for everyone: 1960-2025
Home >> Hyundai >> 2004 >> Accent Base >> Repair and Diagnosis >> Body & Frame >> Ignition Switch/Steering Lock >> Shift & Key Lock Control System >> Inspection >> A/T Key Interlock Solenoid
April 5, 2026: LEMON Manuals is launched! Read the announcement.

A/T Key Interlock Solenoid

  1. Remove the solenoid connector.
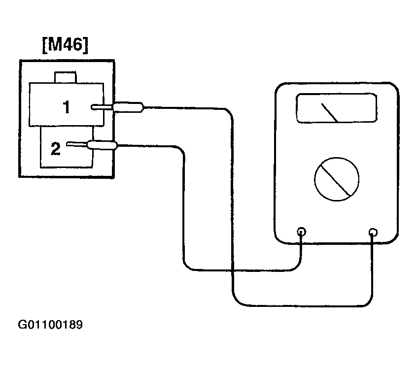
  2. Using an ohmmeter, measure the resistance between terminals.
    Fig 1: Checking A/T Key Interlock Solenoid Resistance
    G01100189Courtesy of HYUNDAI MOTOR CO.

    Standard resistance: 12 ~ 16ohm

  3. Attach the positive (+) lead from the battery to terminal #2. and the negative (-) lead to terminal #1.
    Fig 2: Checking A/T Key Interlock Solenoid Operation
    G01100190Courtesy of HYUNDAI MOTOR CO.
  4. Check that an operation noise can be heard from the solenoid.