LEMON Manuals: Even more car manuals for everyone: 1960-2025
Home >> Hyundai >> 2004 >> Santa Fe L4-2.4L >> Repair and Diagnosis >> Powertrain Management >> Computers and Control Systems >> Relays and Modules - Computers and Control Systems >> Body Control Module >> Diagrams >> Electrical Diagrams >> Schematic Diagrams (From ETM)
April 5, 2026: LEMON Manuals is launched! Read the announcement.

Schematic Diagrams (From ETM)

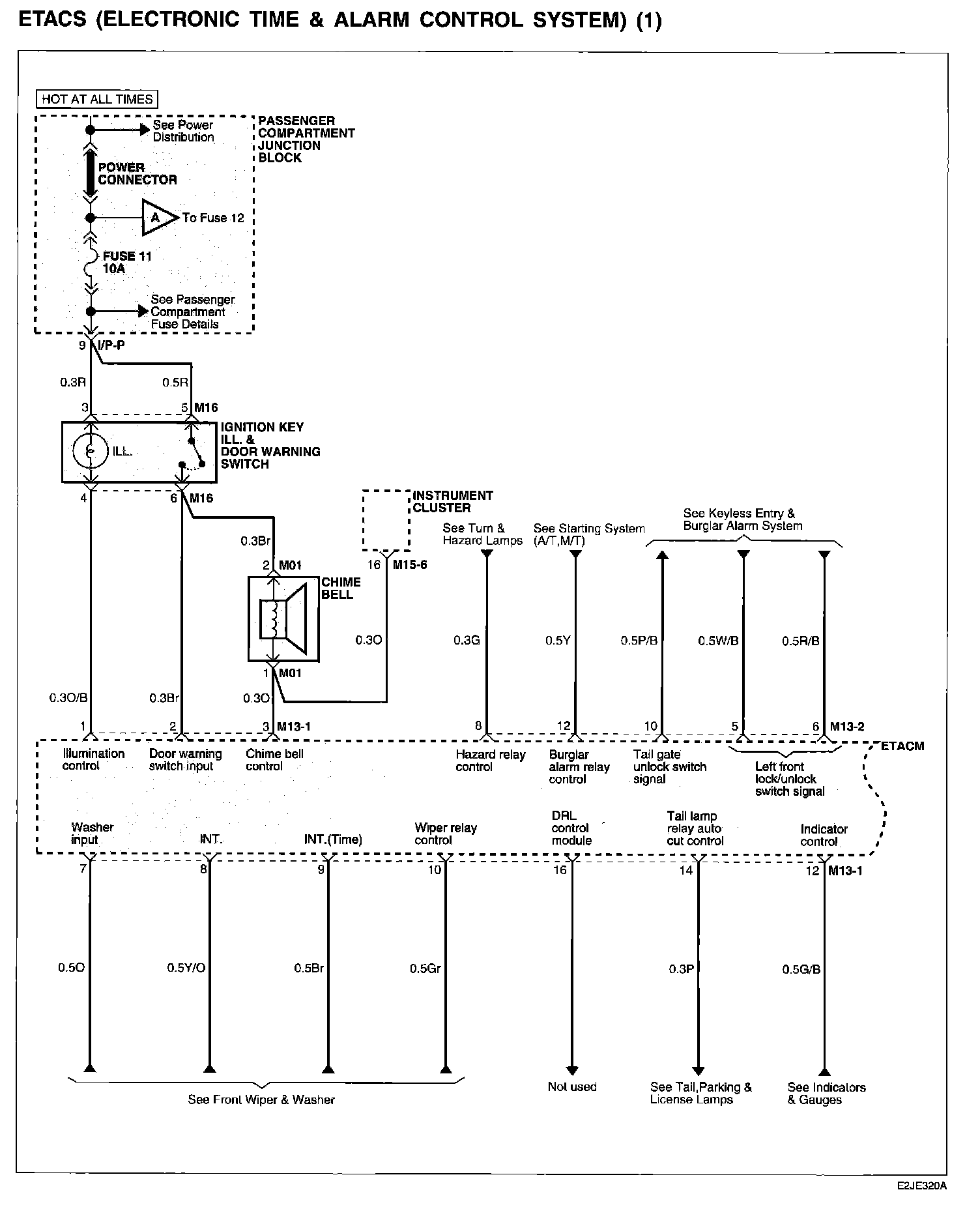
ETACS (Electronic Time & Alarm Control System) (1):




ETACS (Electronic Time & Alarm Control System) (2):




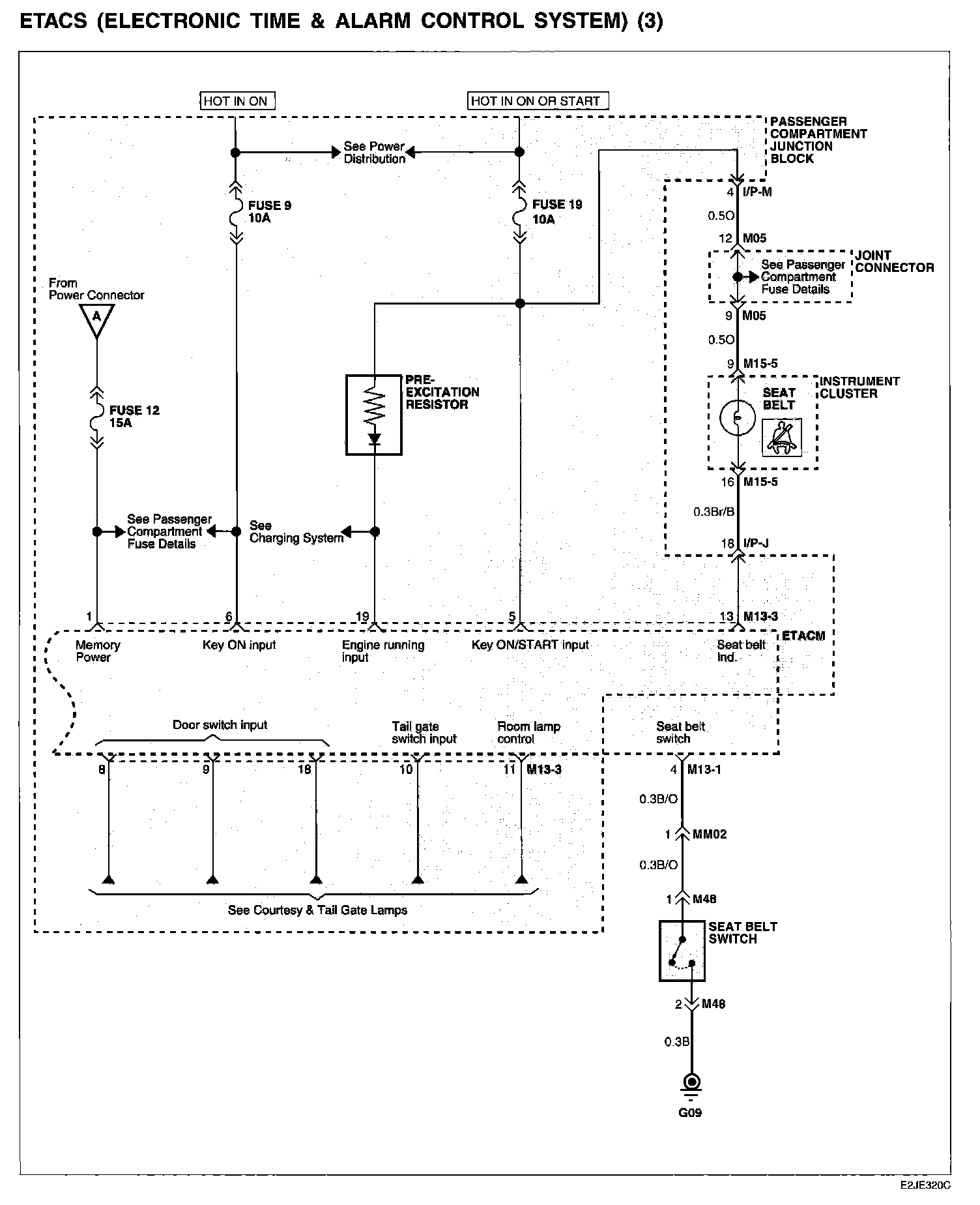
ETACS (Electronic Time & Alarm Control System) (3):






Connector/Component Locations: The locations of connectors and components referred to within these diagrams can be found via the connector number at Vehicle Connector Locations. Connector Locations

Ground Locations: The locations of grounds referred to within these diagrams can be found via the ground number at Vehicle Ground Locations. Ground Locations