LEMON Manuals: Even more car manuals for everyone: 1960-2025
Home >> Hyundai >> 2004 >> XG350 Base >> Repair and Diagnosis >> Brakes >> Traction Control >> Anti-Lock Brake System >> Anti-Lock Braking System Control Module >> Circuit Diagram >> BTCS Ecu
April 5, 2026: LEMON Manuals is launched! Read the announcement.

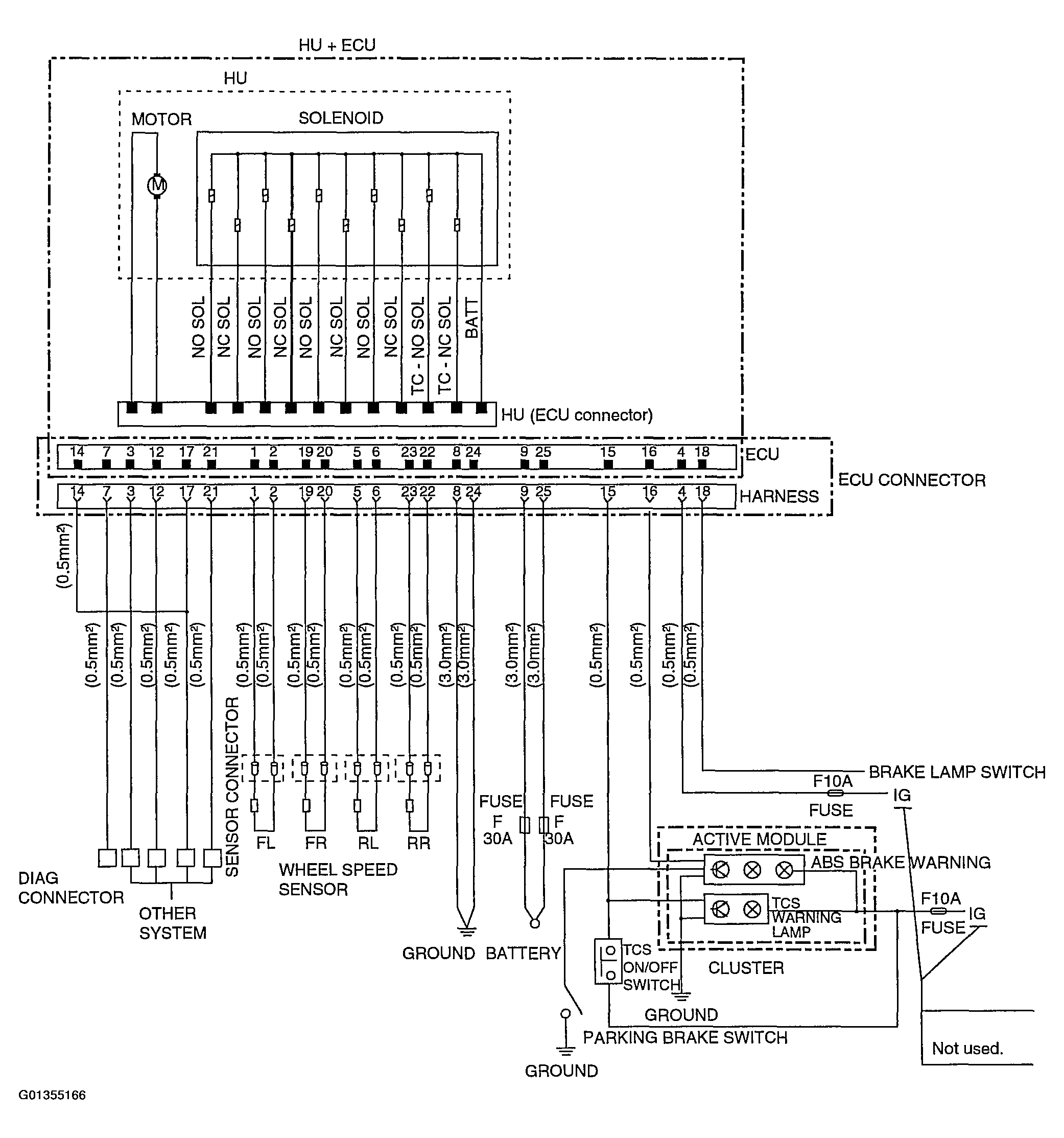
BTCS Ecu

Fig 1: BTCS ECU Circuit Diagram
G01355166Courtesy of HYUNDAI MOTOR CO.