LEMON Manuals: Even more car manuals for everyone: 1960-2025
Home >> Hyundai >> 2005 >> Tucson V6-2.7L >> Repair and Diagnosis >> Diagrams >> Connector Views >> Traction Control Module >> ABS With TCS Only
April 5, 2026: LEMON Manuals is launched! Read the announcement.

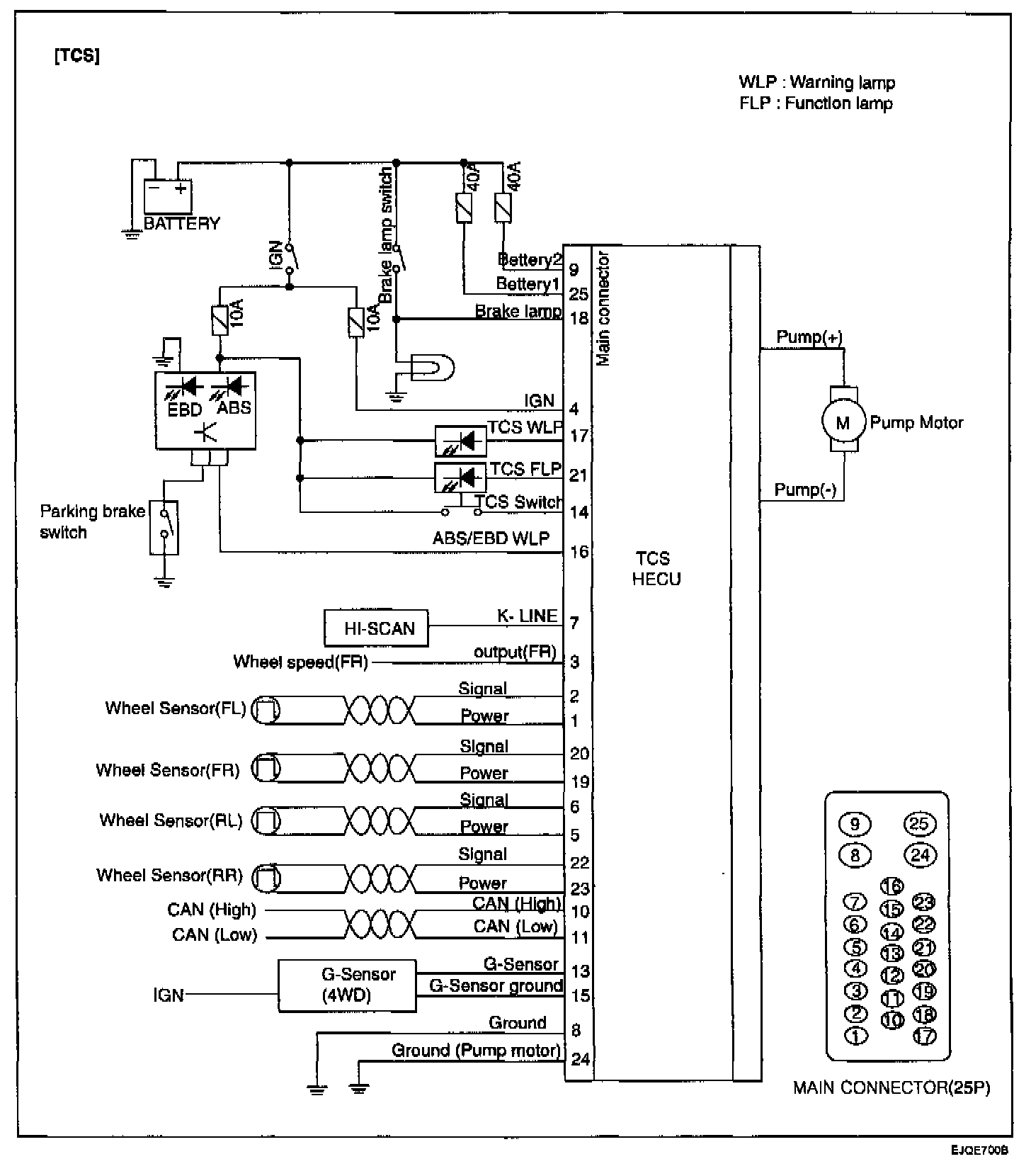
ABS With TCS Only