LEMON Manuals: Even more car manuals for everyone: 1960-2025
Home >> Hyundai >> 2007 >> Tucson AWD V6-2.7L >> Repair and Diagnosis >> Relays and Modules >> Relays and Modules - Brakes and Traction Control >> Electronic Brake Control Module >> Service and Repair
April 5, 2026: LEMON Manuals is launched! Read the announcement.

Electronic Brake Control Module: Service and Repair

ANTI-LOCK BRAKING SYSTEM CONTROL MODULE

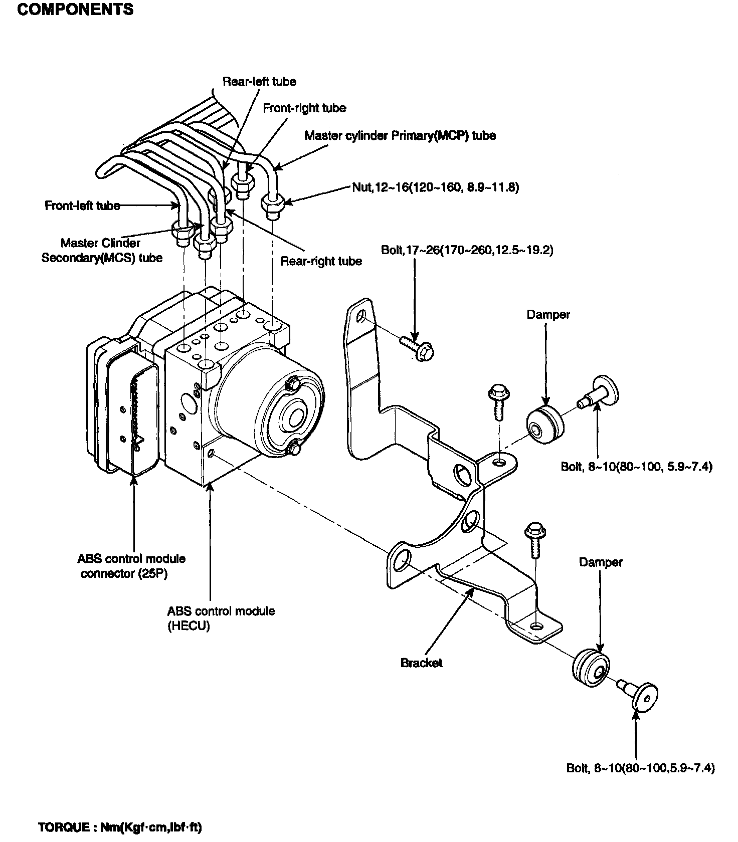
COMPONENTS:




HECU EXTERNAL DIAGRAM:




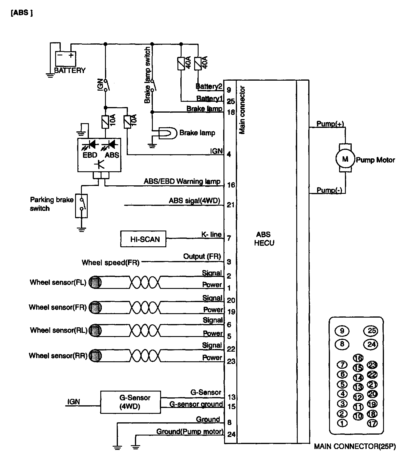
CIRCUIT DIAGRAM:




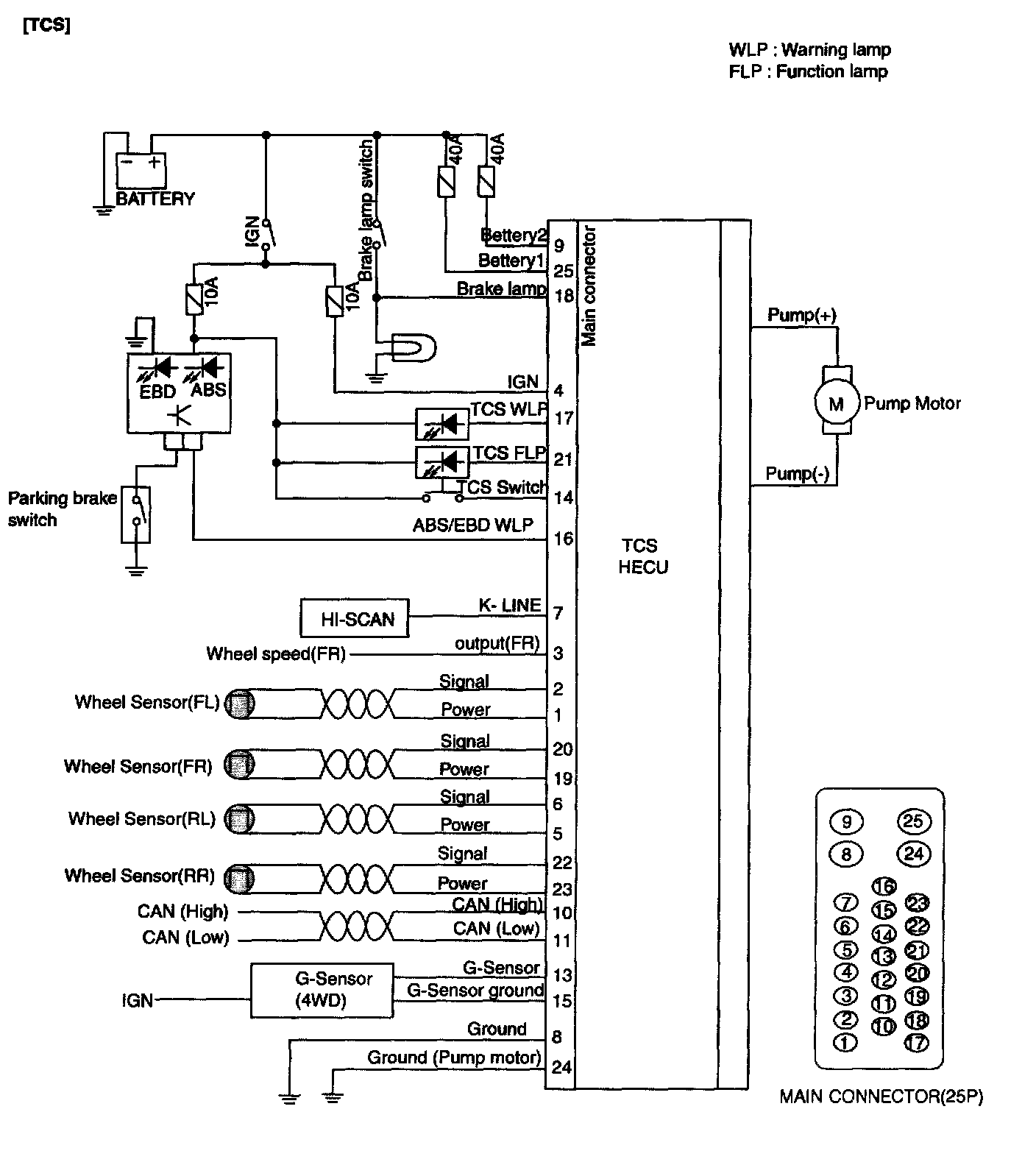
CIRCUIT DIAGRAM:




ABS/TCS CONNECTOR INPUT/OUTPUT:




ABS/TCS CONNECTOR INPUT/OUTPUT:





REMOVAL





1. Disconnect the double lock (A) from the HECU.
2. Disconnect the brake tube from the HECU by unlocking the nuts counterclockwise with a spanner.

NOTE:
^ Do not spill brake fluid on vehicle; it may damage the paint, if brake fluid gets on the paint, wash it off immediately with water.
^ Take care not to damage or deform the brake lines during remove and water.
^ To prevent the brake fluid from flowing, plug and cover the hose ends and joints with a shop towel or equivalent material.





3. Remove the three HEW brake mounting bolts disassembly the HECU with the bracket.

CAUTION:
1. Never attempt to disassemble the HECU.
2. The HECU must be transported and stored in an upright production and with the ports sealed.

4. Remove the three HECU mounting bolts and disassembly the HECU from the bracket.

INSTALLATION
1. Installation is the reverse of removal.
2. Tighten the HECU mounting bolts and brake tube nuts to the specified torque.
Tightening torque
HECU mounting bolt: 8 - 10 Nm (80 - 100 kg-cm, 5.9 - 7.3 ft. lbs.)
HECU bracket mounting bolt: 17 - 26 Nm (170 - 260 kg-cm, 12.5 - 19.1 ft. lbs.)
Brake tube nut: 13 - 17 Nm (130 - 170 kg-cm, 9.5 - 12.5 ft. lbs.)