LEMON Manuals: Even more car manuals for everyone: 1960-2025
Home >> Hyundai >> 2009 >> Accent SE, Standard >> Repair and Diagnosis >> Engine Performance >> Engine Control Systems >> General Information - Fuel System >> General Information >> Basic Troubleshooting >> Electrical Circuit Inspection Procedure >> Check Open Circuit
April 5, 2026: LEMON Manuals is launched! Read the announcement.

Check Open Circuit

  1. Procedures for Open Circuit
    • Continuity Check
    • Voltage Check

      If an open circuit occurs (as seen in [Fig 1]), it can be found by performing Step 2 (Continuity Check Method) or Step 3 (Voltage Check Method) as shown below.

      Fig 1: Checking Voltage Between ECM And Sensor
      G04801496Courtesy of HYUNDAI MOTOR CO.
  2. Continuity Check Method
    NOTE: When measuring for resistance, lightly shake the wire harness above and below or side to side.

    Specification (Resistance) 

    1 Ω or less → Normal Circuit

    1 MΩ or Higher → Open Circuit

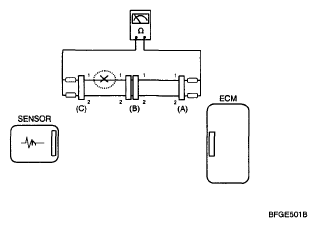
    1. Disconnect connectors (A), (C) and measure resistance between connector (A) and (C) as shown in [Fig 2].

      In [Fig 2.] the measured resistance of line 1 and 2 is higher than 1 MΩ and below 1 Ω respectively. Specifically the open circuit is line 1 (Line 2 is normal). To find exact break point, check sub line of line 1 as described in next step.

      Fig 2: Measuring Resistance Between Connector (A) And (C)
      G04801497Courtesy of HYUNDAI MOTOR CO.
    2. Disconnect connector (B), and measure for resistance between connector (C) and (B1) and between (B2) and (A) as shown in [Fig 3].

      In this case the measured resistance between connector (C) and (B1) is higher than 1MΩ and the open circuit is between terminal 1 of connector (C) and terminal 1 of connector (B1).

      Fig 3: Measuring For Resistance Between Connector (C) And (B1)
      G04801498Courtesy of HYUNDAI MOTOR CO.
  3. Voltage Check Method
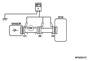
    1. With each connector still connected, measure the voltage between the chassis ground and terminal 1 of each connectors (A), (B) and (C) as shown in [Fig 4].

The measured voltage of each connector is 5V, 5V and 0V respectively. So the open circuit is between connector (C) and (B).

Fig 4: Measuring Voltage Of Connector 5V, 5V And 0V
G04801499Courtesy of HYUNDAI MOTOR CO.