LEMON Manuals: Even more car manuals for everyone: 1960-2025
Home >> Hyundai >> 2016 >> Veloster Base, Standard Trans >> Repair and Diagnosis >> Engine Performance >> Engine Control Systems >> General Information - Engine Control/Fuel System - 1.6L GDI >> General Information >> Troubleshooting >> Basic Troubleshooting >> Electrical Circuit Inspection Procedure
April 5, 2026: LEMON Manuals is launched! Read the announcement.

Electrical Circuit Inspection Procedure

• Check Open Circuit

  1. Procedures for Open Circuit
    1. Continuity Check
    2. Voltage Check

      If an open circuit occurs (as displayed in [Fig 1]), it can be found by performing Step 2 (Continuity Check Method) or Step  3 (Voltage Check Method) as displayed below.

      Fig 1: Checking ECM Open Circuit
      G10607886Courtesy of HYUNDAI MOTOR AMERICA
  2. Continuity Check Method
    NOTE: When measuring for resistance, lightly shake the Wire Harness above and below or from side to side.

    Specification (Resistance) 

    1Ω or Less → Normal Circuit

    1MΩ or Higher → Open Circuit

    1. Disconnect Connectors (A), (C) and measure resistance between Connector (A) and (C) as displayed in [Fig 2].

      In [Fig 2.] the measured resistance of line 1 and 2 is higher than 1MΩ and below 1 Ω respectively. Specifically the open circuit is line 1 (Line 2 is normal). To find exact break point, check sub line of line 1 as described in next step.

      Fig 2: Measuring Resistance Between ECM Connectors
      G10607887Courtesy of HYUNDAI MOTOR AMERICA
    2. Disconnect Connector (B), and measure for resistance between Connector (C) and (B1) and between (B2) and (A) as displayed in [Fig 3].

    In this case the measured resistance between Connector (C) and (B1) is higher than 1MΩ and the open circuit is between terminal 1 of Connector (C) and Terminal 1 of Connector (B1).

    Fig 3: Measuring Resistance Between ECM Connectors
    G10607888Courtesy of HYUNDAI MOTOR AMERICA
  3. Voltage Check Method
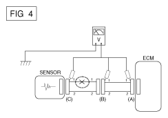
    1. With each Connector still connected, measure the voltage between the Chassis Ground and Terminal 1 of each Connectors (A), (B) and (C) as displayed in [Fig 4].

      The measured Voltage of each Connector is 5V, 5V and 0V respectively. So the open circuit is between Connector (C) and (B).

      Fig 4: Measuring Voltage Between ECM Chassis Ground And Connector Terminals
      G10607889Courtesy of HYUNDAI MOTOR AMERICA

• Check Short Circuit 

  1. Test Method for Short to Ground Circuit
    1. Continuity Check with Chassis Ground

      If short to ground circuit occurs as displayed in [Fig 5], the broken point can be found by performing Step  2 (Continuity Check Method with Chassis Ground) as displayed below.

      Fig 5: Checking Short Circuit In ECM Terminals
      G10607890Courtesy of HYUNDAI MOTOR AMERICA
  2. Continuity Check Method (with Chassis Ground)
    NOTE: Lightly shake the Wire Harness above and below, or from side to side when measuring the resistance.

    Specification (Resistance) 

    1Ω or Less → Short to Ground Circuit

    1MΩ or Higher → Normal Circuit

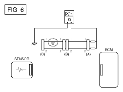
    1. Disconnect Connectors (A), (C) and measure for resistance between Connector (A) and Chassis Ground as displayed in [Fig 6].

      The measured resistance of line 1 and 2 in this example is below 1 Ω and higher than 1MΩ respectively. Specifically the short to ground circuit is line 1 (Line 2 is Normal). To find exact broken point, check the sub line of line 1 as described in the following step.

      Fig 6: Measuring Resistance Between ECM Connector And Chassis Ground
      G10607891Courtesy of HYUNDAI MOTOR AMERICA
    2. Disconnect Connector (B), and measure the resistance between Connector (A) and Chassis Ground, and between (B1) and Chassis Ground as displayed in [Fig 7].

      The measured resistance between Connector (B1) and chassis ground is 1Ω or less. The short to ground circuit is between Terminal 1 of Connector (C) and Terminal 1 of Connector (B1).

      Fig 7: Measuring Resistance Between ECM Connector And Chassis Ground
      G10607892Courtesy of HYUNDAI MOTOR AMERICA

• Testing For Voltage Drop 

This test checks for Voltage drop along a wire, or through a connection or Switch.

  1. Connect the positive lead of a Voltmeter to the end of the wire (or to the side of the Connector or Switch) closest to the Battery.
  2. Connect the Negative Lead to the other end of the Wire. (or the other side of the Connector or Switch)
  3. Operate the circuit.
  4. The Voltmeter will show the difference in voltage between the two points. A difference, or drop of more than 0.1 volts (50mV in 5V circuits), may indicate a problem. Check the circuit for loose or dirty connections.
Fig 8: Checking Voltage Drop Along Wire
G10607893Courtesy of HYUNDAI MOTOR AMERICA