LEMON Manuals: Even more car manuals for everyone: 1960-2025
Home >> Hyundai >> 2023 >> Tucson Plug-In Hybrid SEL >> Repair and Diagnosis >> Engine Performance >> Engine Control Systems >> Engine Control System (PHEV) >> EGR Temperature Sensor >> Schematic Diagrams >> Circuit Diagram >> EGR Temperature Sensor
April 5, 2026: LEMON Manuals is launched! Read the announcement.

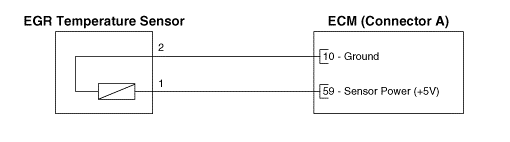
EGR Temperature Sensor

G16172516Courtesy of HYUNDAI MOTOR AMERICA