LEMON Manuals: Even more car manuals for everyone: 1960-2025
Home >> Infiniti >> 2003 >> M45 >> Repair and Diagnosis >> Engine Performance >> System >> Engine Controls - Self-Diagnostics >> Diagnostic Tests >> DTC P0452: EVAP Control System Pressure Sensor (Low) >> Wiring Diagram & Specification Data For EVAP Control System Pressure Sensor
April 5, 2026: LEMON Manuals is launched! Read the announcement.

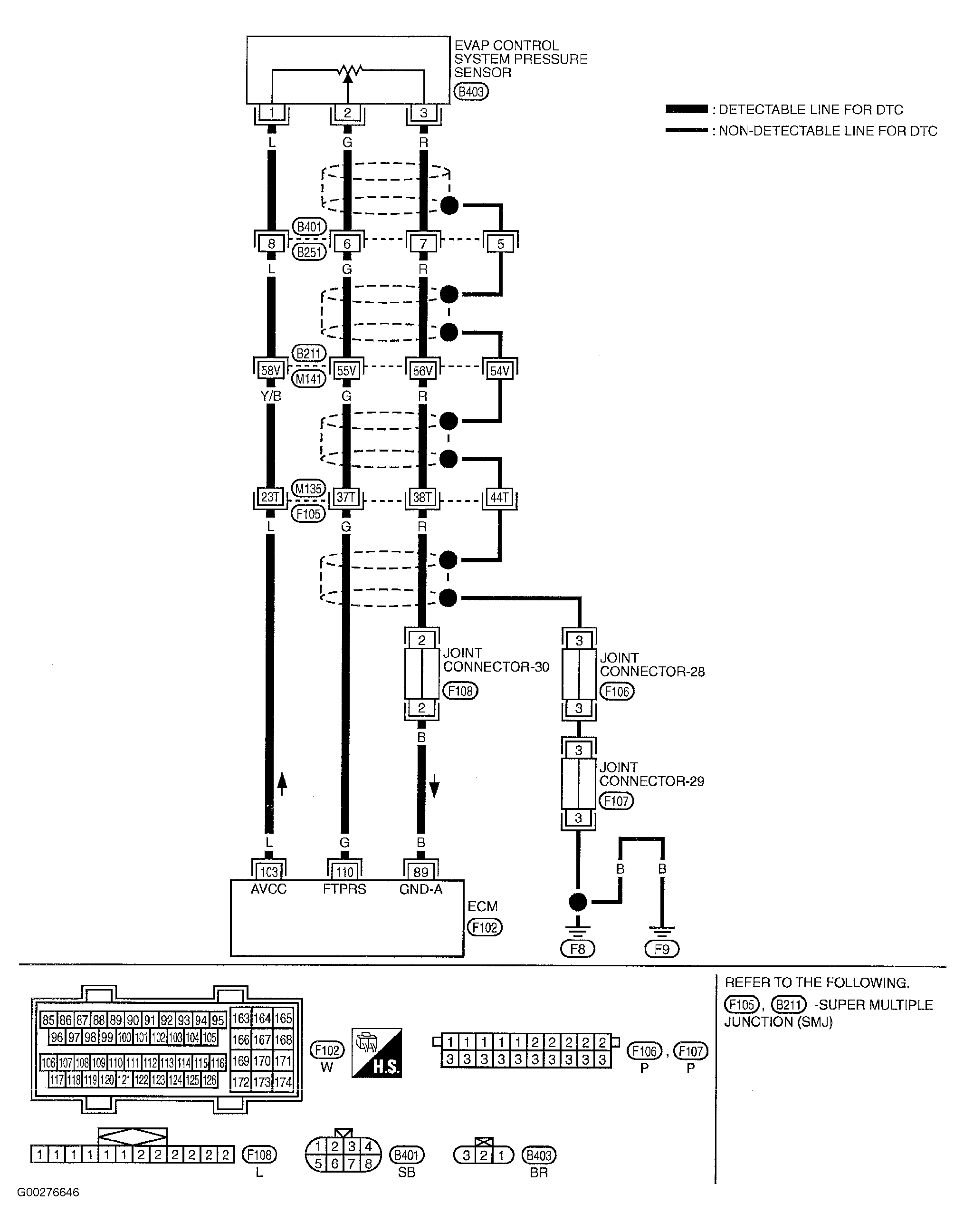
Wiring Diagram & Specification Data For EVAP Control System Pressure Sensor

For wiring diagram and specification data for EVAP control system pressure sensor, see Fig 1 and Fig 2 .

Fig 1: Wiring Diagram For EVAP Control System Pressure Sensor
G00276646Courtesy of NISSAN MOTOR CO., U.S.A.
Fig 2: Specification Data For EVAP Control System Pressure Sensor
G00276647Courtesy of NISSAN MOTOR CO., U.S.A.