LEMON Manuals: Even more car manuals for everyone: 1960-2025
Home >> Infiniti >> 2004 >> FX35 AWD >> Repair and Diagnosis (Single Page) >> Engine Performance >> Engine Control System >> Fuel Pump Circuit >> Diagnostic Procedure
April 5, 2026: LEMON Manuals is launched! Read the announcement.

Diagnostic Procedure

  1. Check Overall Function 
    1. Turn ignition switch ON.
    2. Pinch fuel feed hose with two fingers.
      Fig 1: Identifying Location To Pinch Fuel Feed Hose
      G00727374Courtesy of NISSAN MOTOR CO., U.S.A.

      Fuel pressure pulsation should be felt on the fuel feed hose for 1 second after ignition switch is turned ON  .

    OK or NG

    1. OK: Inspection end 
    2. NG: Go to 2.

  2. Check Fuel Pump Power Supply Circuit-I 
    1. Turn ignition switch OFF.
    2. Disconnect ECM harness connector.
    3. Turn ignition switch ON.
    4. Check voltage between ECM terminal 113 and ground with CONSULT-II or tester.
      Fig 2: Testing Power Supply For Fuel Pump
      G00727375Courtesy of NISSAN MOTOR CO., U.S.A.
      1. Voltage: Battery voltage 

    OK or NG

    1. OK: Go to 5.
    2. NG: Go to 3.

  3. Check Fuel Pump Power Supply Circuit-II 

    Check voltage between IPDM E/R terminal 40 and ground with CONSULT-II or tester.

    Fig 3: Confirming Battery Power Across Fuel Pump Relay Coil
    G00727376Courtesy of NISSAN MOTOR CO., U.S.A.
    1. Voltage: Battery voltage 

    OK or NG

    1. OK: Go to 4.
    2. NG: Go to 14.

  4. Detect Malfunctioning Part 

    Check the following.

    • Harness connectors E211, M41
    • Harness for open or short between IPDM E/R and ECM

    1. Repair harness or connectors.
  5. Check Condenser Power Supply Circuit-I 
    1. Turn ignition switch OFF.
    2. Reconnect all harness connectors disconnected.
    3. Disconnect condenser harness connector.
    4. Turn ignition switch ON.
    5. Check voltage between condenser terminal 1 and ground with CONSULT-II or tester.
      Fig 4: Testing Fuel Pump Relay Operation
      G00727377Courtesy of NISSAN MOTOR CO., U.S.A.
      1. Voltage: Battery voltage should exist for 1 second after ignition switch is turned ON  .
    6. Also check harness for short to ground and short to power.

    OK or NG

    1. OK: Go to  9.
    2. NG: Go to 6.

  6. Check 15A Fuse 
    1. Turn ignition switch OFF.
    2. Disconnect 15A fuse.
    3. Check 15A fuse.

    OK or NG

    1. OK: Go to 7.
    2. NG: Replace fuse.

  7. Check Condenser Power Supply Circuit-II 
    1. Disconnect IPDM E/R harness connector E8.
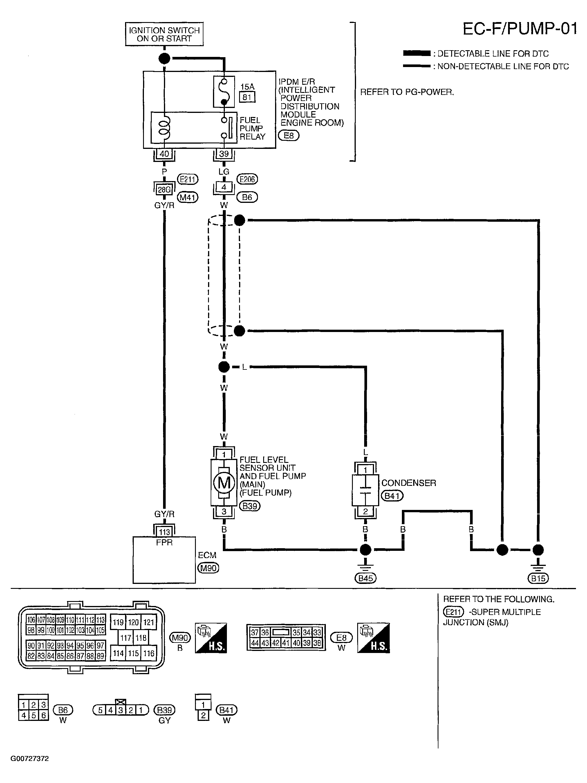
    2. Check harness continuity between IPDM E/R terminal 39 and condenser terminal 1.

      Refer to wiring diagram. See Figure.

      1. Continuity should exist  .

    3. Also check harness for short to ground and short to power.

    OK or NG

    1. OK: Go to  14.
    2. NG: Go to 8.

  8. Detect Malfunctioning Part 

    Check the following.

    • Harness connectors E206, B6
    • Harness for open or short between IPDM E/R and condenser

    1. Repair harness or connectors.
  9. Check Condenser Ground Circuit 
    1. Check harness continuity between condenser terminal 2 and ground.

      Refer to wiring diagram. See Figure.

      1. Continuity should exist  .

    2. Also check harness for short to power.

    OK or NG

    1. OK: Go to 10.
    2. NG: Repair open circuit or short to power in harness or connectors.

  10. Check Condenser 

    Refer to COMPONENT INSPECTION .

    OK or NG

    1. OK: Go to 11.
    2. NG: Replace condenser.

  11. Check Fuel Pump Power Supply And Ground Circuit For Open And Short 
    1. Turn ignition switch OFF.
    2. Disconnect fuel level sensor unit and fuel pump harness connector. See Figure.
    3. Disconnect harness connector E206, B6.
    4. Check harness continuity between fuel level sensor unit and fuel pump terminal 1 and harness connector B6 terminal 4, fuel level sensor unit and fuel pump terminal 3 and ground.

      Refer to wiring diagram. See Figure.

      1. Continuity should exist  .

    5. Also check harness for short to ground and short to power.

    OK or NG

    1. OK: Go to 13.
    2. NG: Go to 12.

  12. Detect Malfunctioning Part 

    Check the following.

    • Harness connector B6
    • Harness for open or short between fuel level sensor unit and fuel pump and harness connector B6
    • Harness for open or short between fuel level sensor unit and fuel pump and ground

    1. Repair open circuit or short to power in harness or connectors.
  13. Check Fuel Pump 

    Refer to COMPONENT INSPECTION .

    OK or NG

    1. OK: Go to 14.
    2. NG: Replace fuel pump.

  14. Check Intermittent Incident 

    Refer to TROUBLE DIAGNOSIS FOR INTERMITTENT INCIDENT .

    OK or NG

    1. OK: Replace IPDM E/R.
    2. NG: Repair or replace harness or connectors.