Diagnostic Procedure
- Check Ground Connections
- Turn ignition switch OFF.
- Loosen and retighten three ground screws on the body. See Figure. Refer to GROUND INSPECTION .
OK or NG
- OK: Go to 2.
- NG: Repair or replace ground connections.
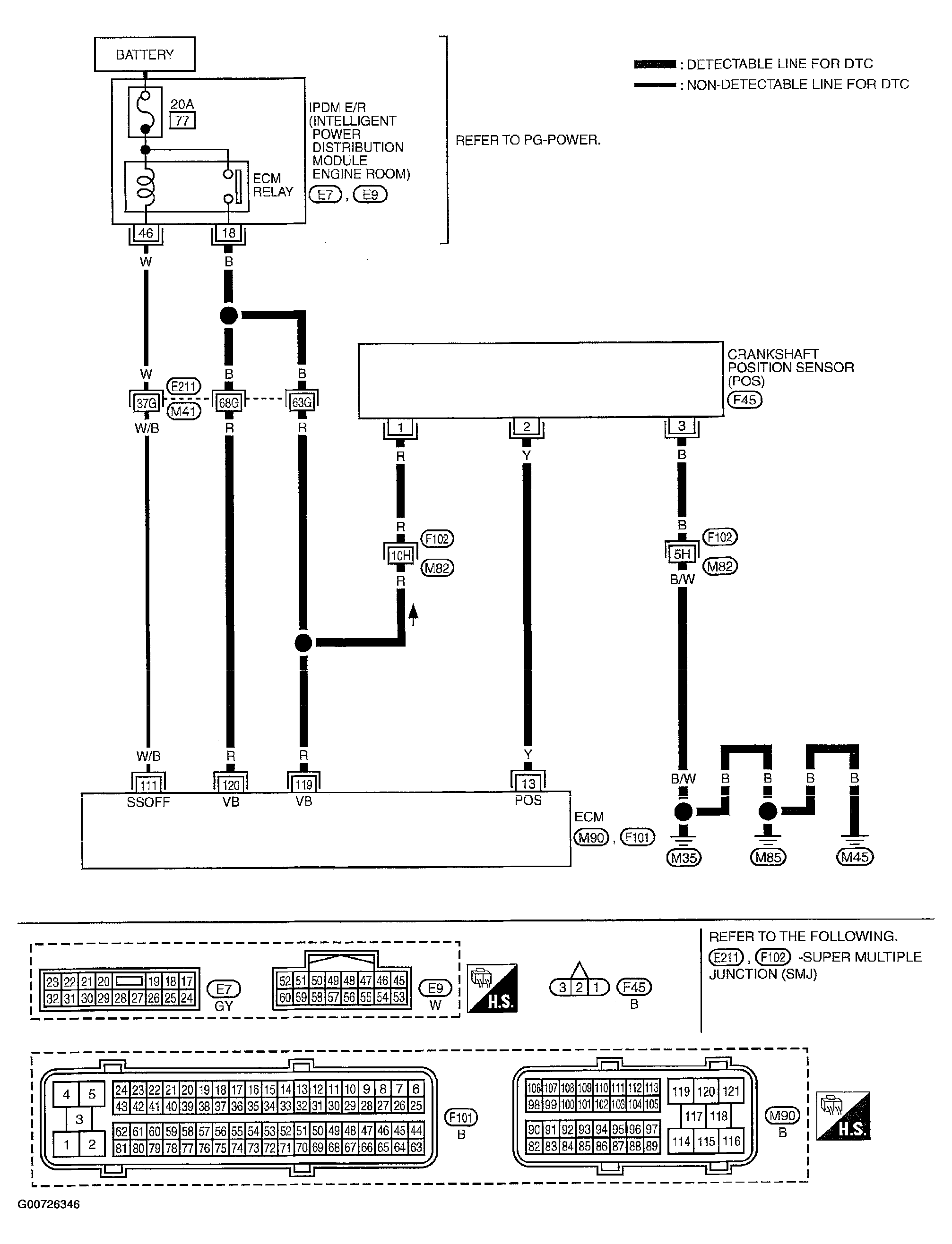
- Check Crankshaft Position (CKP) Sensor (POS) Power Supply Circuit
- Disconnect crankshaft position (CKP) sensor (POS) harness connector. See Figure.
- Turn ignition switch ON.
- Check voltage between CKP sensor (POS) terminal 1 and ground with CONSULT-II or tester.
Voltage: Battery voltage
- Also check harness for short to ground and short to power.
OK or NG
- OK: Go to 4.
- NG: Go to 3.
- Detect Malfunctioning Part
Check the following.
- Harness connectors E211, M41
- Harness connectors F102, M82
- Harness for open or short between crankshaft position sensor (POS) and ECM
- Harness for open or short between crankshaft position sensor (POS) and IPDM E/R
- Repair open circuit or short to ground or short to power in harness or connectors.
- Check CKP Sensor (POS) Ground Circuit For Open And Short
- Turn ignition switch OFF.
- Check harness continuity between CKP sensor (POS) terminal 3 and ground. Refer to wiring diagram. See Figure.
Continuity should exist .
- Also check harness for short to power.
OK or NG
- OK: Go to 6.
- NG: Go to 5.
- Detect Malfunctioning Part
Check the following.
- Harness connectors F102, M82
- Harness for open or short between crankshaft position sensor (POS) and ground
- Repair open circuit or short to power in harness or connectors.
- Check CKP Sensor (POS) Input Signal Circuit For Open And Short
- Disconnect ECM harness connector.
- Check harness continuity between ECM terminal 13 and CKP sensor (POS) terminal 2. Refer to wiring diagram. See Figure.
Continuity should exist .
- Also check harness for short to ground and short to power.
OK or NG
- OK: Go to 7.
- NG: Repair open circuit or short to ground or short to power in harness or connectors.
- Check Crankshaft Position Sensor (POS)
Refer to COMPONENT INSPECTION .
OK or NG
- OK: Go to 8.
- NG: Replace crankshaft position sensor (POS).
- Check Gear Tooth
Visually check for chipping signal plate gear tooth.
OK or NG
- OK: Go to 9.
- NG: Replace the signal plate.
- Check Intermittent Incident
Refer to TROUBLE DIAGNOSIS FOR INTERMITTENT INCIDENT .
- Inspection end