LEMON Manuals: Even more car manuals for everyone: 1960-2025
Home >> Infiniti >> 2004 >> FX45 >> Repair and Diagnosis >> Engine Performance >> Engine Control System >> DTC P1217 Engine Over Temperature >> Wiring Diagram
April 5, 2026: LEMON Manuals is launched! Read the announcement.

DTC P1217 Engine Over Temperature: Wiring Diagram

NOTE: For system wiring diagrams, see SYSTEM WIRING DIAGRAMS .
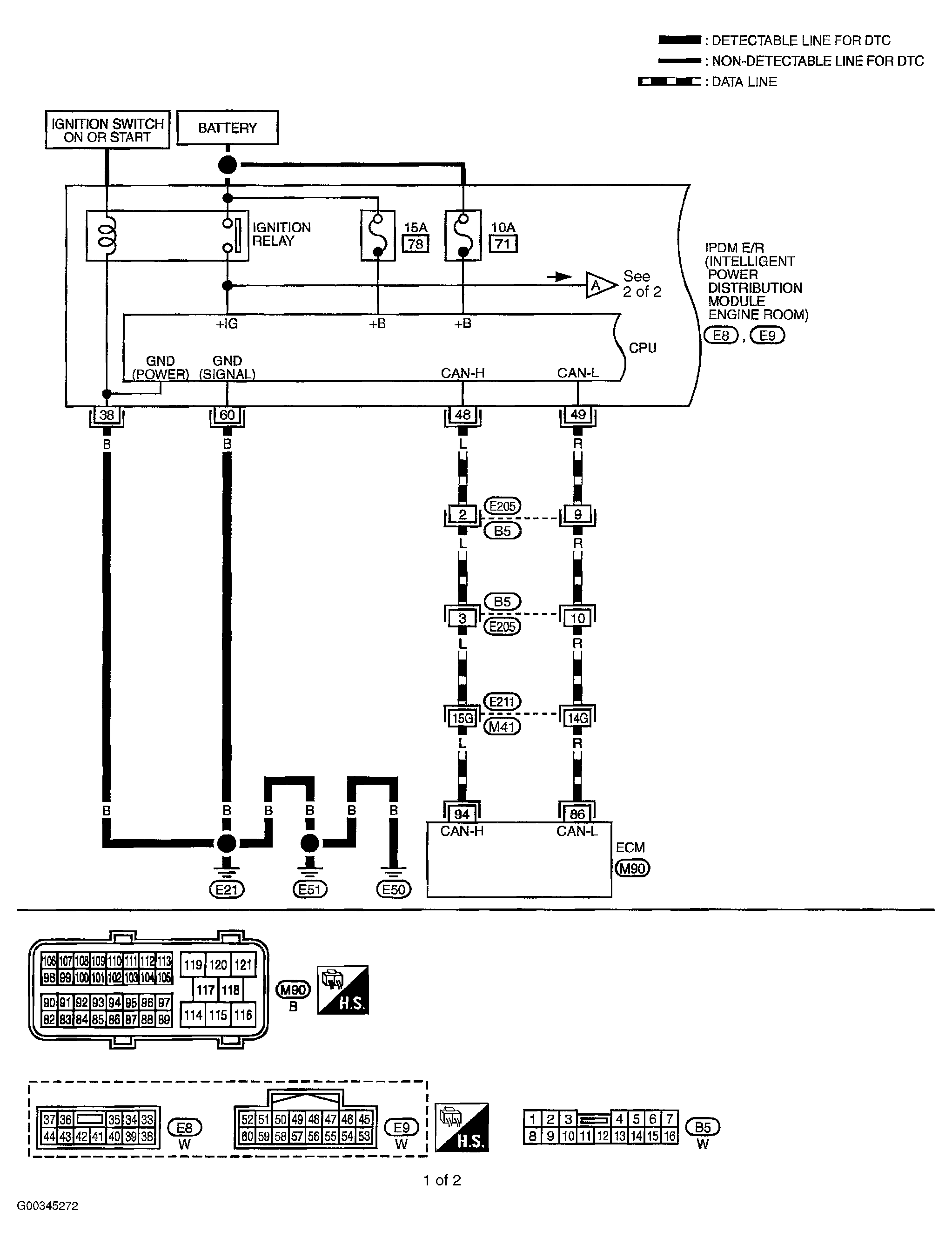
Fig 1: Cooling Fan Relay Circuit (1 Of 2)
G00345272Courtesy of NISSAN MOTOR CO., U.S.A.
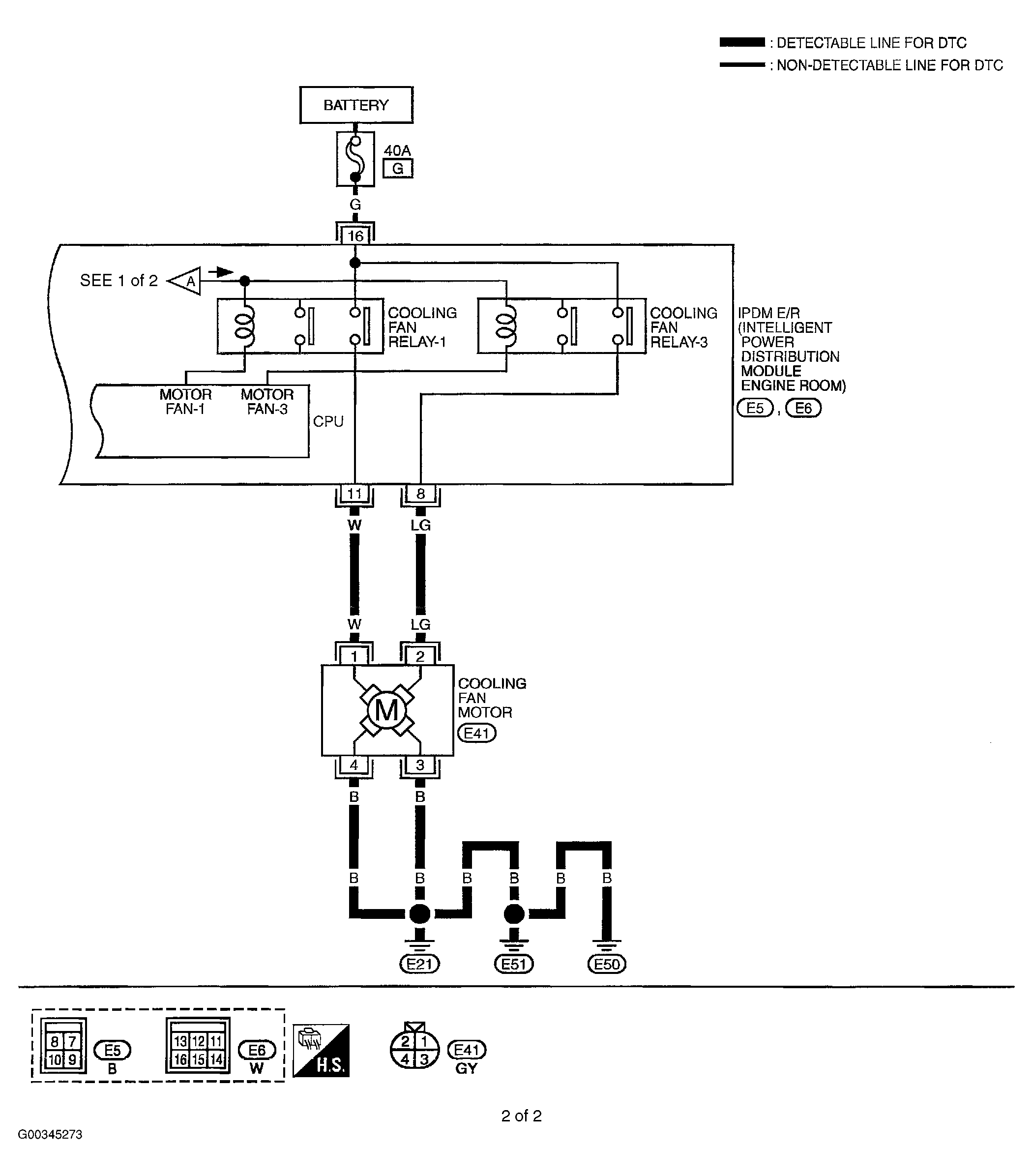
Fig 2: Cooling Fan Relay Circuit (2 Of 2)
G00345273Courtesy of NISSAN MOTOR CO., U.S.A.