LEMON Manuals: Even more car manuals for everyone: 1960-2025
Home >> Infiniti >> 2004 >> I35 >> Repair and Diagnosis >> Engine Performance >> System >> Engine Control System >> DTC P1124 & DTC P1126: Throttle Control Motor Relay >> Wiring Diagram
April 5, 2026: LEMON Manuals is launched! Read the announcement.

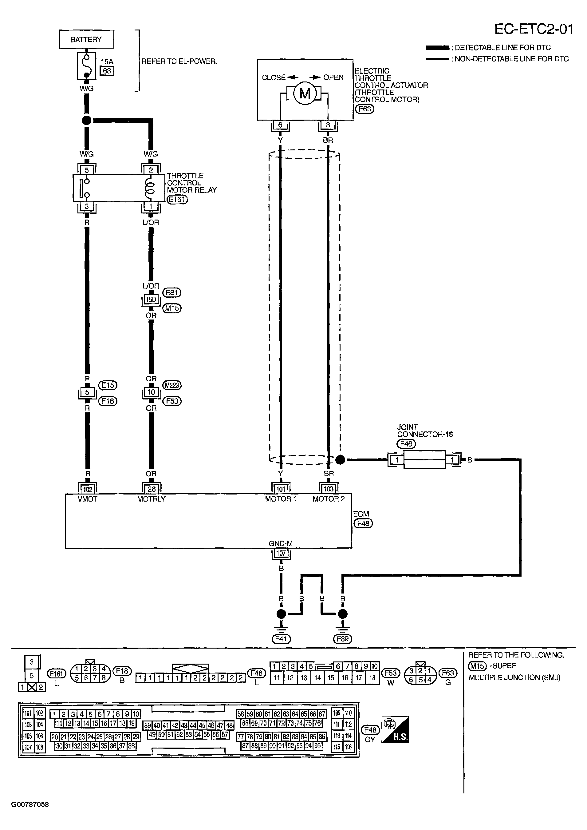
DTC P1124 & DTC P1126: Throttle Control Motor Relay: Wiring Diagram

Fig 1: Displaying Wiring Diagram (EC-ETC2-01)
G00787058Courtesy of NISSAN MOTOR CO., U.S.A.

Specification data are reference values and are measured between each terminal and ground.

CAUTION: Do not use ECM ground terminals when measuring input/output voltage. Doing so may result in damage to the ECM's transistor. Use a ground other than ECM terminals, such as the ground.
Fig 2: Displaying Terminal Data based On Conditions
G00787059Courtesy of NISSAN MOTOR CO., U.S.A.