LEMON Manuals: Even more car manuals for everyone: 1960-2025
Home >> Infiniti >> 2006 >> M35 Base >> Repair and Diagnosis >> External Pages >> Different car >> Section 13 (Body, Lock & Security System) >> Remote Keyless Entry System >> Wiring Diagram - KEYLES -
April 5, 2026: LEMON Manuals is launched! Read the announcement.

Wiring Diagram - KEYLES -

WARNING: This page is about a different car, the 2006 Infiniti QX56. However, it is still accessible from the selected car via links, so may be relevant.

For PG, go to SYSTEM WIRING DIAGRAMS .

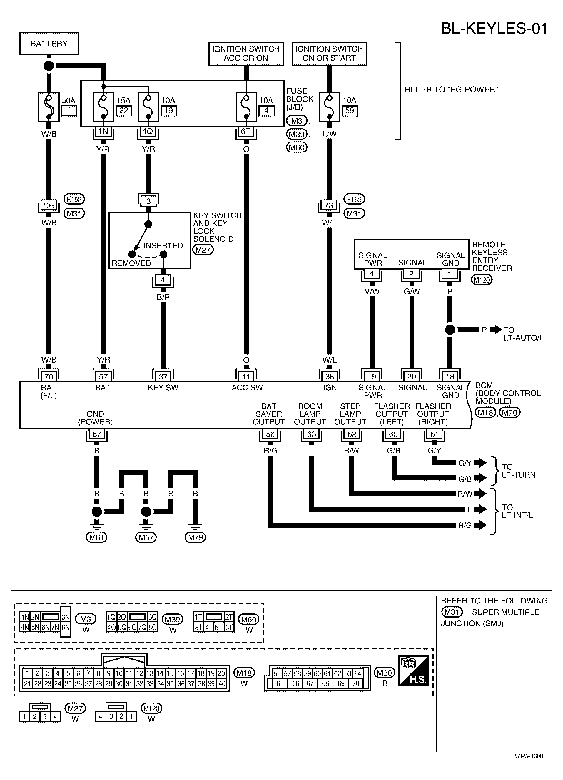
Fig 1: BL-KEYLES-01 - Wiring Diagram
G04135007Courtesy of NISSAN MOTOR CO., U.S.A.
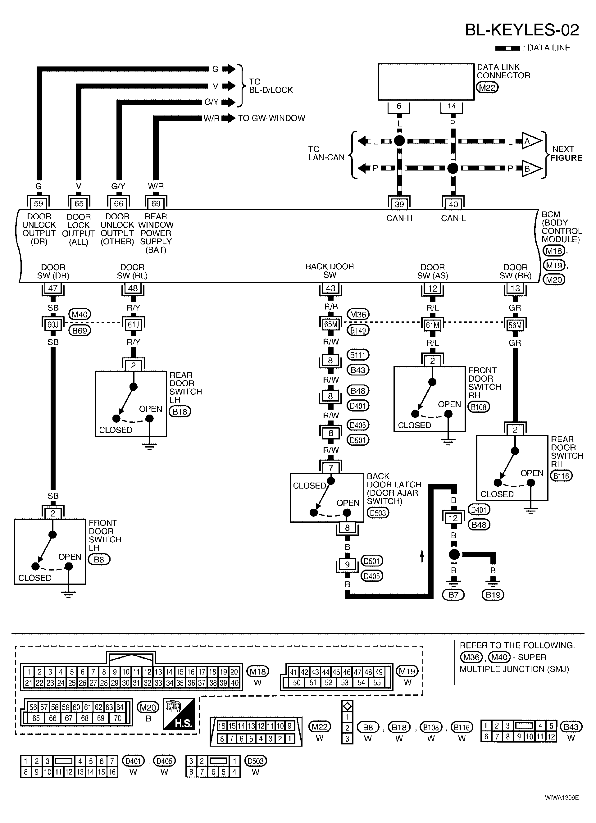
Fig 2: BL-KEYLES-02 - Wiring Diagram
G04135008Courtesy of NISSAN MOTOR CO., U.S.A.
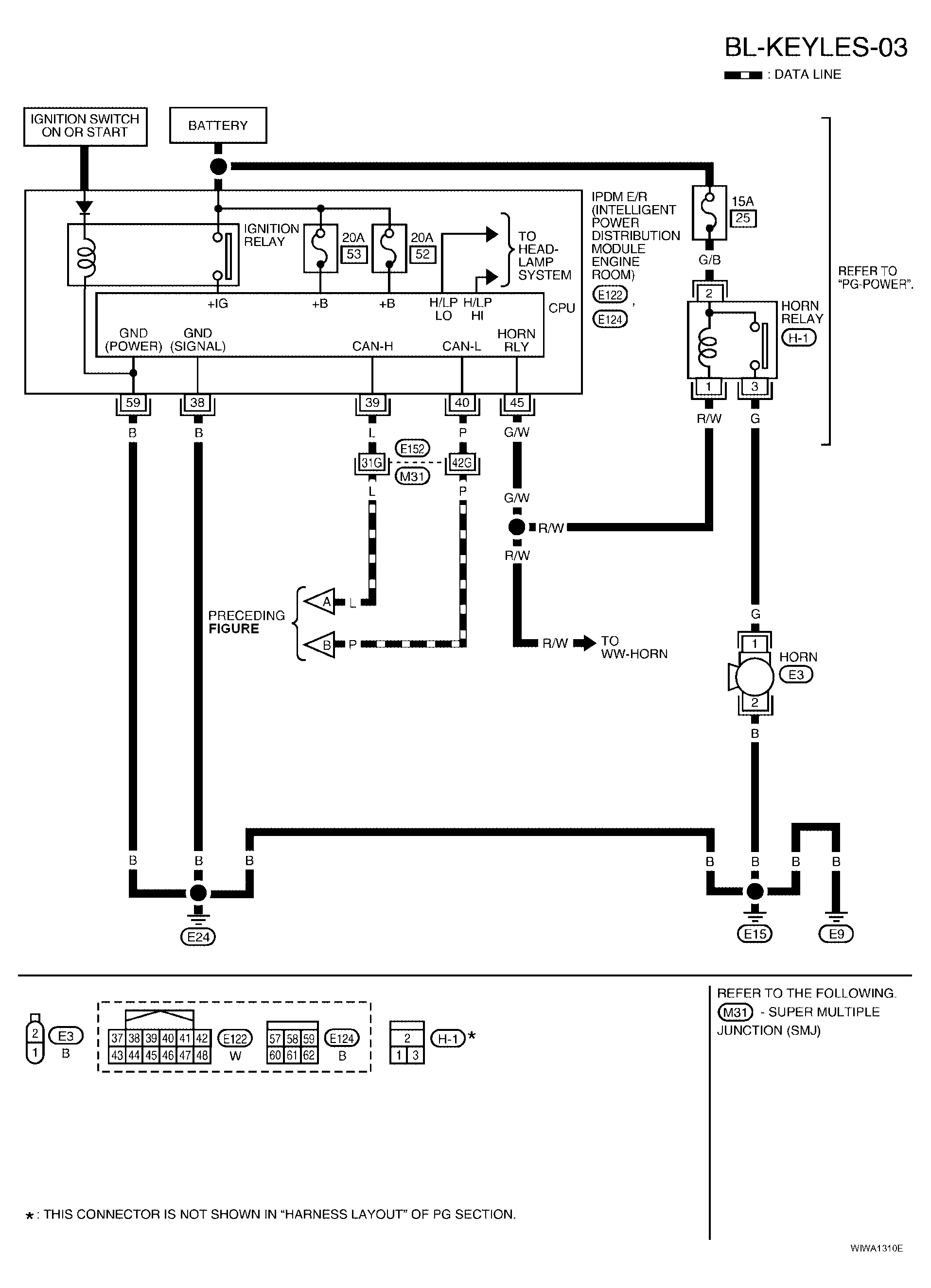
Fig 3: BL-KEYLES-03 - Wiring Diagram
G04135009Courtesy of NISSAN MOTOR CO., U.S.A.