LEMON Manuals: Even more car manuals for everyone: 1960-2025
Home >> Infiniti >> 2013 >> QX56 AWD >> Repair and Diagnosis >> External Pages >> Different car >> Section 308 (Security Control System (Except CROSSCABRIOLET)) >> DTC/Circuit Diagnosis >> Intelligent Key System/Engine Start Function >> Wiring Diagram - INTELLIGENT KEY SYSTEM/ENGINE START FUNCTION -
April 5, 2026: LEMON Manuals is launched! Read the announcement.

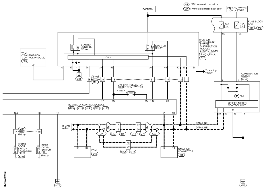
Wiring Diagram - INTELLIGENT KEY SYSTEM/ENGINE START FUNCTION -

WARNING: This page is about a different car, the 2013 Nissan Murano. However, it is still accessible from the selected car via links, so may be relevant.

For connector terminal arrangements, harness layouts, and letters in a hexagon (option abbreviation; if not described in wiring diagram), refer to "CONNECTOR INFORMATION ".

Fig 1: Intelligent Key System/Engine Start Function - Wiring Diagram (1 Of 2)
G08480510Courtesy of NISSAN NORTH AMERICA, INC.
Fig 2: Intelligent Key System/Engine Start Function - Wiring Diagram (2 Of 2)
G08480511Courtesy of NISSAN NORTH AMERICA, INC.