LEMON Manuals: Even more car manuals for everyone: 1960-2025
Home >> Infiniti >> 2017 >> QX30 Base >> Repair and Diagnosis >> External Pages >> Different variant/trim >> Section 2 (Transfer Case) >> System Description >> System >> AWD System >> Circuit Diagram
April 5, 2026: LEMON Manuals is launched! Read the announcement.

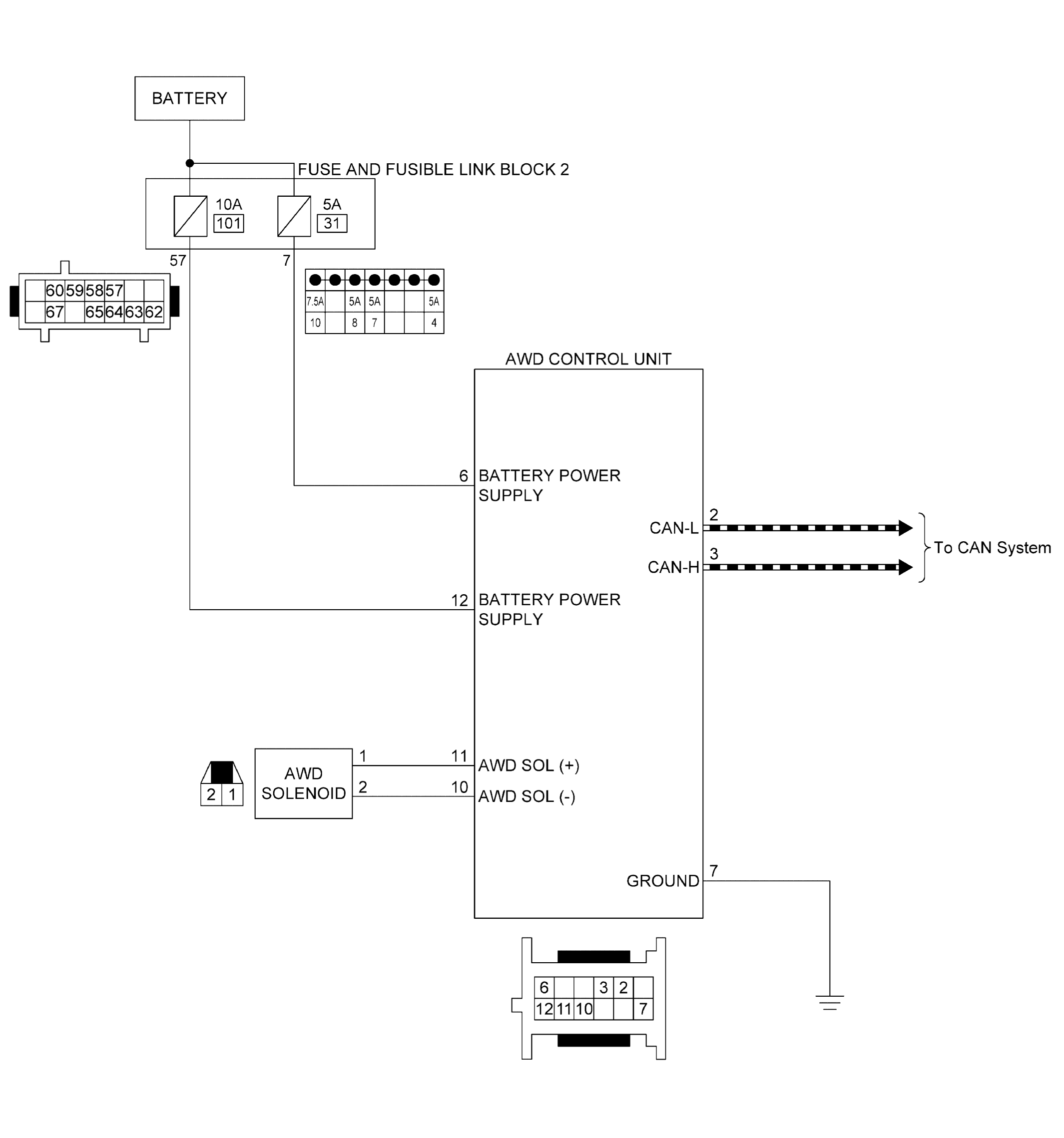
Circuit Diagram

WARNING: This page is about a different variant/trim than selected.
GNSJSDIB0152GB-152Courtesy of NISSAN NORTH AMERICA, INC.