LEMON Manuals: Even more car manuals for everyone: 1960-2025
Home >> Infiniti >> 2019 >> Q60 Luxe, AWD >> Repair and Diagnosis (Single Page) >> Accessories & Equipment >> Drivers Assistance Systems - ADAS >> Chassis Control >> System Description >> System >> Circuit Diagram >> Models With Digital Motion Control
April 5, 2026: LEMON Manuals is launched! Read the announcement.

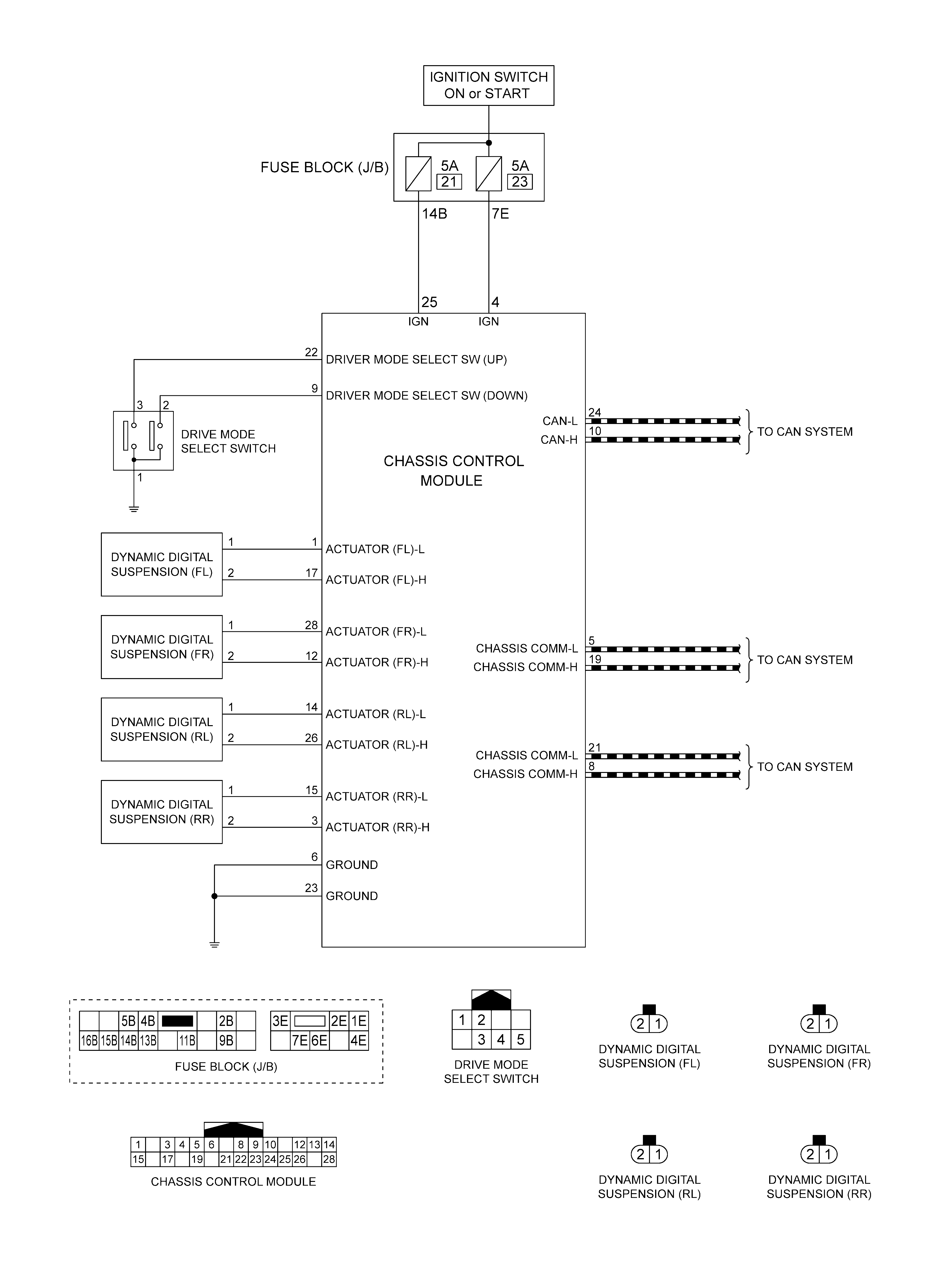
Models With Digital Motion Control

GNSILL0221688-688Courtesy of NISSAN NORTH AMERICA, INC.