LEMON Manuals: Even more car manuals for everyone: 1960-2025
Home >> Infiniti >> 2019 >> Q60 Pure, AWD >> Repair and Diagnosis >> Brakes >> Brakes Control Systems >> Brake Control System >> System Description >> System >> System Description >> System Diagram (For 2.0L Turbo Gasoline Engine Models)
April 5, 2026: LEMON Manuals is launched! Read the announcement.

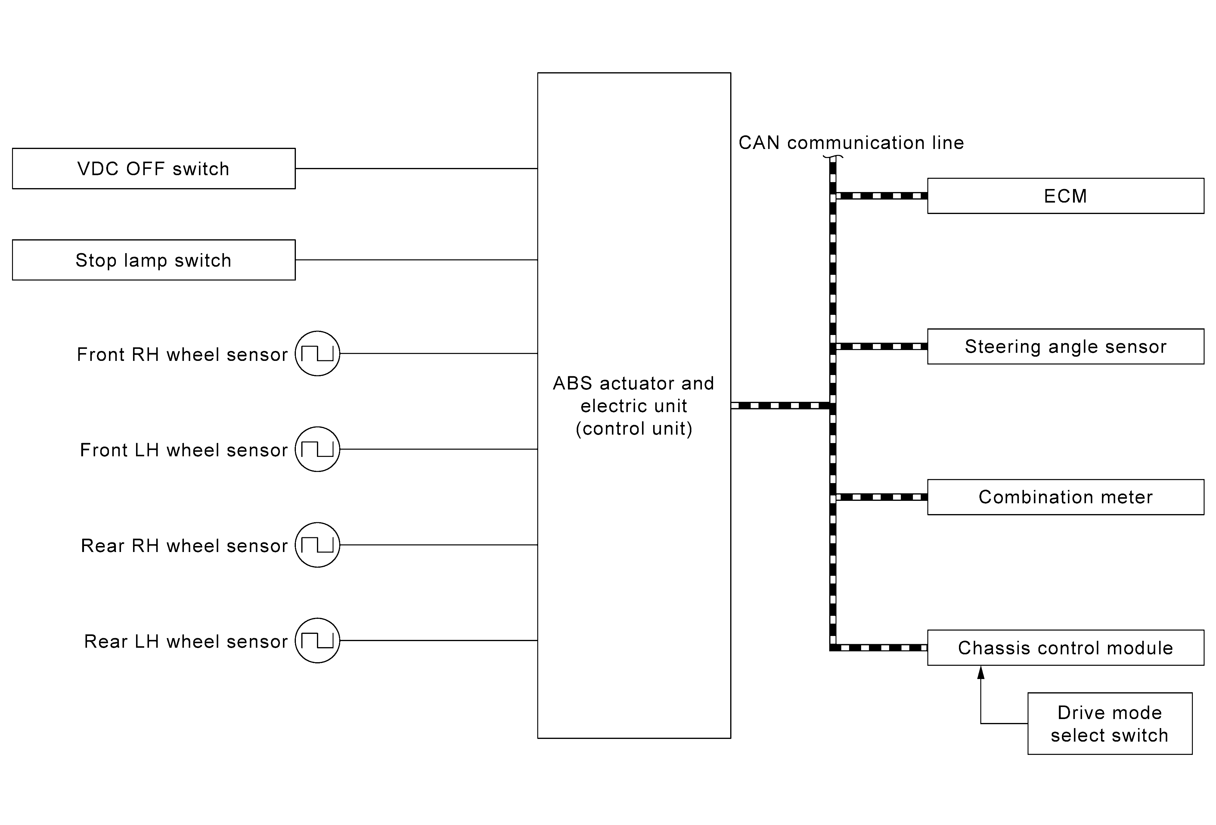
System Diagram (For 2.0L Turbo Gasoline Engine Models)

GNSJSFIA3851GB-851Courtesy of NISSAN NORTH AMERICA, INC.


GNSJSFIA3852GB-852Courtesy of NISSAN NORTH AMERICA, INC.