LEMON Manuals: Even more car manuals for everyone: 1960-2025
Home >> Infiniti >> 2019 >> QX30 Essential, AWD >> Repair and Diagnosis (Single Page) >> Engine Performance >> System >> Engine Control System (1 Of 2) >> System Description >> System >> Circuit Diagram
April 5, 2026: LEMON Manuals is launched! Read the announcement.

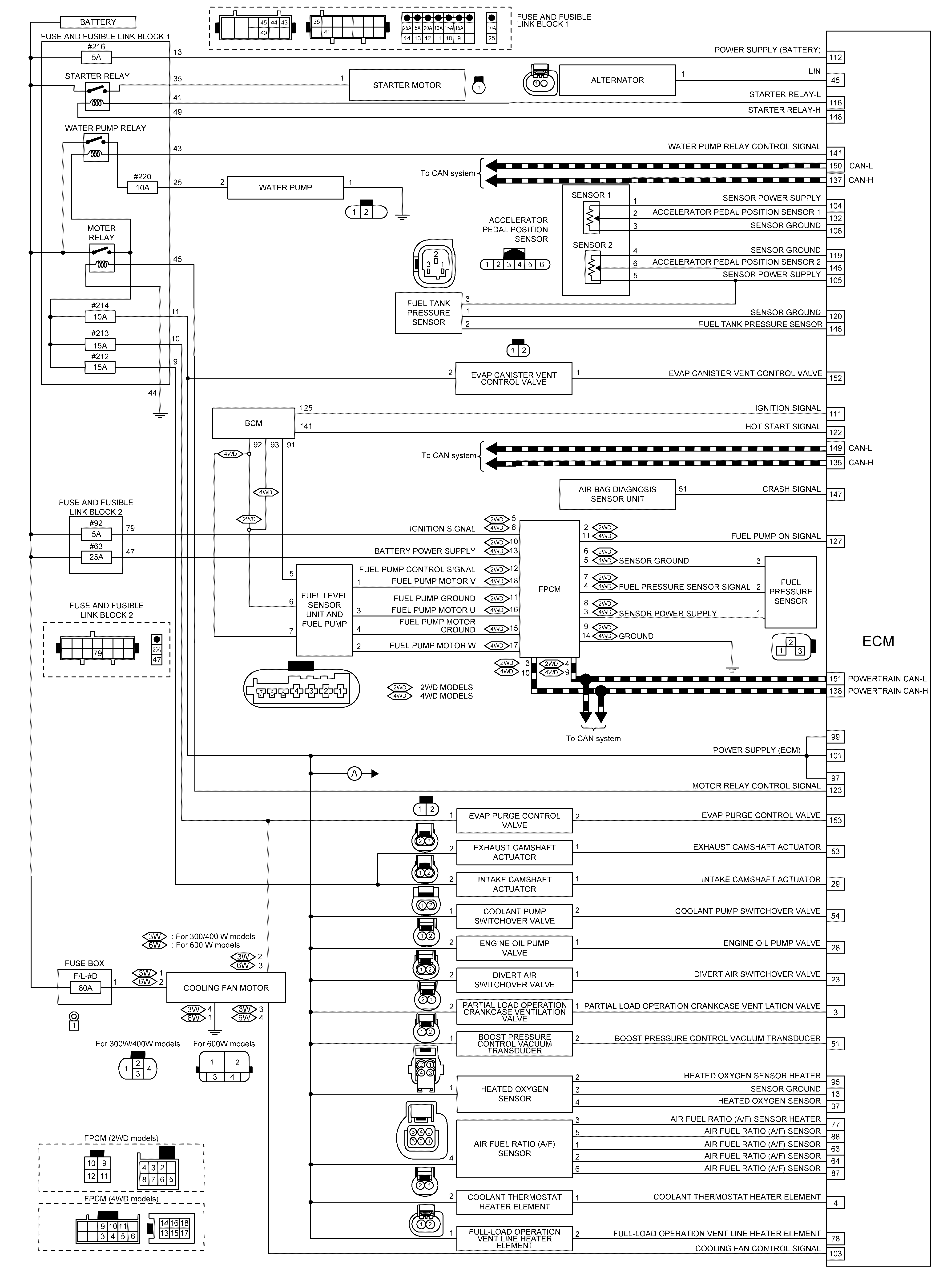
Circuit Diagram

GNSILL0227829-829Courtesy of NISSAN NORTH AMERICA, INC.

*: Cooling fun motor of 600 W models is not applicable.

GNSILL0227830-830Courtesy of NISSAN NORTH AMERICA, INC.