LEMON Manuals: Even more car manuals for everyone: 1960-2025
Home >> Infiniti >> 2022 >> Q50 Sensory, AWD >> Repair and Diagnosis >> Steering >> Steering Control Systems >> Steering Control System (Diagnostics) >> Description >> System >> Direct Adaptive Steering >> Circuit Diagram >> Direct Adaptive Steering System
April 5, 2026: LEMON Manuals is launched! Read the announcement.

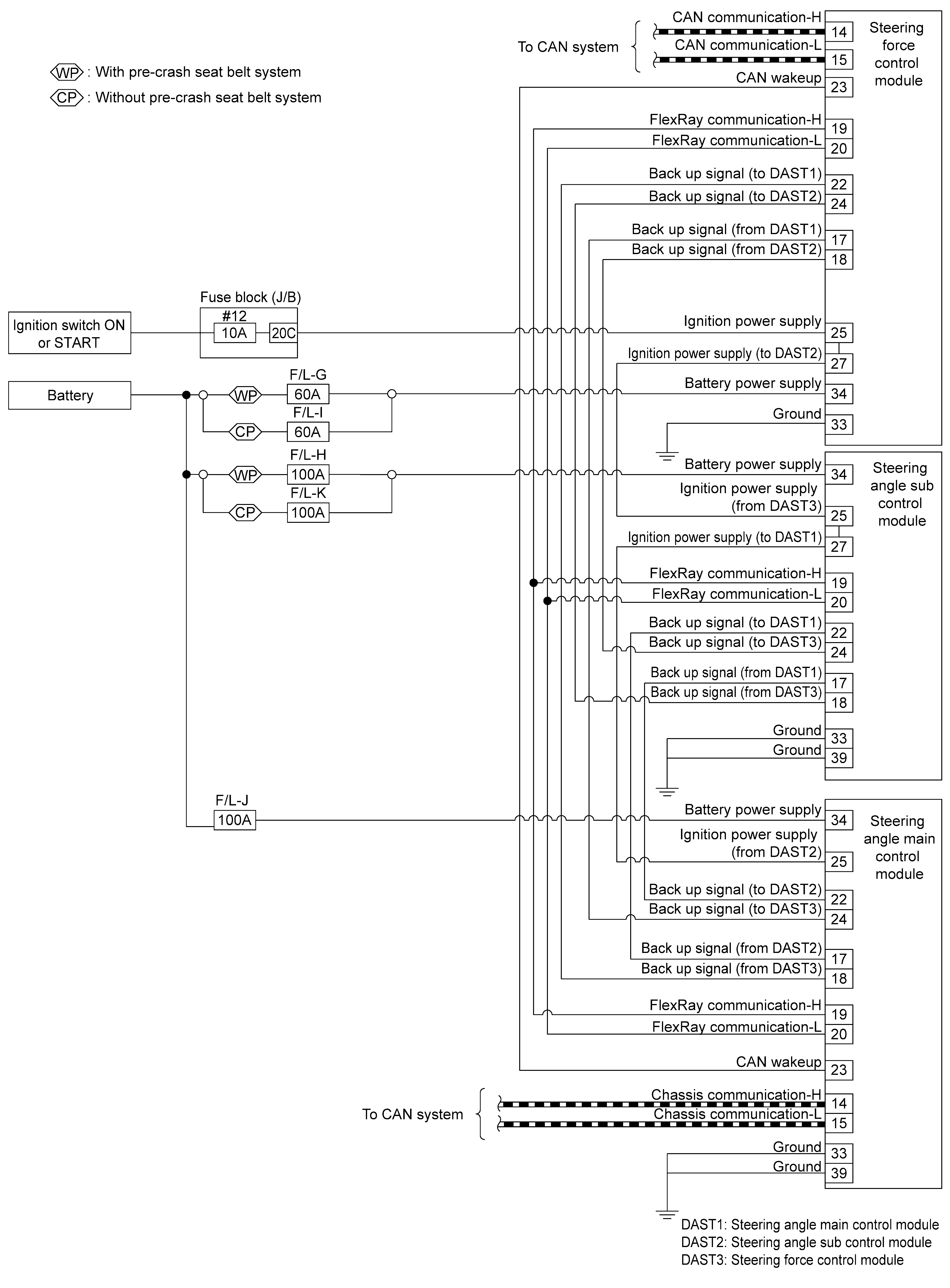
Direct Adaptive Steering System

GNSILL0232533Courtesy of NISSAN NORTH AMERICA, INC.
GNSJSGIA1862GB-862Courtesy of NISSAN NORTH AMERICA, INC.
GNSILL0274847Courtesy of NISSAN NORTH AMERICA, INC.