LEMON Manuals: Even more car manuals for everyone: 1960-2025
Home >> Infiniti >> 2023 >> Q50 Sensory, AWD >> Repair and Diagnosis >> Steering >> Steering Control Systems >> Steering Control System (Diagnostics) >> Description >> System >> Direct Adaptive Steering >> Circuit Diagram >> Direct Adaptive Steering System
April 5, 2026: LEMON Manuals is launched! Read the announcement.

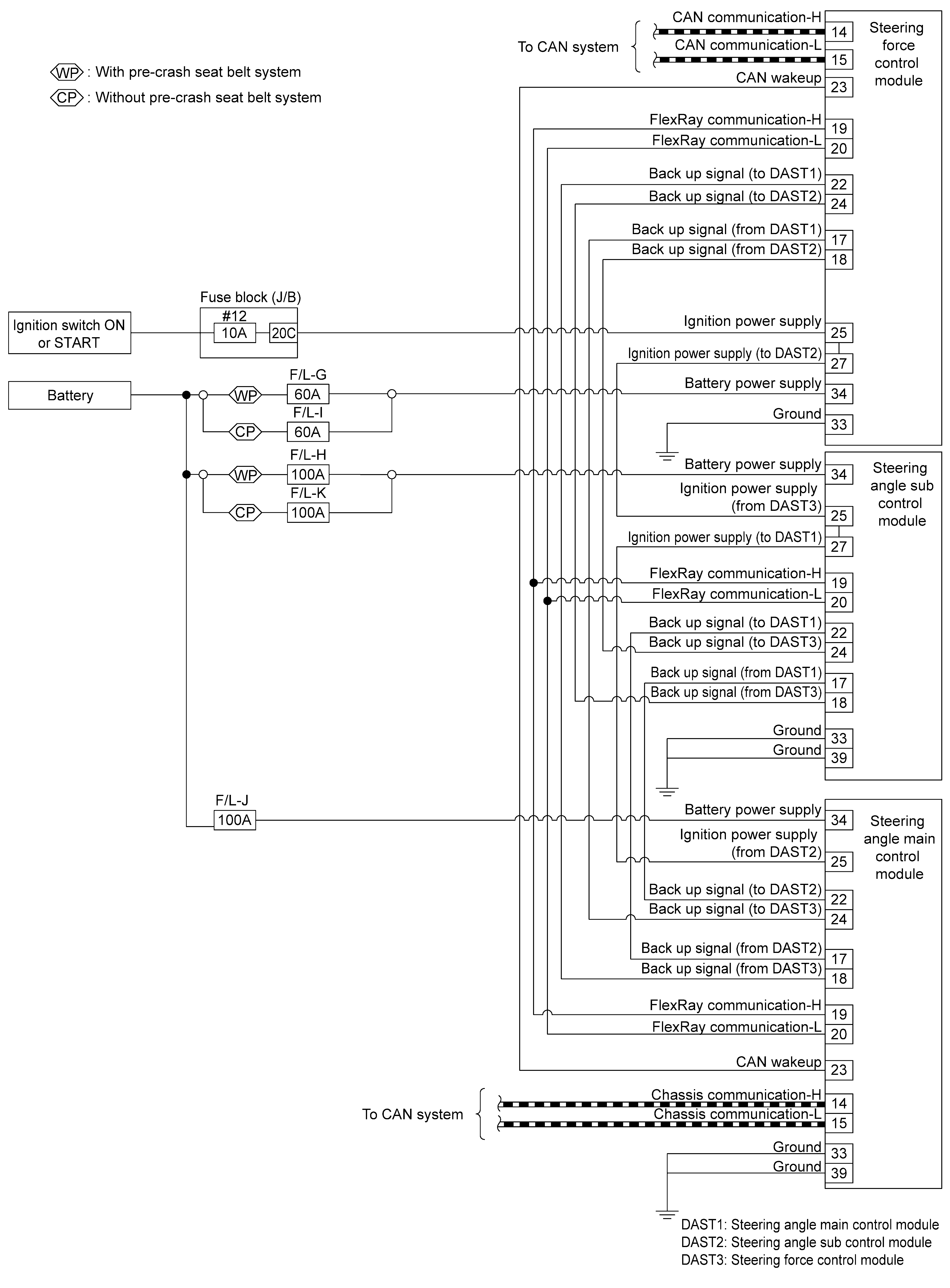
Direct Adaptive Steering System

GNSDB39733Courtesy of NISSAN NORTH AMERICA, INC.
GNSDB23923Courtesy of NISSAN NORTH AMERICA, INC.
GNSDB39829Courtesy of NISSAN NORTH AMERICA, INC.