System Description
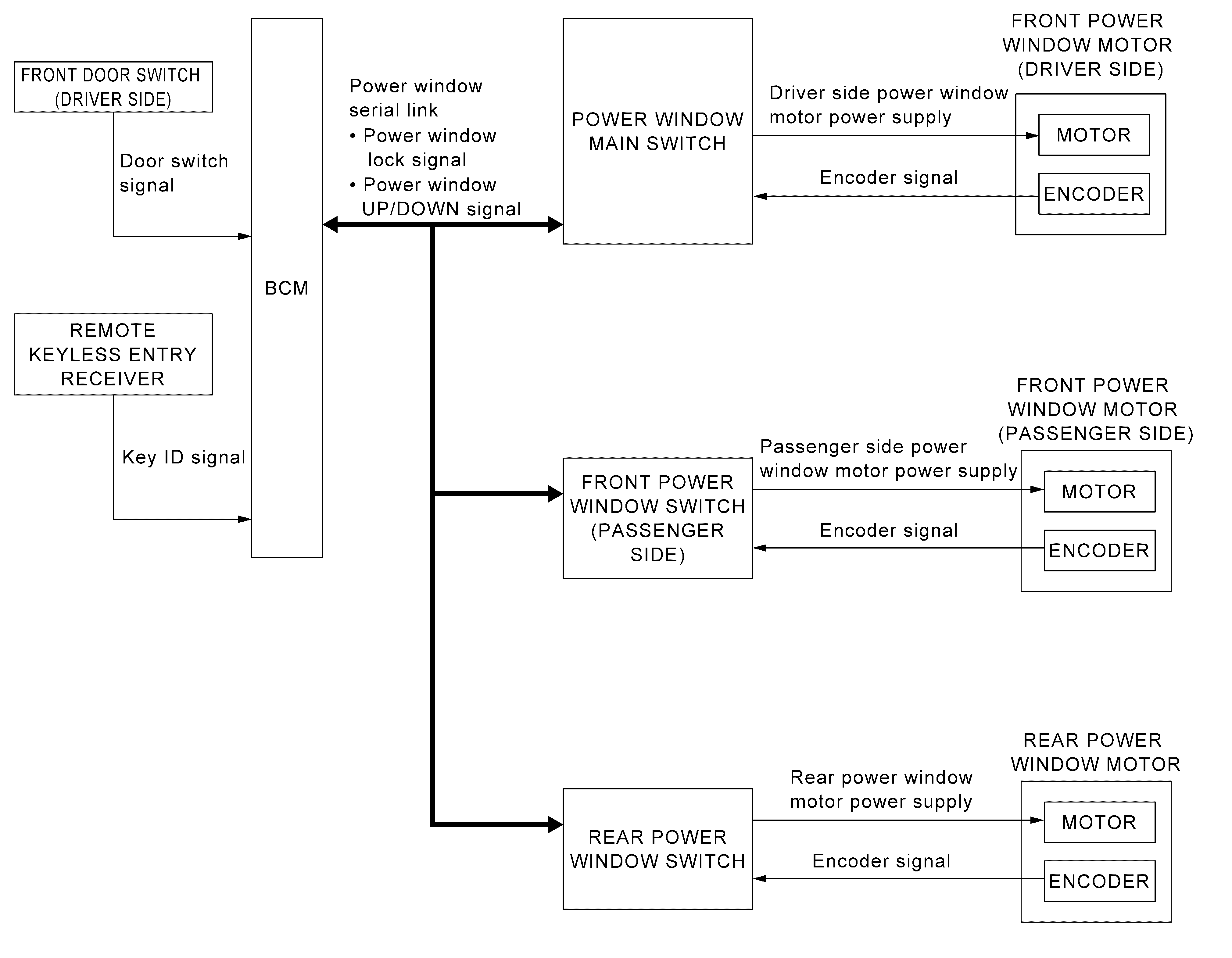
SYSTEM DIAGRAM
POWER WINDOW OPERATION
- Power window system is activated by each power window switch when ignition switch turns ON.
- Power window main switch opens/closes all door glass.
- Front and rear power window switch opens/closes the corresponding door glass.
- AUTO UP/DOWN operation can be performed when power window main switch turns to AUTO.
- Power window lock switch can lock all power windows other than driver seat.
- If door glass receives resistance that is the specified value or more while power window of driver seat is in AUTO-UP operation, power window of driver seat operates in the reverse direction.
POWER WINDOW AUTO-OPERATION
- AUTO UP/DOWN operation can be performed when each power window switch turns to AUTO.
- Encoder continues detecting the movement of power window motor and transmits to power window switch as the encoder pulse signal while power window motor is operating.
- Power window switch reads the changes of encoder signal and stops AUTO operation when door glass is at fully opened/closed position.
- Power window motor is operable in case encoder is malfunctioning.
POWER WINDOW SERIAL LINK
- All power window switches and BCM transmit and receive the power window serial link.
- Power window serial link transmits power window UP/DOWN signal and power window lock signal.
RETAINED POWER OPERATION
Retained power operation is an additional power supply function that enables power window system to operate for 45 seconds after ignition switch turns OFF.
RETAINED POWER FUNCTION CANCEL CONDITIONS
- Front door (driver side) CLOSE (door switch OFF) → OPEN (door switch ON).
- When ignition switch turns ON again.
- When timer times out. (45 seconds)
POWER WINDOW LOCK
Ground circuit inside power window main switch shuts off when power window lock switch is ON. This inhibits power window switch operation except with the power window main switch.
ANTI-PINCH SYSTEM
- Pinch foreign material in the door glass during AUTO-UP operation, and it is the anti-pinch function that lowers the door glass [front: 150 mm (5.9 in), rear: 116 mm (4.5 in)] when detected.
- Encoder continues detecting the movement of power window motor and transmits to power window switch as the encoder pulse signal while power window motor is operating.
- Resistance is applied to the power window motor rotation that changes the frequency of encoder pulse signal if foreign material is trapped in the door glass.
- Power window switch controls to lower the window glass for [front: 150 mm (5.9 in), rear: 116 mm (4.5 in)] after it detects encoder pulse signal frequency change.
OPERATION CONDITION
- When all door glass AUTO-UP operation is performed (anti-pinch function does not operate just before the door glass closes and is fully closed)
KEYLESS POWER WINDOW DOWN FUNCTION
All power windows open when the unlock button on Intelligent Key is activated and kept pressed for more than 3 seconds with the ignition switch OFF. The windows keep opening if the unlock button is continuously pressed.
The power window opening stops when the following operations are performed.
- When encoder in power window motor detects BDC.
- When the ignition switch is turned ON while the power window opening is operated.
- When the unlock button is released.
While retained power operation activate, keyless power window down function cannot be operated.