LEMON Manuals: Even more car manuals for everyone: 1960-2025
Home >> Infiniti >> 2024 >> Q50 Luxe, RWD >> Repair and Diagnosis >> Steering >> Steering Control Systems >> Steering Control System >> Description >> System >> Direct Adaptive Steering >> Circuit Diagram
April 5, 2026: LEMON Manuals is launched! Read the announcement.

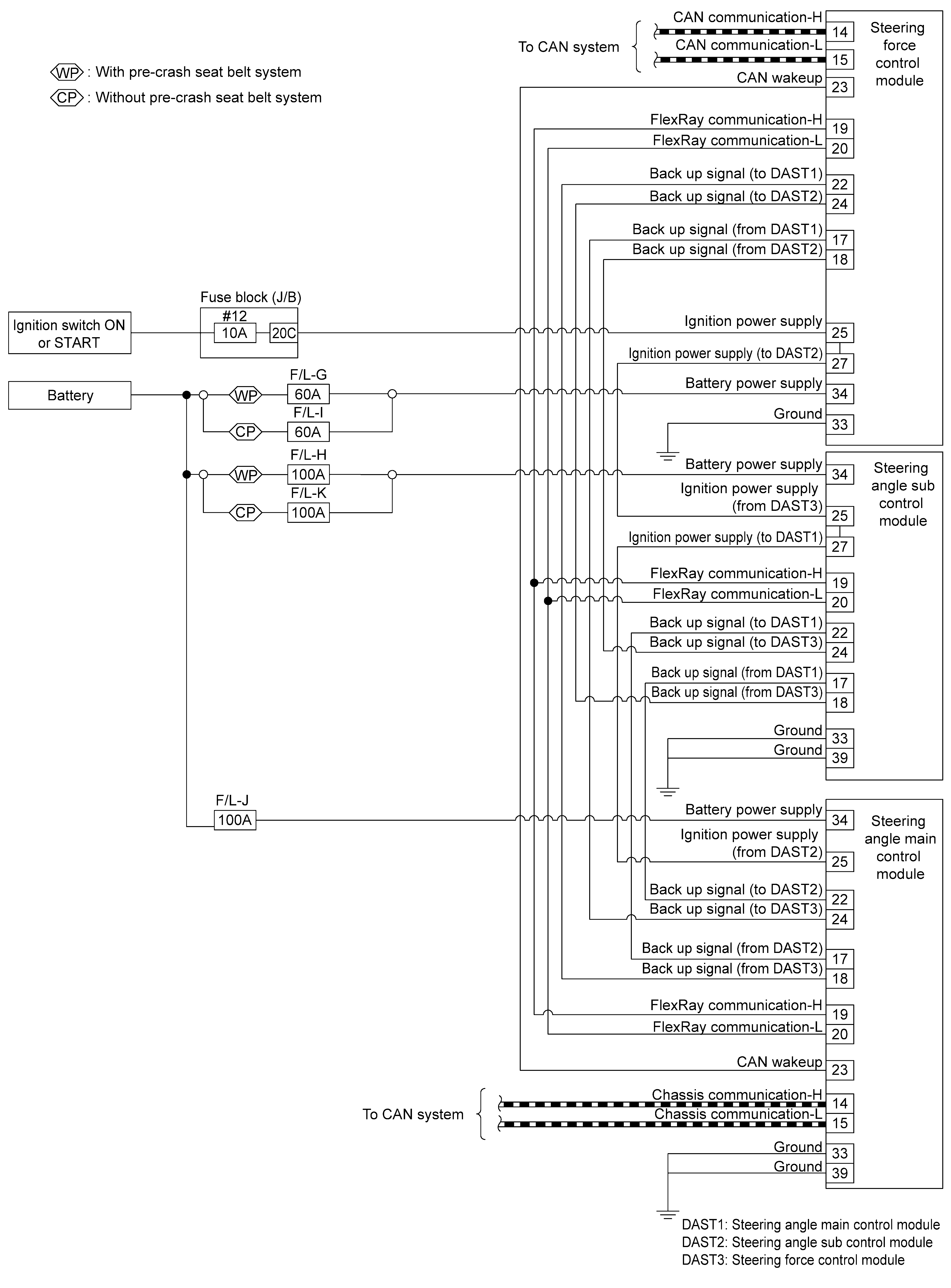
Circuit Diagram

GNSDB148492Courtesy of NISSAN NORTH AMERICA, INC.
GNSDB147782Courtesy of NISSAN NORTH AMERICA, INC.
GNSDB148723Courtesy of NISSAN NORTH AMERICA, INC.