System Description
- Side slip or tail slip may occur while driving on a slippery road or intending an urgent evasive driving. VDC function detects side slip status using each sensor when side slip or tail slip is about to occur and improves vehicle stability by brake control and engine output control during driving.
- In addition to ABS function, EBD function and TCS function, target side slip amount is calculated according to steering operation amount from steering angle sensor and brake operation amount from pressure sensor. By comparing this information with vehicle side slip amount that is calculated from information from yaw rate/side/decel G- sensor and wheel sensor, vehicle driving conditions (conditions of understeer or oversteer) are judged and vehicle stability is improved by brake force control on all 4 wheels and engine output control.
- Control unit portion automatically improves driving stability by performing brake force control as well as engine output control, by transmitting drive signal to actuator portion according to difference between target side slip amount and vehicle side slip amount
- VDC function can be switched to non-operational status (OFF) by operating VDC OFF switch. In this case, VDC OFF indicator lamp turns ON.
- VDC function is not operate when 4WD mode is "4L". (Models with 4WD system)
- VDC warning lamp blinking while VDC function is in operation and indicates to the driver that the function is in operation.
- Slight vibrations are felt on the brake pedal and the operation noises occur, when VDC function operates. This is not a malfunction because it is caused by VDC function that is normally operated.
- CONSULT can be used to diagnose the system diagnosis.
- Fail-safe function is adopted. When a malfunction occurs in VDC function, the control is suspended for VDC function, TCS function, hill start assist function, brake limited slip differential (BLSD) function and trailer sway control function. The vehicle status becomes the same as models without VDC function, TCS function, hill start assist function, brake limited slip differential (BLSD) function and trailer sway control function. However, ABS function and EBD function are operated normally. Refer to Fail-safe .NOTE: VDC has the characteristic as described here, but it is not the device that helps reckless driving.
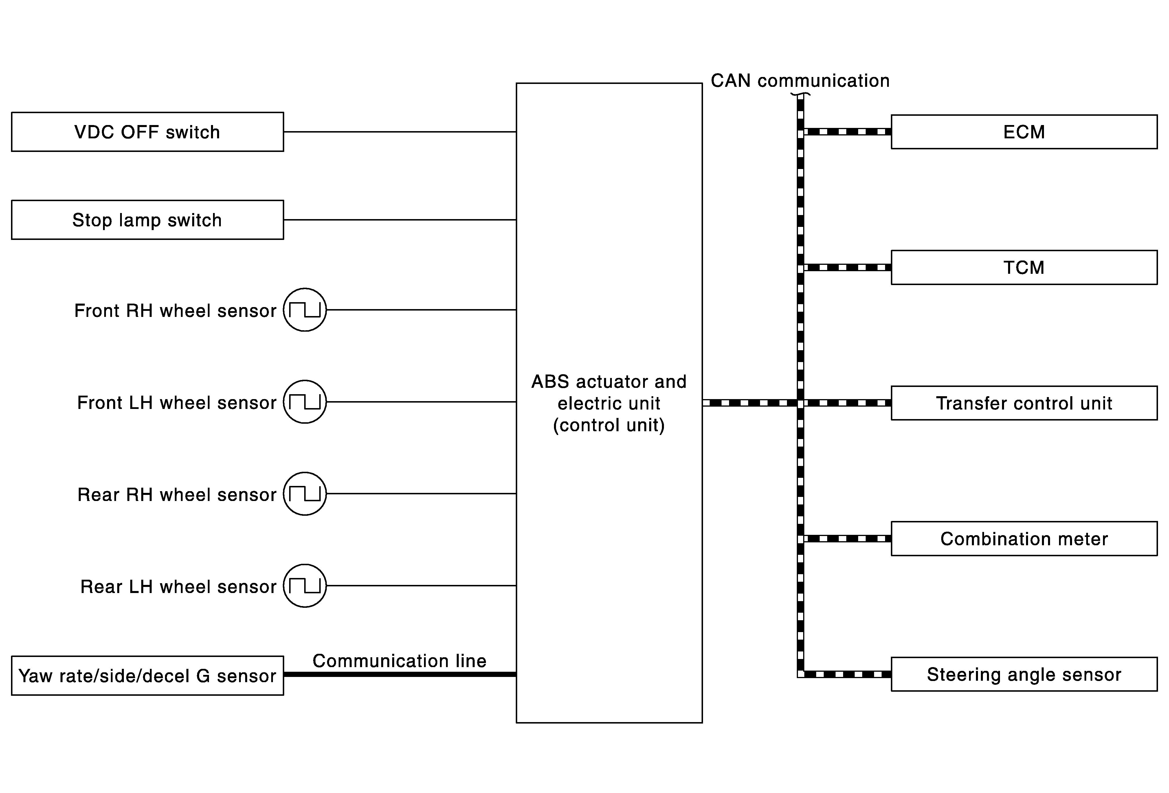
SYSTEM DIAGRAM
NOTE:
Transfer control unit is applied to models with 4WD system.
INPUT SIGNAL AND OUTPUT SIGNAL
Major signal transmission between each unit via communication lines is shown in the following table.
| Component | Signal description |
|---|---|
| Yaw rate/side/decel G sensor | Mainly transmits the following signals to ABS actuator and electric unit (control unit) via communication line *1.
|
| ECM | Mainly transmits the following signals to ABS actuator and electric unit (control unit) via CAN communication.
Mainly receives the following signals from ABS actuator and electric unit (control unit) via CAN communication.
|
| TCM | Mainly transmits the following signals to ABS actuator and electric unit (control unit) via CAN communication.
|
| Transfer control unit *2 | Mainly transmits the following signals to ABS actuator and electric unit (control unit) via CAN communication.
|
| Steering angle sensor | Mainly transmits the following signals to ABS actuator and electric unit (control unit) via CAN communication.
|
| Combination meter | Mainly receives the following signals from ABS actuator and electric unit (control unit) via CAN communication.
|
*1: Communication line between yaw rate/side/decal G sensor and ABS actuator and electric unit (control unit)
*2: Models with 4WD system
OPERATION CHARACTERISTICS
VDC Function That Prevents Oversteer Tendency
- During a cornering, brake force (brake fluid pressure) is applied on front wheel and rear wheel on the outer side of turn. Moment directing towards the outer side of turn is generated. Oversteer is prevented.
- Changing driving lane on a slippery road, when oversteer tendency is judged large, engine output is controlled as well as brake force (brake fluid pressure) of 4 wheels. Oversteer tendency decreases.
VDC Function That Prevents Understeer Tendency
- During a cornering, brake force (brake fluid pressure) is applied on front wheel and rear wheel on the inner side of turn. Moment directing towards the inner side of turn is generated. Understeer is prevented.
- Applying braking during a cornering on a slippery road, when understeer tendency is judged large, engine output is controlled as well as brake force (brake fluid pressure) of four wheels. Understeer tendency decreases.