LEMON Manuals: Even more car manuals for everyone: 1960-2025
Home >> Infiniti >> 2024 >> QX80 Premium Select, AWD >> Repair and Diagnosis >> Steering >> Steering Control Systems >> Description >> System >> EPS System >> System Description
April 5, 2026: LEMON Manuals is launched! Read the announcement.

System Description

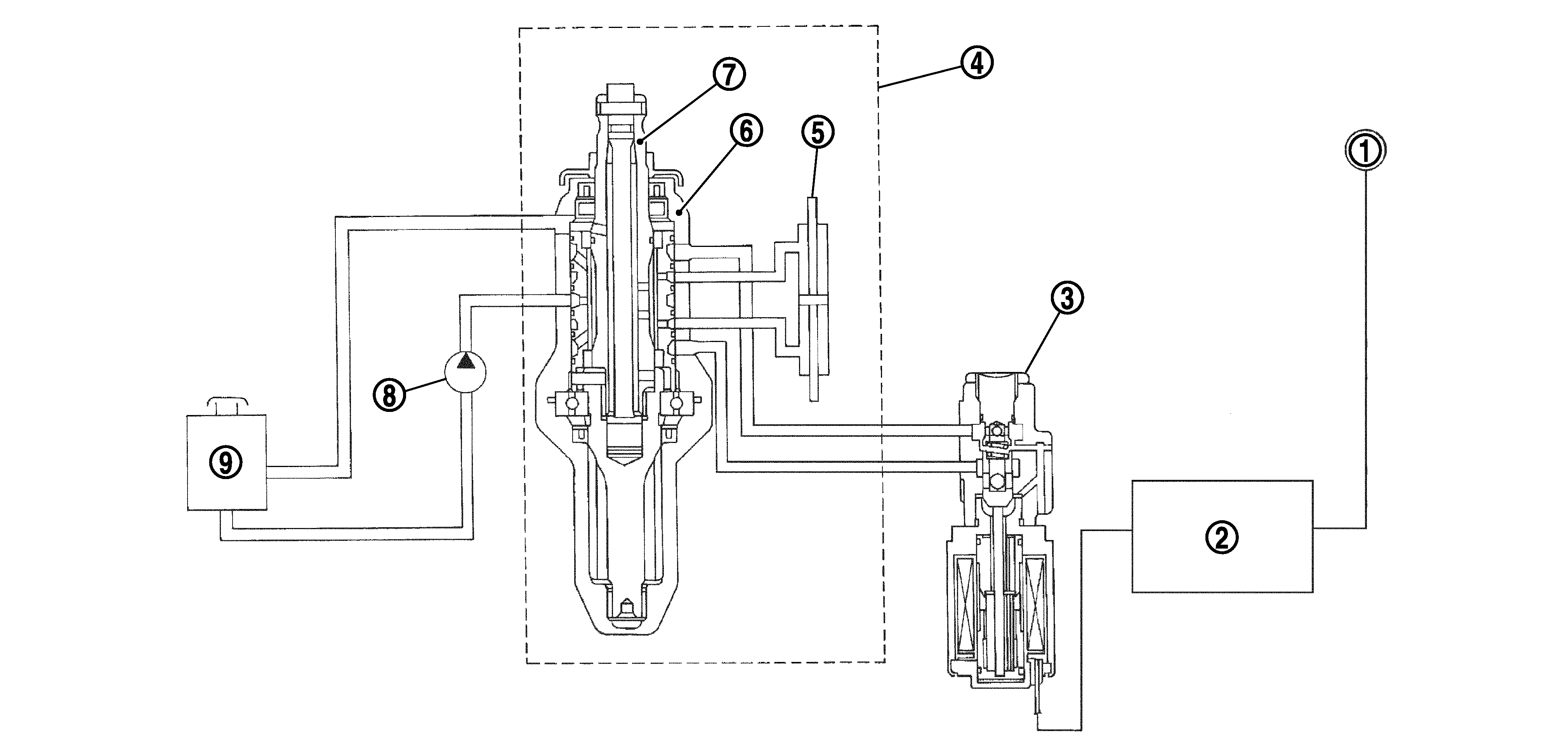
CONTROL DIAGRAM 

GNSDB146396Courtesy of NISSAN NORTH AMERICA, INC.

CROSS-SECTIONAL VIEW 

GNSDB146266Courtesy of NISSAN NORTH AMERICA, INC.
1. Combination meter 2. Power steering control unit 3. Power steering solenoid valve
4. Steering gear assembly 5. Gear housing assembly 6. Gear sub-assembly
7. Pinion 8. Power steering oil pump 9. Reservoir tank

OPERATION PRINCIPLE 

During Parking (When Turning The Steering Wheel To The Right.) 

GNSDB145597Courtesy of NISSAN NORTH AMERICA, INC.
  1. Power steering solenoid valve is closed while a vehicle is stopped.
  2. Pinion "1R", "2R" and "3R" are closed depending on steering torque of steering wheel.
  3. Oil pressure "P" in the gear housing assembly is the sum of oil pressures occurred in "2R" and "3R". This results in a light steering force because of high pressure.

During High-speed Operation 

GNSDB145157Courtesy of NISSAN NORTH AMERICA, INC.
  1. Power steering solenoid valve is opened during high-speed operation.
  2. Pinion "1R", "2R" and "3R" are closed depending on steering torque of steering wheel.
  3. Oil pressure "2R" does not occur because the power steering solenoid valve is on full throttle.
  4. Oil pressure "P" in the gear housing assembly includes only oil pressure occurred in "3R" and results in a heavy steering force.