LEMON Manuals: Even more car manuals for everyone: 1960-2025
Home >> Lexus >> 1990 >> LS 400 >> Repair and Diagnosis (Single Page) >> Engine Performance >> Theory and Operation >> Engine Controls - Theory & Operation >> Computerized Engine Controls
April 5, 2026: LEMON Manuals is launched! Read the announcement.

Computerized Engine Controls

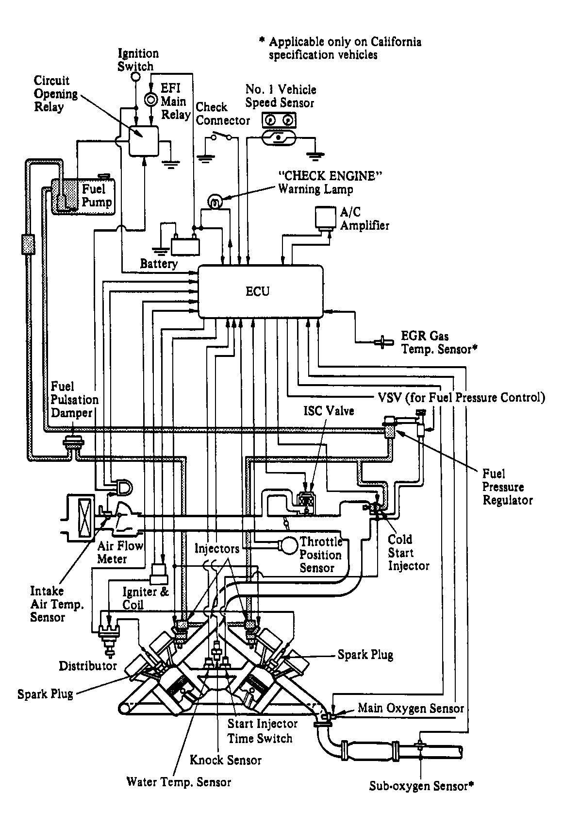
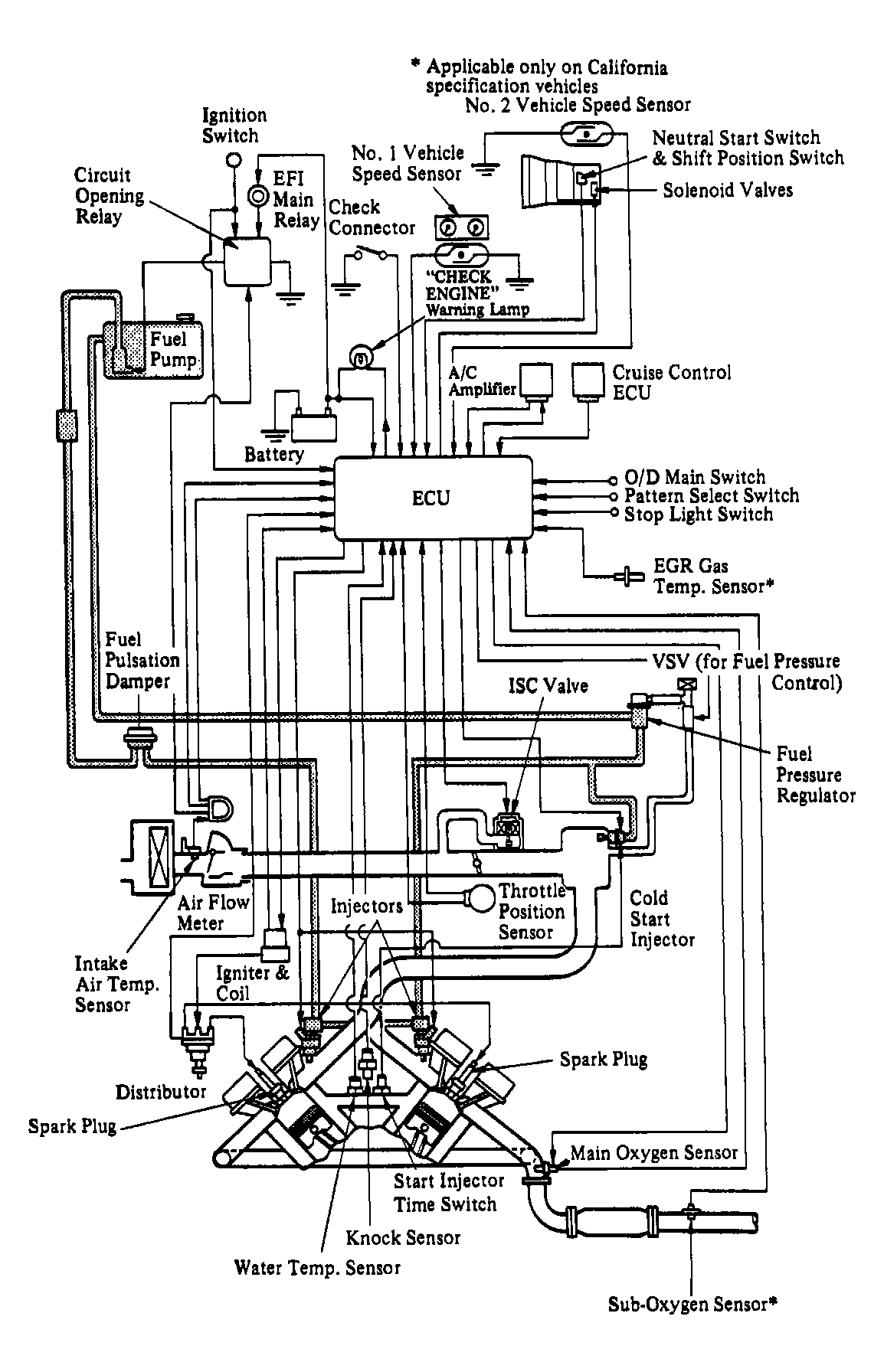
The engine control system uses an Electronic Control Unit (ECU) with a built-in microprocessor. Programs for calculation of fuel injection duration, ignition timing and idle speed are stored inside the ECU and are matched with various engine condition data relayed by input sensors. See Figure or Figure. The ECU uses these data signals from various sensors in the vehicle and makes calculations with stored programs to determine fuel injection duration, ignition timing and idle speed, and outputs control signals to respective actuators that control engine operation.

The engine ECU and transmission ECU are integrated into one control unit called the Engine & Transmission ECU. See Fig 1, Fig 2 and Figure.

The ECU is also equipped with a self-diagnostic function. Trouble codes are set by the malfunction of engine sensors or circuits and stored in the ECU memory. A CHECK ENGINE light on the instrument panel will come on if a trouble code is stored.

Fig 1: ES250 Automatic Transmission Computer Control System
G90E20754Courtesy of © TOYOTA, LICENSE AGREEMENT TMS1002
Fig 2: ES250 Manual Transmission Computer Control System
G90F20755Courtesy of © TOYOTA, LICENSE AGREEMENT TMS1002