LEMON Manuals: Even more car manuals for everyone: 1960-2025
Home >> Lexus >> 1990 >> LS 400 >> Repair and Diagnosis >> Body & Frame >> Power Windows >> Wiring Diagrams
April 5, 2026: LEMON Manuals is launched! Read the announcement.

Wiring Diagrams

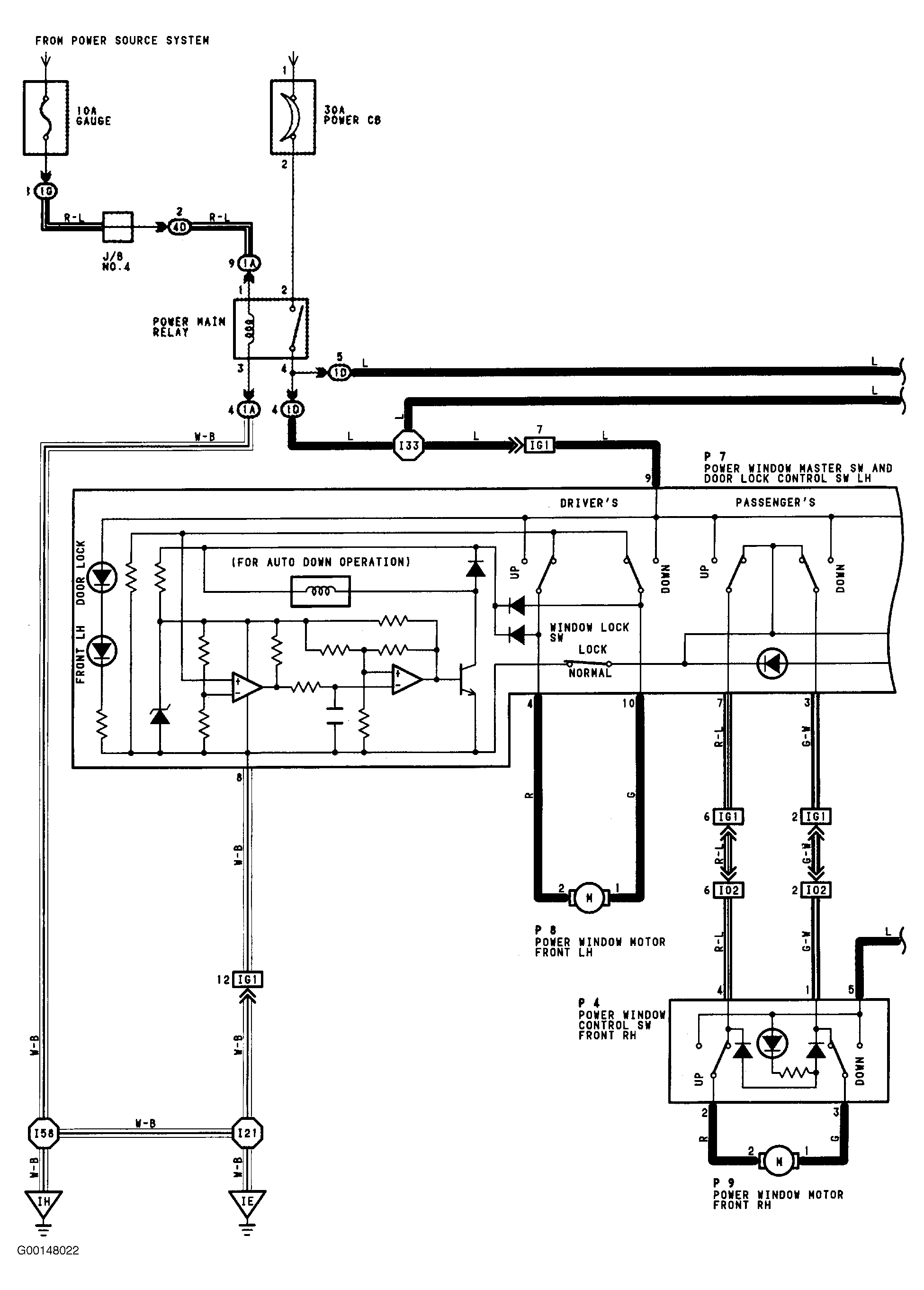
Fig 1: Power Window Wiring Diagram (1 Of 2)
G00148022Courtesy of © TOYOTA, LICENSE AGREEMENT TMS1002
Fig 2: Power Window Wiring Diagram (2 Of 2)
G00148023Courtesy of © TOYOTA, LICENSE AGREEMENT TMS1002