LEMON Manuals: Even more car manuals for everyone: 1960-2025
Home >> Lexus >> 1992 >> SC 400 >> Repair and Diagnosis >> Brakes >> Traction Control >> Anti-Lock Brake System >> Self - Diagnostic Code Charts >> Code 41
April 5, 2026: LEMON Manuals is launched! Read the announcement.

Code 41

CODE 41 CIRCUIT DESCRIPTION

Code Diagnostic Code Detecting Condition Trouble Area
41 Vehicle speed is 3 km/h (1.9 mph) or more and voltage of ECU terminal IG remains at more than 17V or Below 9.5V for more than 10 seconds. Battery IC regulator Open or short in power source circuit. ECU.
NOTE: Fail Safe Function: If trouble occurs in the solenoid relay circuit, the ECU cuts off current to the solenoid relay and prohibits ABS control.
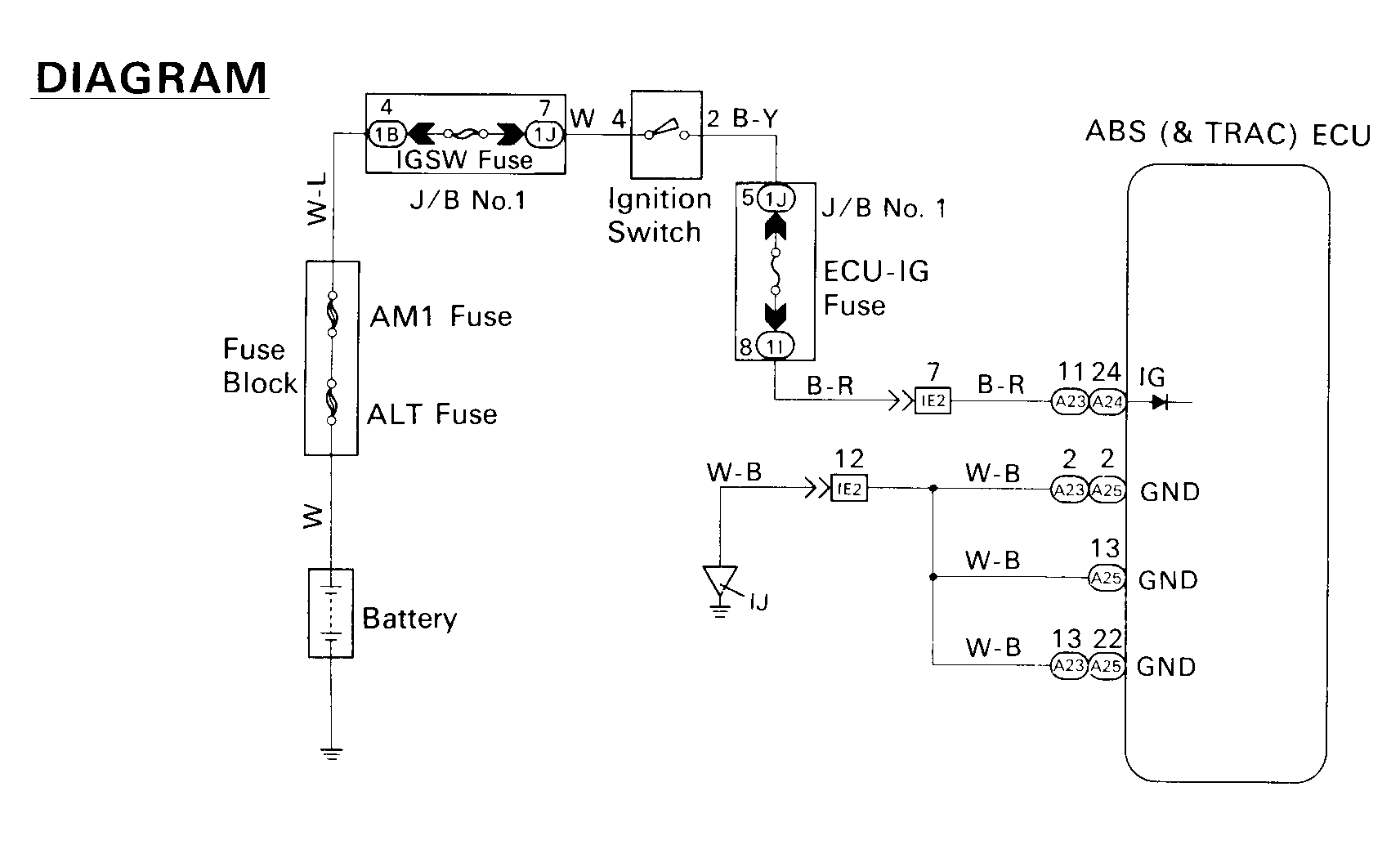
Fig 1: Code 41 Wiring Schematic
G93F03968Courtesy of © TOYOTA, LICENSE AGREEMENT TMS1002
Fig 2: Code 41 IG Power Source Circuit Check (1 of 3)
G93H03969Courtesy of © TOYOTA, LICENSE AGREEMENT TMS1002
Fig 3: Code 41 IG Power Source Circuit Check (2 of 3)
G93J03970Courtesy of © TOYOTA, LICENSE AGREEMENT TMS1002
Fig 4: Code 41 IG Power Source Circuit Check (3 of 3)
G93B03971Courtesy of © TOYOTA, LICENSE AGREEMENT TMS1002