LEMON Manuals: Even more car manuals for everyone: 1960-2025
Home >> Lexus >> 1996 >> ES 300 V6-3.0L (1MZ-FE) >> Repair and Diagnosis >> Powertrain Management >> Computers and Control Systems >> Engine Control Module >> Diagrams >> Diagnostic Aids >> Inspection Method Examples
April 5, 2026: LEMON Manuals is launched! Read the announcement.

Inspection Method Examples


Actual examples of the inspection method for open circuit and short circuit are explained below.





OPEN CIRCUIT CHECK
For the open circuit in the wire harness in Fig. 1, perform "(a) Continuity Check" or "(b) Voltage Check" to locate the section.
- Continuity Check
- Disconnect connectors (A) and (C) and measure the resistance between them.





In the case of Fig. 2,
Between terminal 1 of connector (A) and terminal 1 of connector (C) -> No continuity (open)
Between terminal 2 of connector (A) and terminal 2 of connector (C) -> Continuity
Therefore, it is found out that there is an open circuit between terminal 1 of connector (A) and terminal 1 of connector (C).
- Disconnect connector (B) and measure the resistance between connectors (A) and (B), (B) and (C).





In the case of Fig. 3,
Between terminal 1 of connector (A) and terminal 1 of connector (B) -> Continuity
Between terminal 1 of connector (B) and terminal 1 of connector (C) -> No Continuity (open)
Therefore, it is found out that there is an open circuit between terminal 1 of connector (B) and terminal 1 of connector (C).
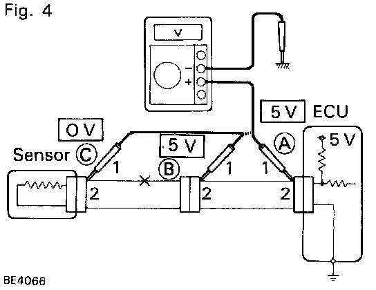
- Voltage Check
In a circuit in which voltage is applied (to the ECU connector terminal), an open circuit can be checked for by conducting a voltage check.





- As shown in Fig. 4, with each connector still connected, measure the voltage between body ground and terminal 1 of connector (A) at the ECU 5 V output terminal, terminal 1 of connector (B) and terminal 1 of connector (C) in that order.
If the results are:
5 V: Between Terminal 1 of connector (A) and Body Ground
5 V: Between Terminal 1 of connector (B) and Body Ground
0 V: Between Terminal 1 of connector (C) and Body Ground
then it is found out that there is an open circuit in the wire harness between terminal 1 of (B) and terminal 1 of (C).





SHORT CIRCUIT CHECK
If the wire harness is ground shorted as in Fig. 5, locate the section by conducting a "continuity check with ground".
- Continuity Check with Ground
- Disconnect connectors (A) and (C) and measure the resistance between terminals 1 and 2 of connector (A) and body ground.





In the case of Fig. 6,
Between terminal 1 of connector (A) and body ground -> Continuity
Between terminal 2 of connector (A) and body ground -> No continuity (open)
Therefore, it is found out that there is a short circuit between terminal 1 of connector (A) and terminal 1 of connector (C).
- Disconnect connector (B) and measure the resistance between terminal 1 of connector (A) and body ground, and terminal 1 of connector (B) and body ground.





Between terminal 1 of connector (A) and body ground -> No continuity (open)
Between terminal 1 of connector (B) and body ground -> Continuity
Therefore, it is found out that there is a short circuit between terminal 1 of connector (B) and terminal 1 of connector (C).