LEMON Manuals: Even more car manuals for everyone: 1960-2025
Home >> Lexus >> 2000 >> GS 400 >> Repair and Diagnosis >> Brakes >> Traction Control >> Anti-Lock - W/TRAC/VSC >> Description
April 5, 2026: LEMON Manuals is launched! Read the announcement.

Anti-Lock - W/TRAC/VSC: Description

CAUTION: See ANTI-LOCK BRAKE SAFETY PRECAUTIONS article in GENERAL INFORMATION.

Anti-Lock Brake System (ABS) controls fluid pressures to each individual front and rear brake caliper during a panic stop to prevent wheel lock-up. System consists of hydraulic brake booster (also referred to as an ABS/TRAC/VSC actuator), solenoid relay, TRAC motor relay, ABS/Traction Control/Vehicle Skid Control Electronic Control Unit (ABS/TRAC/VSC ECU), and a speed sensor at each wheel. See Fig 1. If a system fault occurs, the ABS/TRAC/VSC ECU stores a self-diagnostic code(s) that can be retrieved to diagnose malfunction. TRAC system and VSC system is integrated with ABS system. TRAC helps avoid slippage of driving wheels during acceleration. System maintains optimal driving control during changing road surface conditions upon acceleration. VSC helps provide comprehensive control of ABS, TRAC and engine control. System automatically controls brake or engine output to help prevent vehicle from skidding when cornering on slippery road surface or if abrupt steering operation occurs.

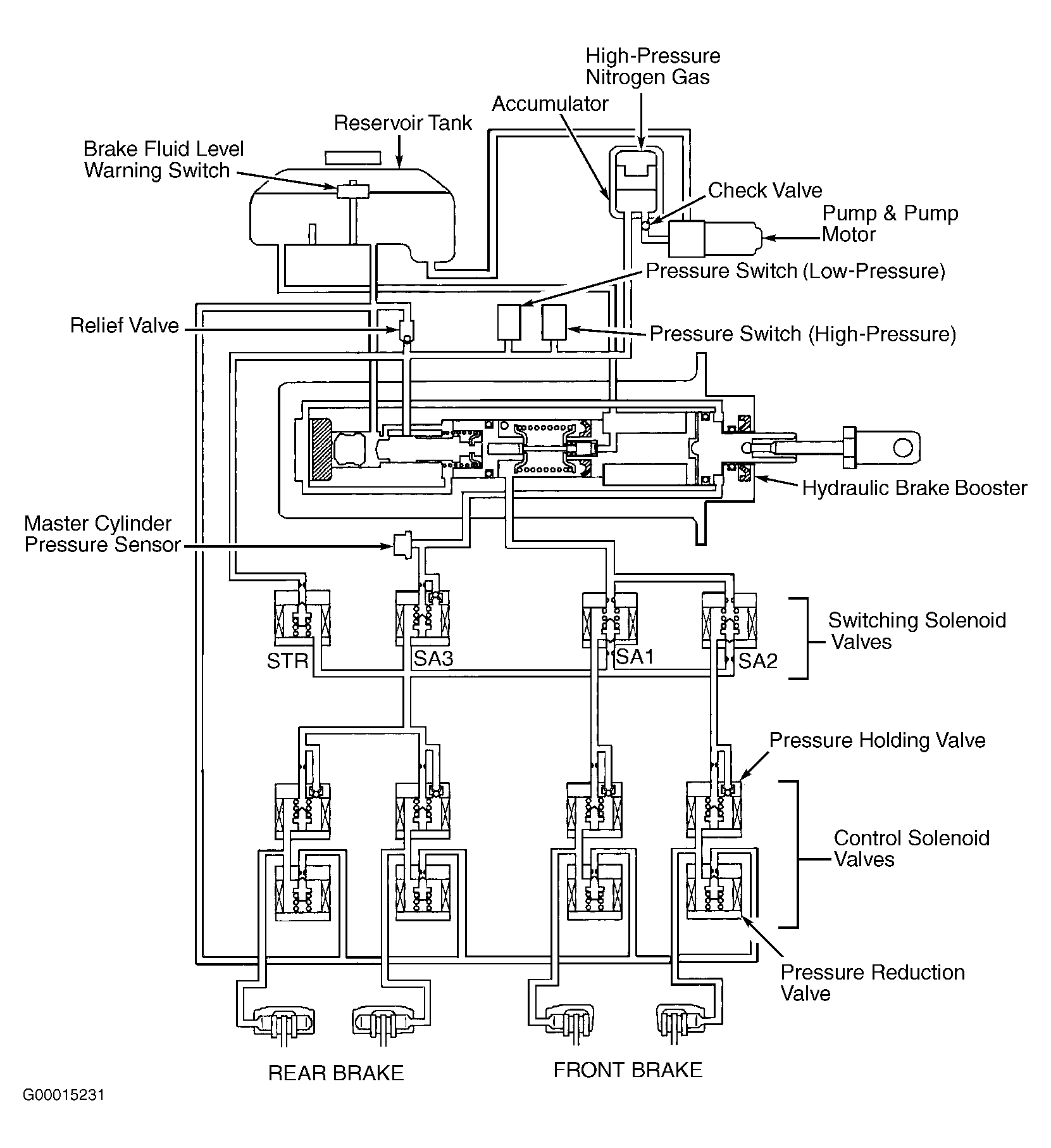
Hydraulic brake booster supplies brake system pressure. Booster components include reservoir tank, pressure switches (high and low), pressure valves, accumulator, solenoid valves, pump and pump motor and master cylinder pressure sensor (also referred to as oil pressure sensor). These components control brake hydraulic circuit pressure. See Fig 2.

Fig 1: Locating ABS/TRAC/VSC Components
G00015217Courtesy of © TOYOTA, LICENSE AGREEMENT TMS1002
Fig 2: Identifying Hydraulic Brake Booster (Actuator) Components
G00015231Courtesy of © TOYOTA, LICENSE AGREEMENT TMS1002
NOTE: For more information on brake system, see DISC article.