LEMON Manuals: Even more car manuals for everyone: 1960-2025
Home >> Lexus >> 2001 >> LS 430 V8-4.3L (3UZ-FE) >> Repair and Diagnosis >> Body and Frame >> Body Control Systems >> Body Control Module >> Testing and Inspection >> Component Tests and General Diagnostics >> Body No. 4 Control System >> Ignition Switch Power Source Circuit
April 5, 2026: LEMON Manuals is launched! Read the announcement.

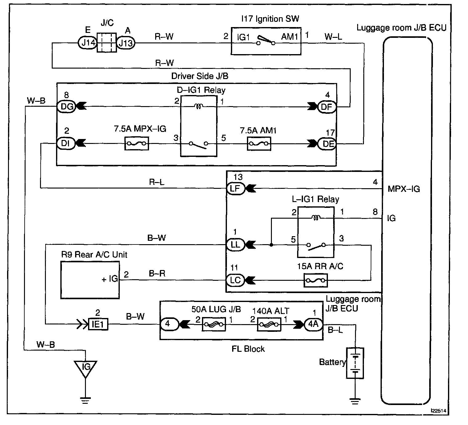
Ignition Switch Power Source Circuit

CIRCUIT DESCRIPTION

When the ignition switch is turned to the ACC position, battery positive voltage is applied to the terminal ACC of the ECU.

Also, if the ignition switch is turned to the ON position, battery positive voltage is applied to the terminals ACC and IG of the ECU.

Wiring Diagram:






Steps 1 - 3:




INSPECTION PROCEDURE