LEMON Manuals: Even more car manuals for everyone: 1960-2025
Home >> Lexus >> 2001 >> LX 470 >> Repair and Diagnosis >> Brakes >> Traction Control >> Anti-Lock/Vehicle Skid Control >> Diagnostic Trouble Code Definitions >> DTC C1340 >> Testing procedure
April 5, 2026: LEMON Manuals is launched! Read the announcement.

Testing procedure

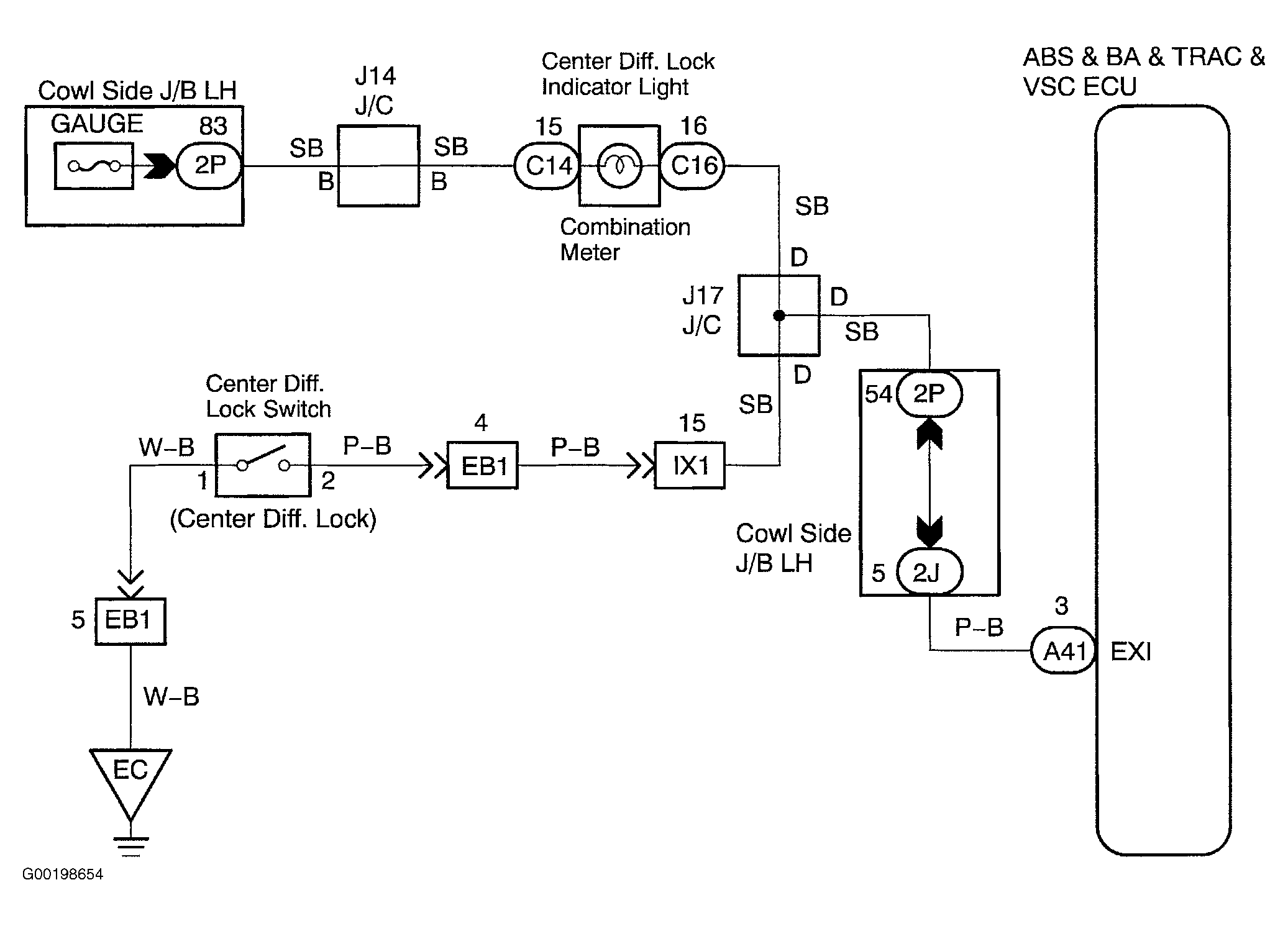
For wiring diagram, see Fig 1. For testing procedure, see Fig 2.

Fig 1: Wiring Diagram Center Differential Lock Circuit
G00198654Courtesy of © TOYOTA, LICENSE AGREEMENT TMS1002
Fig 2: Testing Procedure Center Differential Lock Circuit
G00198655Courtesy of © TOYOTA, LICENSE AGREEMENT TMS1002