LEMON Manuals: Even more car manuals for everyone: 1960-2025
Home >> Lexus >> 2003 >> GS 430 >> Repair and Diagnosis >> General Information >> Identification >> Introduction >> How To Troubleshoot Ecu Controlled Systems >> How To Use The Diagnostic Chart And Inspection Procedure >> Check Open Circuit
April 5, 2026: LEMON Manuals is launched! Read the announcement.

Check Open Circuit

For the open circuit in the wire harness in Figure, perform "(a) Continuity Check" or "(b) Voltage Check" to locate the section.

Fig 1: Checking Continuity
G03470903Courtesy of © TOYOTA, LICENSE AGREEMENT TMS1002
  1. Check the continuity.
    1. Disconnect connectors "A" and "C" and measure the resistance between them.

      In the case of Fig 2:

      Between terminal 1 of connector "A" and terminal 1 of connector "C" --> No continuity (open) Between terminal 2 of connector "A" and terminal 2 of connector "C" -> Continuity

      Therefore, it is found out that there is an open circuit between terminal 1 of connector "A" and terminal 1 of connector "C".

      Fig 2: Disconnecting Connectors "A" And "C" And Measuring Resistance
      G03470904Courtesy of © TOYOTA, LICENSE AGREEMENT TMS1002
    2. Disconnect connector "B" and measure the resistance between the connectors.

      In the case of Fig 3:

      Between terminal 1 of connector "A" and terminal 1 of connector "B1" --> Continuity

      Between terminal 1 of connector "B2" and terminal 1 of connector "C" --> No continuity (open)

      Therefore, it is found out that there is an open circuit between terminal 1 of connector "B2" and terminal 1 of connector "C".

      Fig 3: Disconnecting Connector "B" And Measuring Resistance Between Connectors
      G03470905Courtesy of © TOYOTA, LICENSE AGREEMENT TMS1002
  2. Check the voltage.

    In a circuit in which voltage is applied (to the ECU connector terminal), an open circuit can be checked for by conducting a voltage check.

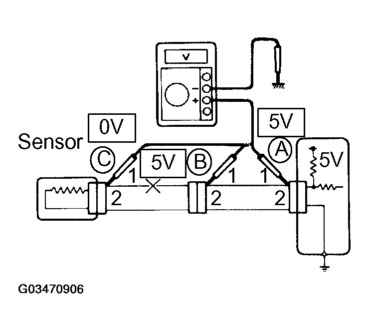
    1. As shown in Fig 4, with each connector still connected, measure the voltage between body ground and terminal 1 of connector "A" at the ECU 5V output terminal, terminal 1 of connector "B", and terminal 1 of connector "C", in that order.
    Fig 4: Measuring Voltage Between Body Ground And Terminal 1 Of Connector "A" At ECU 5V Output Terminal
    G03470906Courtesy of © TOYOTA, LICENSE AGREEMENT TMS1002

If the results are:

5V: Between Terminal 1 of connector "A" and Body Ground

5V: Between Terminal 1 of connector "B" and Body Ground

0V: Between Terminal 1 of connector "C" and Body Ground

Then it is found out that there is an open circuit in the wire harness between terminal 1 of "B" and terminal 1 of "C".