LEMON Manuals: Even more car manuals for everyone: 1960-2025
Home >> Lexus >> 2003 >> LS 430 >> Repair and Diagnosis (Single Page) >> External Pages >> Different car >> Section 118 (Engine Control System Self Diagnostics) >> Diagnostic Tests >> DTC P0441: EVAP Emission Control System Incorrect EVAP Purge Flow & DTC P0446: EVAP Emission Control System Vent Control Circuit >> Circuit Description
April 5, 2026: LEMON Manuals is launched! Read the announcement.

Circuit Description

WARNING: This page is about a different car, the 2003 Toyota MR2. However, it is still accessible from the selected car via links, so may be relevant.

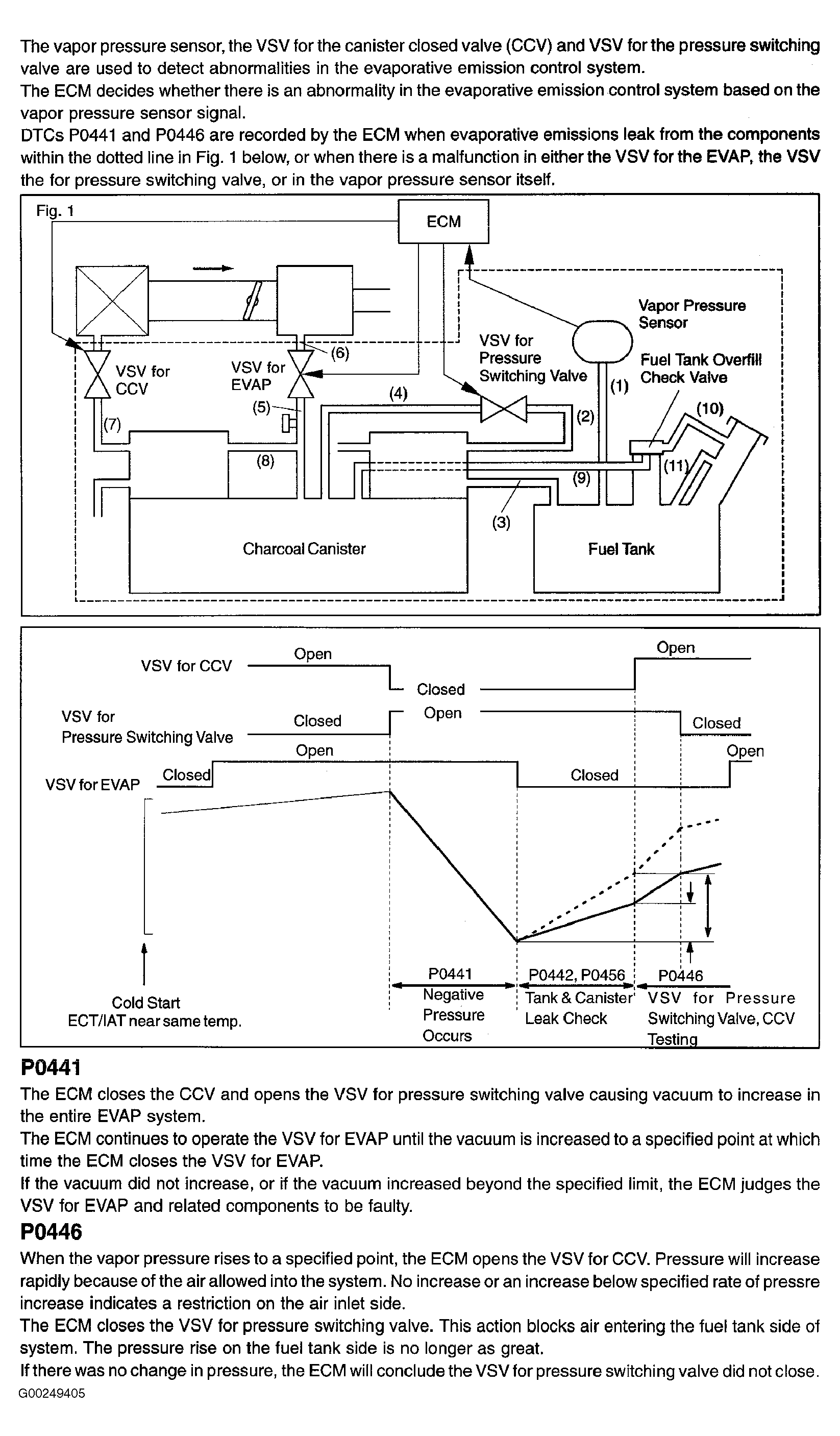
For circuit description, see Fig 1.

Fig 1: DTCs P0441 & P0446 Circuit Description
G00249405Courtesy of © TOYOTA, LICENSE AGREEMENT TMS1002