LEMON Manuals: Even more car manuals for everyone: 1960-2025
Home >> Lexus >> 2003 >> LS 430 >> Repair and Diagnosis >> External Pages >> Different car >> Section 115 (Engine Control System Self Diagnostics - 4-Cylinder) >> Diagnostic Tests >> DTC P0441: EVAP System Incorrect Purge Flow & DTC P0446: EVAP System Vent Control Circuit >> Circuit Description & Possible Causes
April 5, 2026: LEMON Manuals is launched! Read the announcement.

Circuit Description & Possible Causes

WARNING: This page is about a different car, the 2003 Toyota Camry Solara. However, it is still accessible from the selected car via links, so may be relevant.

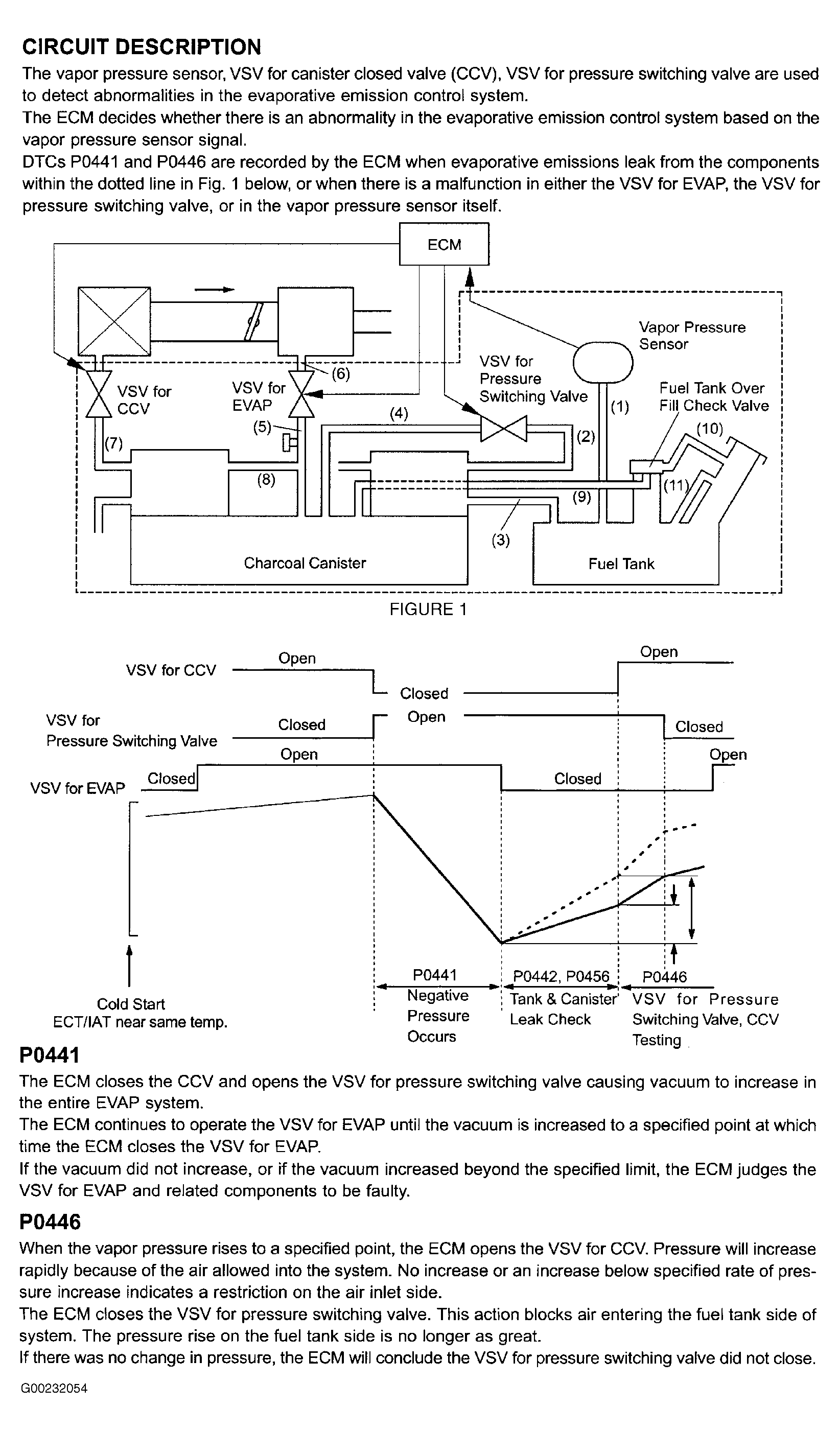
For circuit description and possible causes, see Fig 1 and Fig 2 .

Fig 1: DTCs P0441 & P0446 Circuit Description & Possible Causes (1 Of 2)
G00232054Courtesy of © TOYOTA, LICENSE AGREEMENT TMS1002
Fig 2: DTCs P0441 & P0446 Circuit Description & Possible Causes (2 Of 2)
G00240772Courtesy of © TOYOTA, LICENSE AGREEMENT TMS1002