LEMON Manuals: Even more car manuals for everyone: 1960-2025
Home >> Lexus >> 2003 >> SC 430 >> Repair and Diagnosis >> External Pages >> Different car >> Section 268 (LEXUS Link System - Diagnosis) >> DTC 2: "Code 2 Button Module Failure" >> Wiring Diagram
April 5, 2026: LEMON Manuals is launched! Read the announcement.

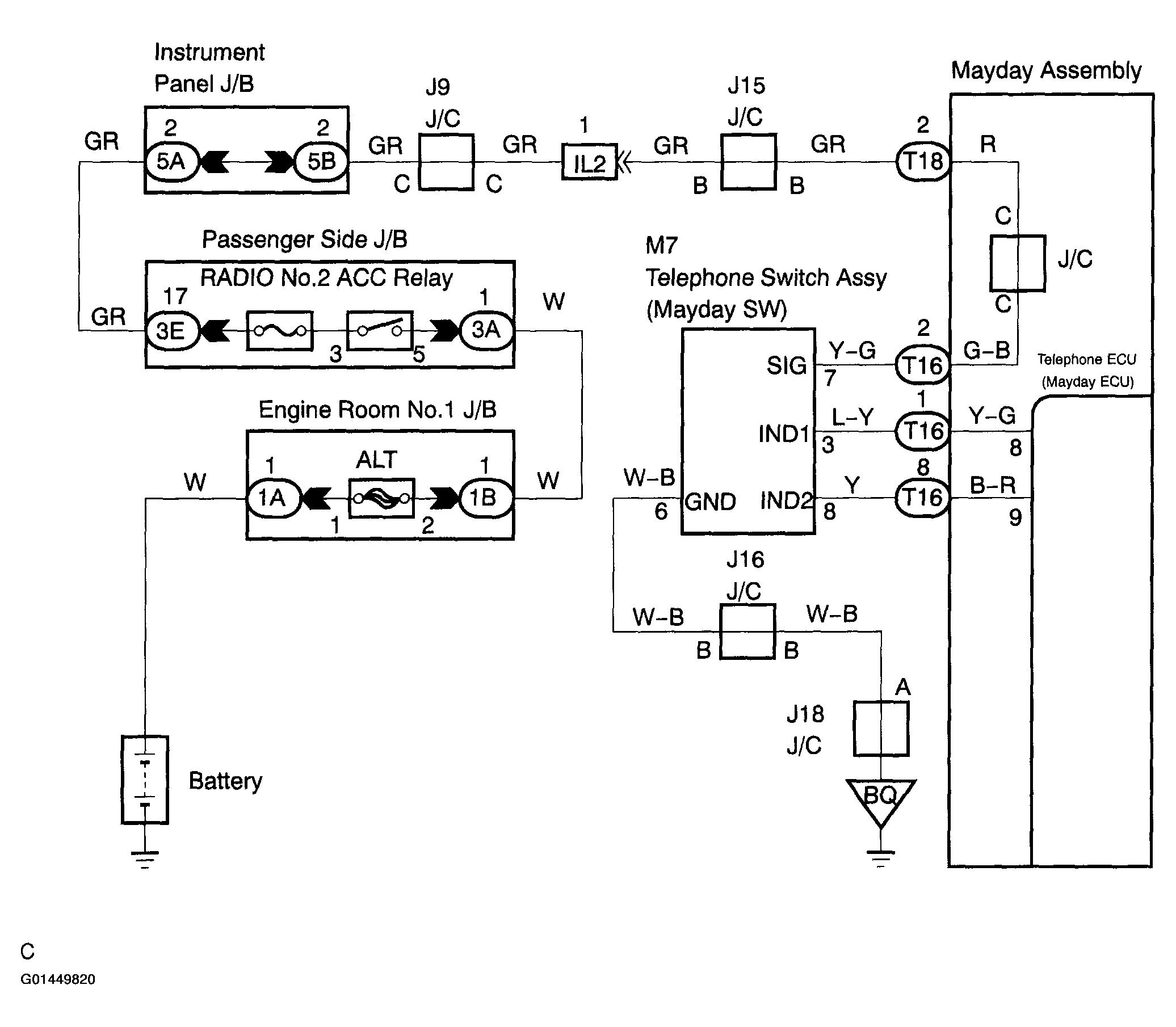
DTC 2: "Code 2 Button Module Failure": Wiring Diagram

WARNING: This page is about a different car, the 2004 Lexus SC 430. However, it is still accessible from the selected car via links, so may be relevant.
Fig 1: DTC 2 "Code 2 Button Module Failure" Wiring Schematic
G01449820Courtesy of © TOYOTA, LICENSE AGREEMENT TMS1002