LEMON Manuals: Even more car manuals for everyone: 1960-2025
Home >> Lexus >> 2005 >> ES 330 >> Repair and Diagnosis >> Engine Performance >> System >> SFI System - Diagnostics >> Active Control Engine Mount >> Wiring Diagram
April 5, 2026: LEMON Manuals is launched! Read the announcement.

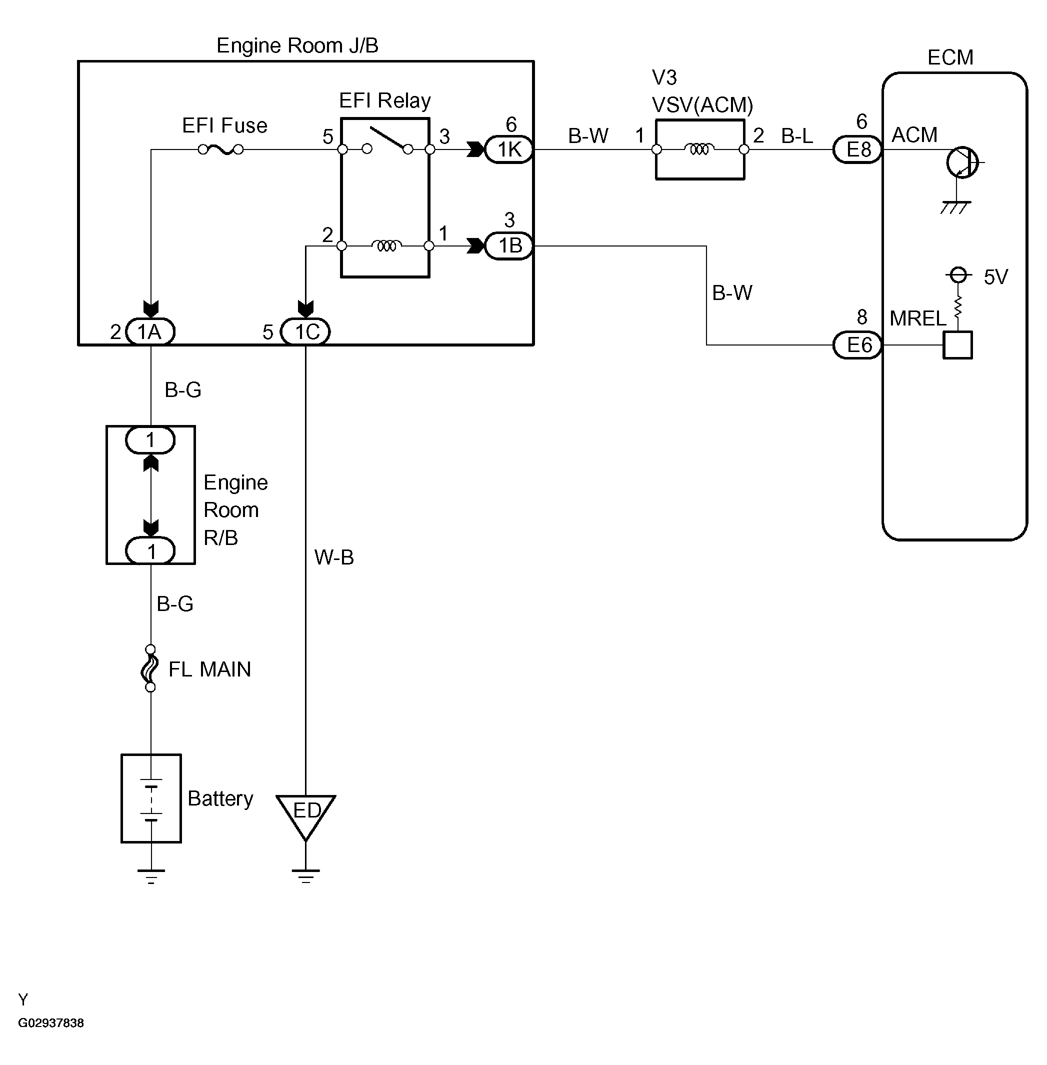
Active Control Engine Mount: Wiring Diagram

Fig 1: Wiring Diagram - ACM System
G02937838Courtesy of © TOYOTA, LICENSE AGREEMENT TMS1002