LEMON Manuals: Even more car manuals for everyone: 1960-2025
Home >> Lexus >> 2005 >> ES 330 >> Repair and Diagnosis >> External Pages >> Different car >> Section 146 (Engine Control System) >> SFI System >> Inspection
April 5, 2026: LEMON Manuals is launched! Read the announcement.

SFI System: Inspection

WARNING: This page is about a different car, the 2005 Toyota Sienna. However, it is still accessible from the selected car via links, so may be relevant.
  1. INSPECT MASS AIR FLOW METER 
    1. Output voltage inspection.
      1. Apply battery voltage across terminals 1 (+B) and 2 (E2G).
      2. Connect the positive (+) tester probe to terminal VG, and negative (-) tester probe to terminal E2G.
      3. Blow air into the MAF meter, and check that the voltage output fluctuates.
    2. Resistance inspection.
      1. Using an ohmmeter, measure the resistance between terminals 4 (THA) and 5 (E2).

    Resistance: 

    TERMINAL AND RESISTANCE TEMPERATURE

    Terminals Resistance Temperature
    THA - E2 13.6 to 18.4 kΩ -20°C (-4°F)
    THA - E2 2.21 to 2.69 kΩ 20°C (68°F)
    THA - E2 0.493 to 0.667 kΩ 60°C (140°F)
    Fig 1: Resistance To Temperature Graph
    G02608099Courtesy of © TOYOTA, LICENSE AGREEMENT TMS1002
  2. INSPECT CAMSHAFT TIMING OIL CONTROL VALVE ASSY 
    1. Resistance inspection.
      1. Using an ohmmeter, measure the resistance between the terminals.

      Resistance: 6.9 to 7.9 Ω at 20°C (68°F) 

    2. Movement inspection.
      1. Connect the positive (+) lead from the battery to terminal 1 and negative (-) lead to terminal 2, and check the movement of the valve.
      Fig 2: Connecting Battery To Terminal 1 & 2
      G02608100Courtesy of © TOYOTA, LICENSE AGREEMENT TMS1002
    NOTE: Confirm the valve moves freely and does not stick in any position.

    HINT:

    Dirt or foreign objects in the oil line cause the subtle pressure leaks in the valve. The pressure leak will cause the camshaft to advance. This condition will usually set a DTC.

  3. INSPECT ACCELERATOR PEDAL ROD ASSY 
    1. Resistance inspection
      1. Using an ohmmeter, measure the resistance between the terminals.

    Resistance: 

    ACCELERATOR PEDAL ROD

    Terminal Resistance
    3 (VPA2) - 5 (EP1) 5.0 kΩ or less
    6 (VPA1) - 2 (EP2) 5.0 kΩ or less
    4 (VCP1) - 5 (EP1) 2.25 to 4.75 kΩ
    1 (VCP2) - 2 (EP2) 2.25 to 4.75 kΩ
    Fig 3: Measuring Resistance Between Accelerator Pedal Rod
    G02608101Courtesy of © TOYOTA, LICENSE AGREEMENT TMS1002
  4. INSPECT THROTTLE BODY ASSY 
    1. Resistance inspection
      1. Using an ohmmeter, measure the resistance between the terminals.

    Resistance: 

    TERMINAL AND RESISTANCE TEMPERATURE

    Terminals Resistance Temperature
    2 (M+) - 1 (M-) 0.3 to 100 Ω 20°C (68°F)
    Fig 4: Measuring Resistance Between Throttle Body
    G02608102Courtesy of © TOYOTA, LICENSE AGREEMENT TMS1002
  5. INSPECT E.F.I. ENGINE COOLANT TEMPERATURE SENSOR 
    1. Resistance inspection.
      1. Using an ohmmeter, measure the resistance between each terminal.

      Resistance: 

      • 2.32 to 2.59 kΩ at Approx. 20°C (68°F) 
      • 0.310 to 0.326 kΩ at Approx. 80°C (126°F) 
    NOTE: While checking the engine coolant temperature sensor in water, be careful not to allow water to go into the terminals, and after checking, dry the sensor.
    Fig 5: Measuring Resistance Between Each Terminal Of Engine E.F.I. Coolant Temperature Sensor
    G02608103Courtesy of © TOYOTA, LICENSE AGREEMENT TMS1002
  6. INSPECT KNOCK SENSOR 
    1. Continuity inspection.
      1. Using an ohmmeter, measure the resistance between the terminals.

      Resistance: 120 to 280 kΩ at 20°C (68°F) 

    HINT:

    If the resistance is not specified, replace the sensor.

    Fig 6: Inspecting Knock Sensor
    G02608104Courtesy of © TOYOTA, LICENSE AGREEMENT TMS1002
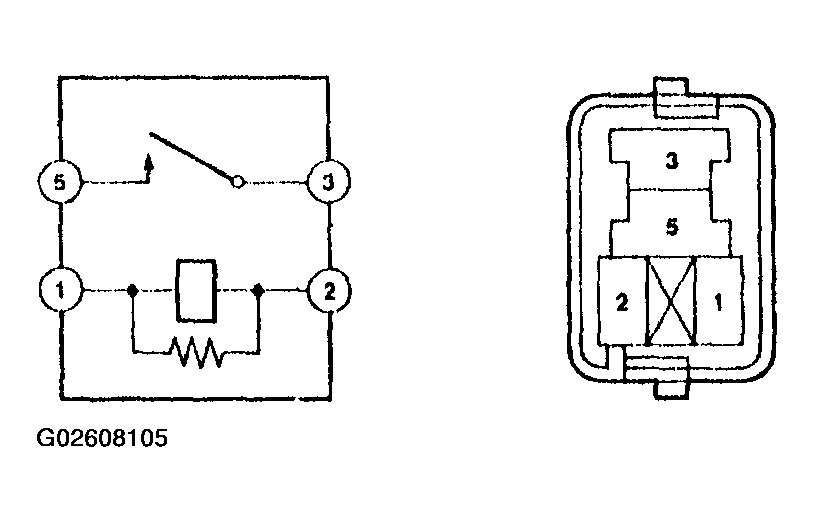
  7. INSPECT EFI RELAY 
    1. Continuity inspection.
      1. Using an ohmmeter, check for continuity between each terminal.
    EFI RELAY CONDITION

    Between terminal Specified condition
    1-2 Continuity
    3-5 No continuity
    Continuity (Voltage applied terminals 1 and 2)
    Fig 7: Checking Continuity Between Each Terminal Of EFI Relay
    G02608105Courtesy of © TOYOTA, LICENSE AGREEMENT TMS1002
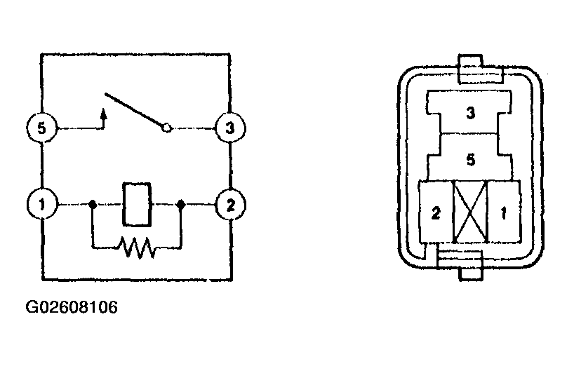
  8. INSPECT CIRCUIT OPENING RELAY 
    1. Continuity inspection.
      1. Using an ohmmeter, check for continuity between each terminal.
    CIRCUIT OPENING RELAY CONDITION

    Between terminal Specified condition
    1-2 Continuity
    3-5 No continuity
    Continuity (Voltage applied terminals 1 and 2)
    Fig 8: Checking Continuity Between Each Terminal Of Circuit Opening Relay
    G02608106Courtesy of © TOYOTA, LICENSE AGREEMENT TMS1002