LEMON Manuals: Even more car manuals for everyone: 1960-2025
Home >> Lexus >> 2006 >> GS 300 AWD >> Repair and Diagnosis >> Engine Performance >> System >> Engine Control System (3GR-FSE) - System And Circuit Testing, On-Vehicle Inspection, Removal, Inspection And Installation >> Cold Start Injector Circuit >> Wiring Diagram
April 5, 2026: LEMON Manuals is launched! Read the announcement.

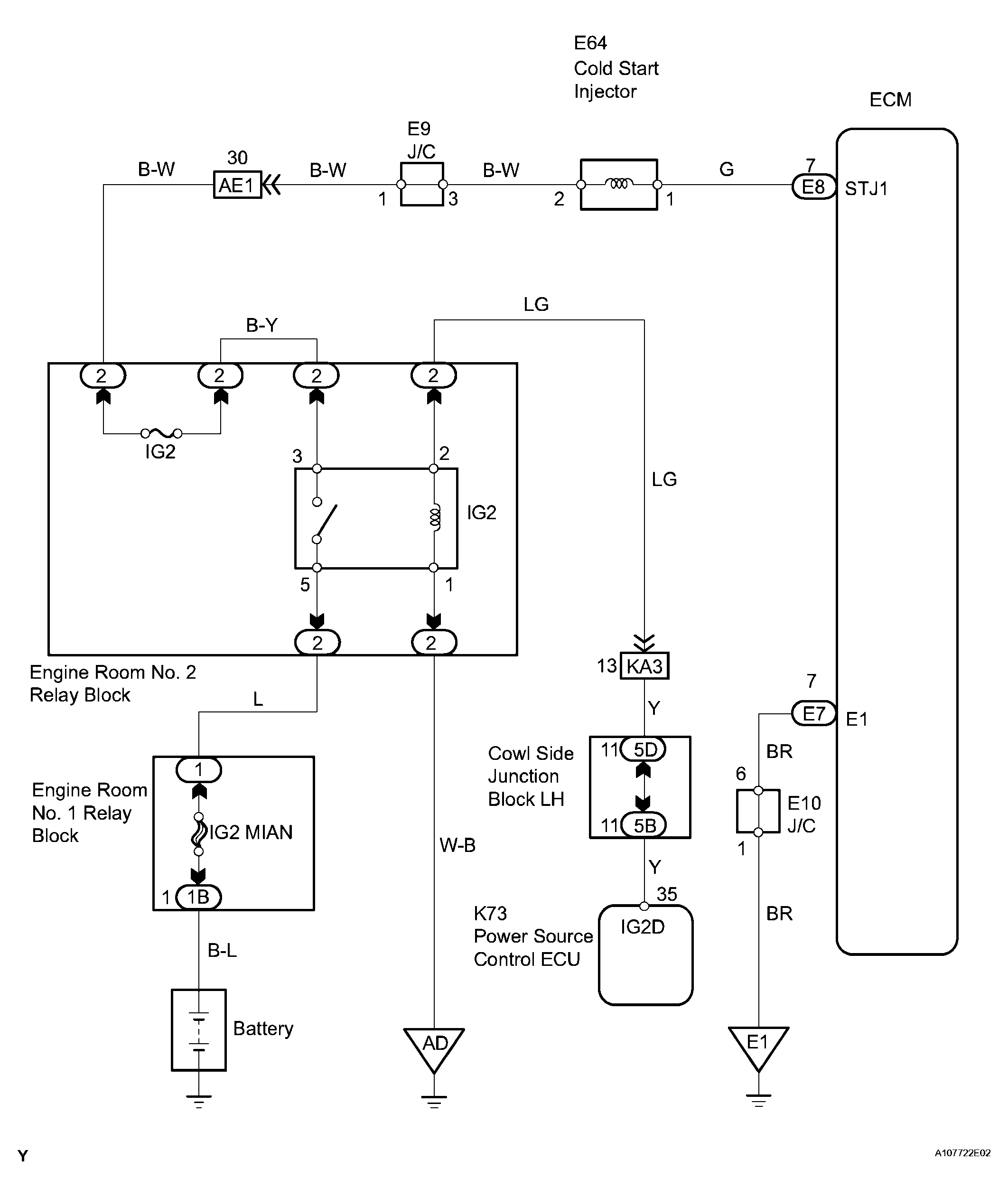
Cold Start Injector Circuit: Wiring Diagram

Fig 1: Wiring Diagram - Cold Start Injector Circuit
G04018020Courtesy of © TOYOTA, LICENSE AGREEMENT TMS1002
  1. INSPECT COLD START INJECTOR 
    1. Disconnect the E64 cold start injector connector.
    2. Measure the resistance of the cold start injector.

      Standard resistance 

      START INJECTOR TERMINALS RESISTANCE SPECIFICATIONS

      Tester Connection Specified condition
      1 - 2  11.6 to 12.6 Ω at 20°C (68°F) 

    NG : REPLACE COLD START INJECTOR 

    Fig 2: Identifying Cold Start Injector Connector
    G04018021Courtesy of © TOYOTA, LICENSE AGREEMENT TMS1002

    OK : GO TO NEXT STEP 

  2. INSPECT ECM (STJ1 VOLTAGE) 
    1. Engine switch on (IG).
    2. Measure the voltage of the E7 and E8 ECM connectors.

      Standard voltage 

      ECM TERMINALS VOLTAGE SPECIFICATIONS

      Tester Connection Specified condition
      STJ1 (E8-7) - E1 (E7-7)  9 to 14 V 

    OK : REPLACE ECM 

    Fig 3: Identifying E7 And E8 ECM Connectors
    G04018022Courtesy of © TOYOTA, LICENSE AGREEMENT TMS1002

    NG : GO TO NEXT STEP 

  3. CHECK HARNESS AND CONNECTOR (COLD START INJECTOR - ECM) 
    1. Disconnect the E64 cold start injector.
    2. Disconnect the E8 ECM connector.
    3. Measure the resistance of the wire harness side connectors

      Standard (Check for open) 

      ECM TERMINALS RESISTANCE SPECIFICATIONS (CHECK FOR OPEN)

      Tester Connection Specified condition
      E64-1 - STJ1 (E8-7)  Below 1 Ω 

      Standard (Check for short) 

      ECM TERMINALS RESISTANCE SPECIFICATIONS (CHECK FOR SHORT)

      Tester Connection Specified condition
      E64-1 or STJ1 (E8-7) - Body ground  10 kΩ or higher 

    NG : REPAIR OR REPLACE HARNESS AND CONNECTOR 

    Fig 4: Identifying E8 ECM Connector
    G04018023Courtesy of © TOYOTA, LICENSE AGREEMENT TMS1002

    OK : CHECK AND REPLACE HARNESS AND CONNECTOR (COLD START INJECTOR - BATTERY POSITIVE TERMINAL)