LEMON Manuals: Even more car manuals for everyone: 1960-2025
Home >> Lexus >> 2006 >> GS 300 AWD >> Repair and Diagnosis >> External Pages >> Different car >> Section 5 (Engine Control System (3UZ-FE)) >> SFI System >> DTC P0134 Oxygen Sensor Circuit No Activity Detected (Bank 1 Sensor 1); DTC P0154 Oxygen Sensor Circuit No Activity Detected (Bank 2 Sensor 1) >> Wiring Diagram
April 5, 2026: LEMON Manuals is launched! Read the announcement.

DTC P0134 Oxygen Sensor Circuit No Activity Detected (Bank 1 Sensor 1); DTC P0154 Oxygen Sensor Circuit No Activity Detected (Bank 2 Sensor 1): Wiring Diagram

WARNING: This page is about a different car, the 2006 Lexus GS 430. However, it is still accessible from the selected car via links, so may be relevant.
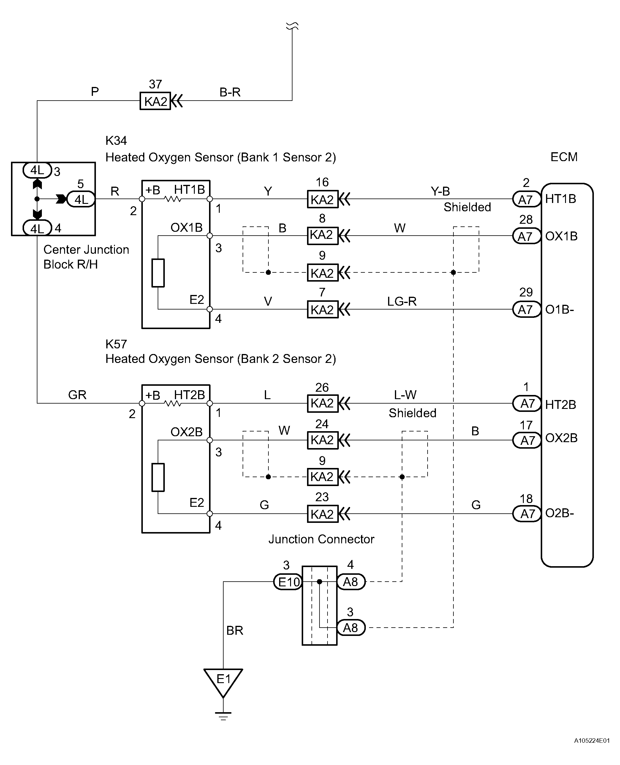
Fig 1: Heated Oxygen Sensor - Wiring Diagram (1 Of 2)
G04026908Courtesy of © TOYOTA, LICENSE AGREEMENT TMS1002
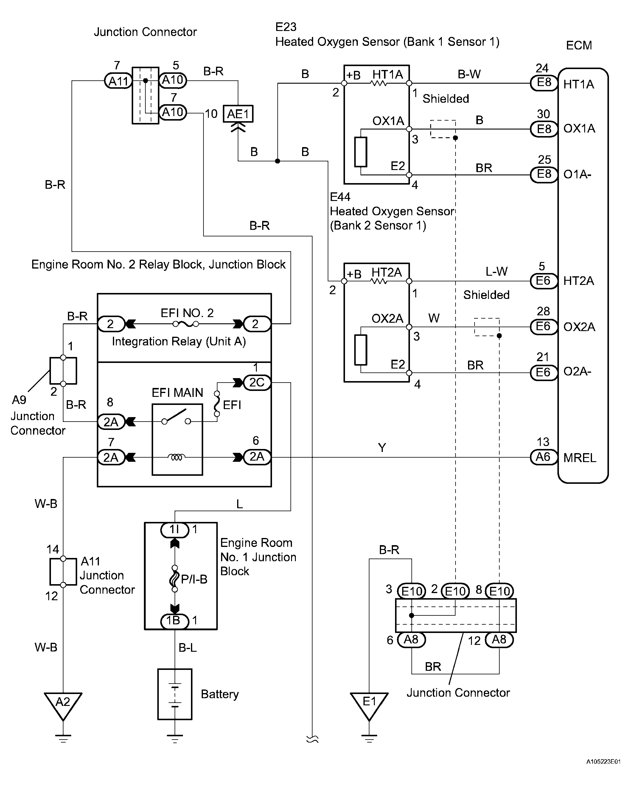
Fig 2: Heated Oxygen Sensor - Wiring Diagram (2 Of 2)
G04026909Courtesy of © TOYOTA, LICENSE AGREEMENT TMS1002