LEMON Manuals: Even more car manuals for everyone: 1960-2025
Home >> Lexus >> 2006 >> GS 430 >> Repair and Diagnosis >> Body & Frame >> Windows >> Windshield / WINDOWGLASS >> Defogger Relay >> On-Vehicle Inspection
April 5, 2026: LEMON Manuals is launched! Read the announcement.

On-Vehicle Inspection

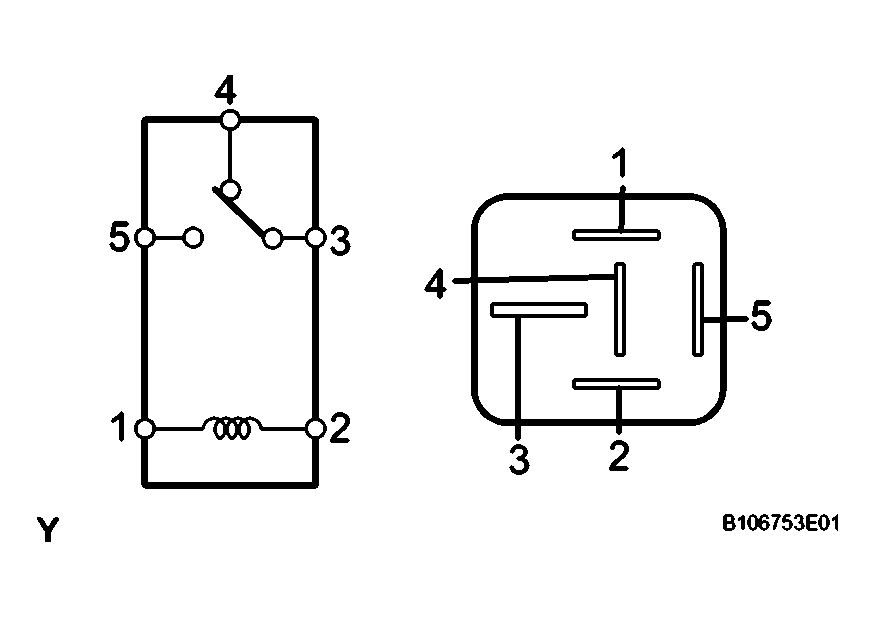
  1. INSPECT DEFOGGER RELAY (Marking: DEFOG) 
    1. Measure the resistance of the DEFOG relay.

      Standard 

      Fig 1: Measuring Resistance Of Defog Relay
      G04023108Courtesy of © TOYOTA, LICENSE AGREEMENT TMS1002
      TESTER CONNECTION SPECIFICATION

      Tester Condition Specified Condition
      3 - 4 Below 1 Ω
      3 - 5 10 kΩ or higher
      3 -5 Below 1 Ω (when battery voltage is applied to terminals 1 and 2)

      If the result is not as specified, replace the relay.