LEMON Manuals: Even more car manuals for everyone: 1960-2025
Home >> Lexus >> 2006 >> GS 430 >> Repair and Diagnosis >> Transmission >> Automatic Trans >> Automatic Transmission >> Electronic Controlled Automatic Transmission System >> System Diagram
April 5, 2026: LEMON Manuals is launched! Read the announcement.

System Diagram

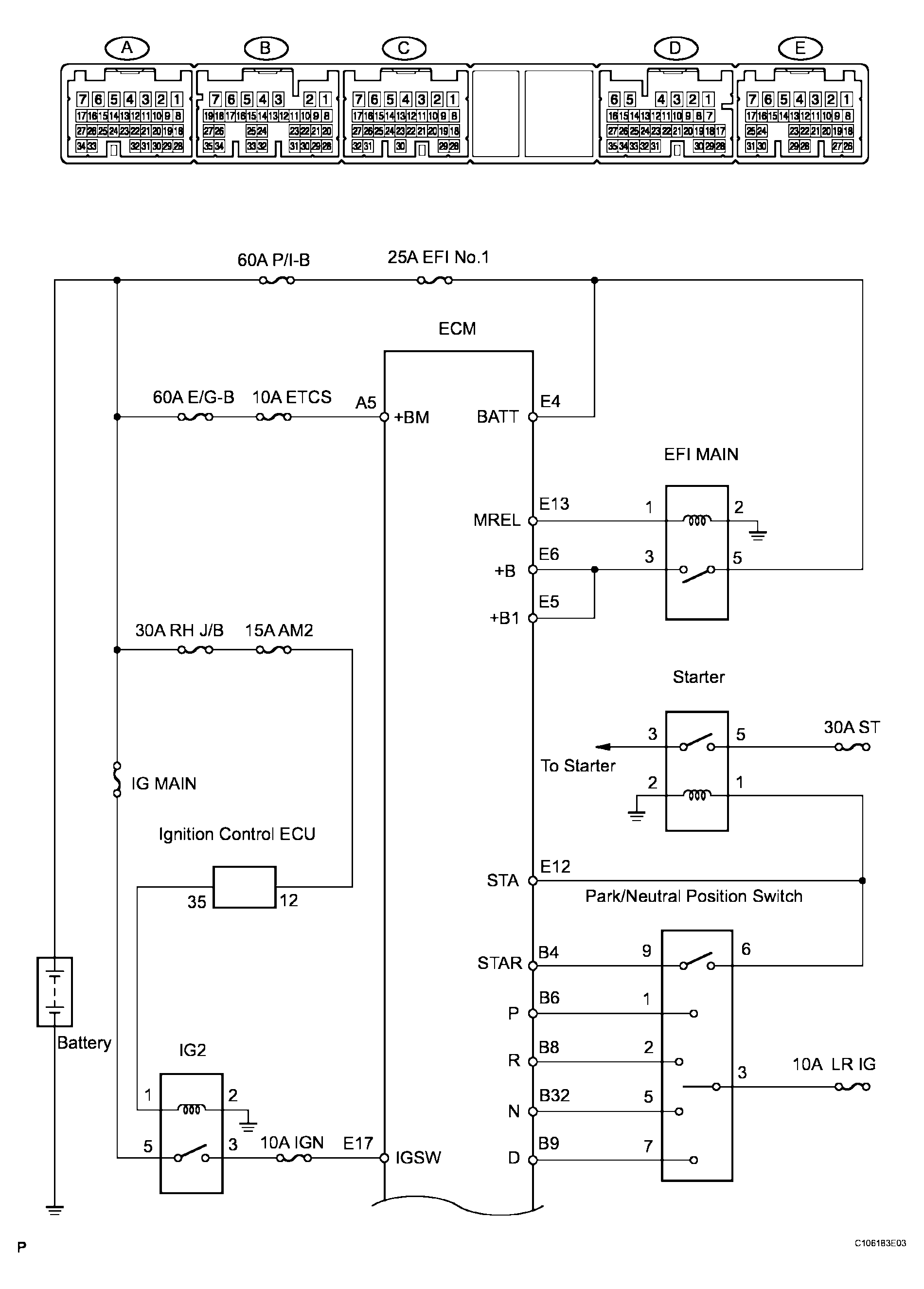
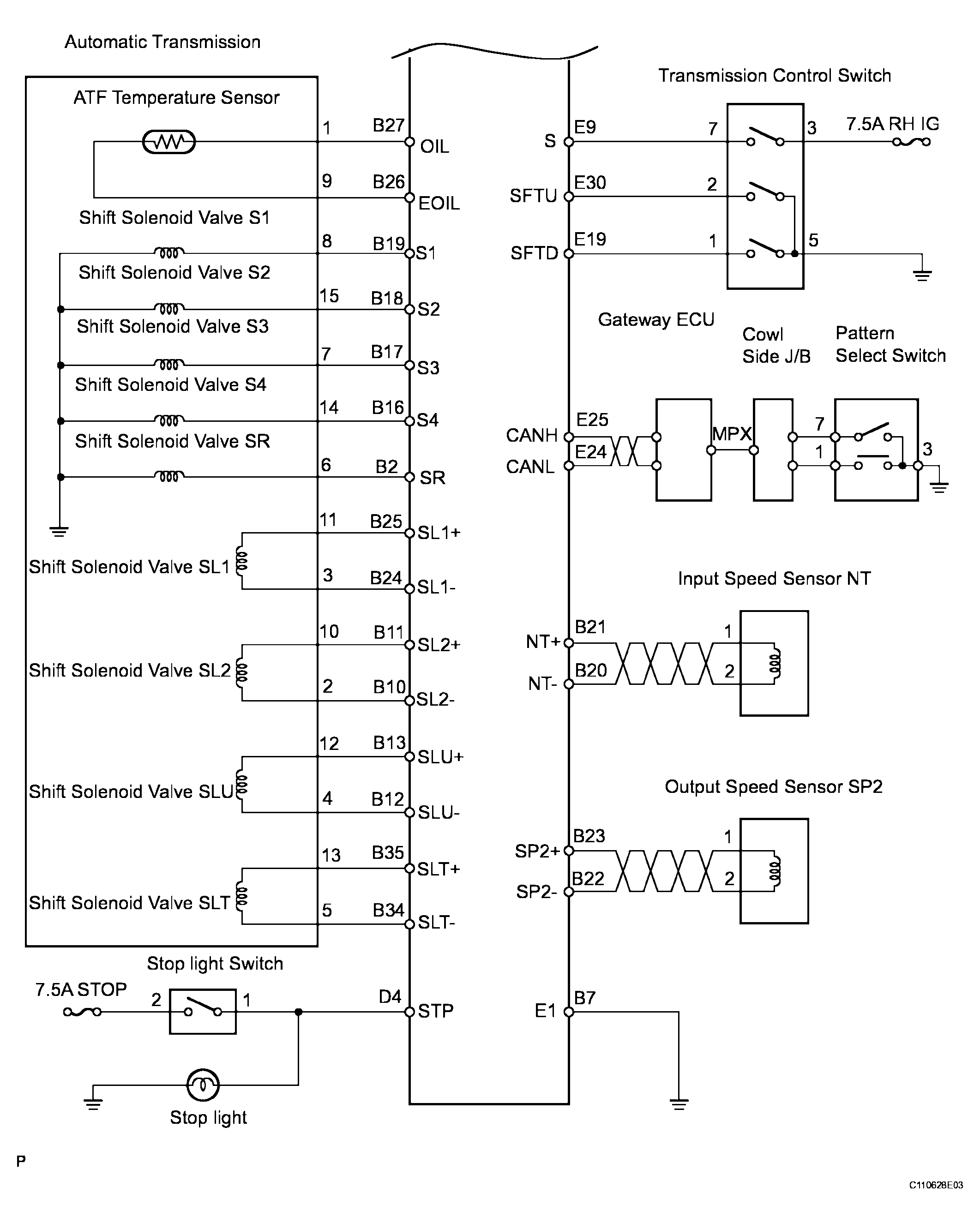
The configuration of the electronic control system in the A761E automatic transmission is as shown in the following chart.

Fig 1: System Diagram - Electronic Controlled Automatic Transmission System (1 Of 4)
G04028215Courtesy of © TOYOTA, LICENSE AGREEMENT TMS1002
Fig 2: System Diagram - Electronic Controlled Automatic Transmission System (2 Of 4)
G04028216Courtesy of © TOYOTA, LICENSE AGREEMENT TMS1002
Fig 3: System Diagram - Electronic Controlled Automatic Transmission System (3 Of 4)
G04028217Courtesy of © TOYOTA, LICENSE AGREEMENT TMS1002
Fig 4: System Diagram - Electronic Controlled Automatic Transmission System (4 Of 4)
G04028218Courtesy of © TOYOTA, LICENSE AGREEMENT TMS1002