LEMON Manuals: Even more car manuals for everyone: 1960-2025
Home >> Lexus >> 2006 >> LS 430 >> Repair and Diagnosis >> Engine Performance >> System >> SFI System - Diagnostics >> Fuel Pump Control Circuit >> Wiring Diagram
April 5, 2026: LEMON Manuals is launched! Read the announcement.

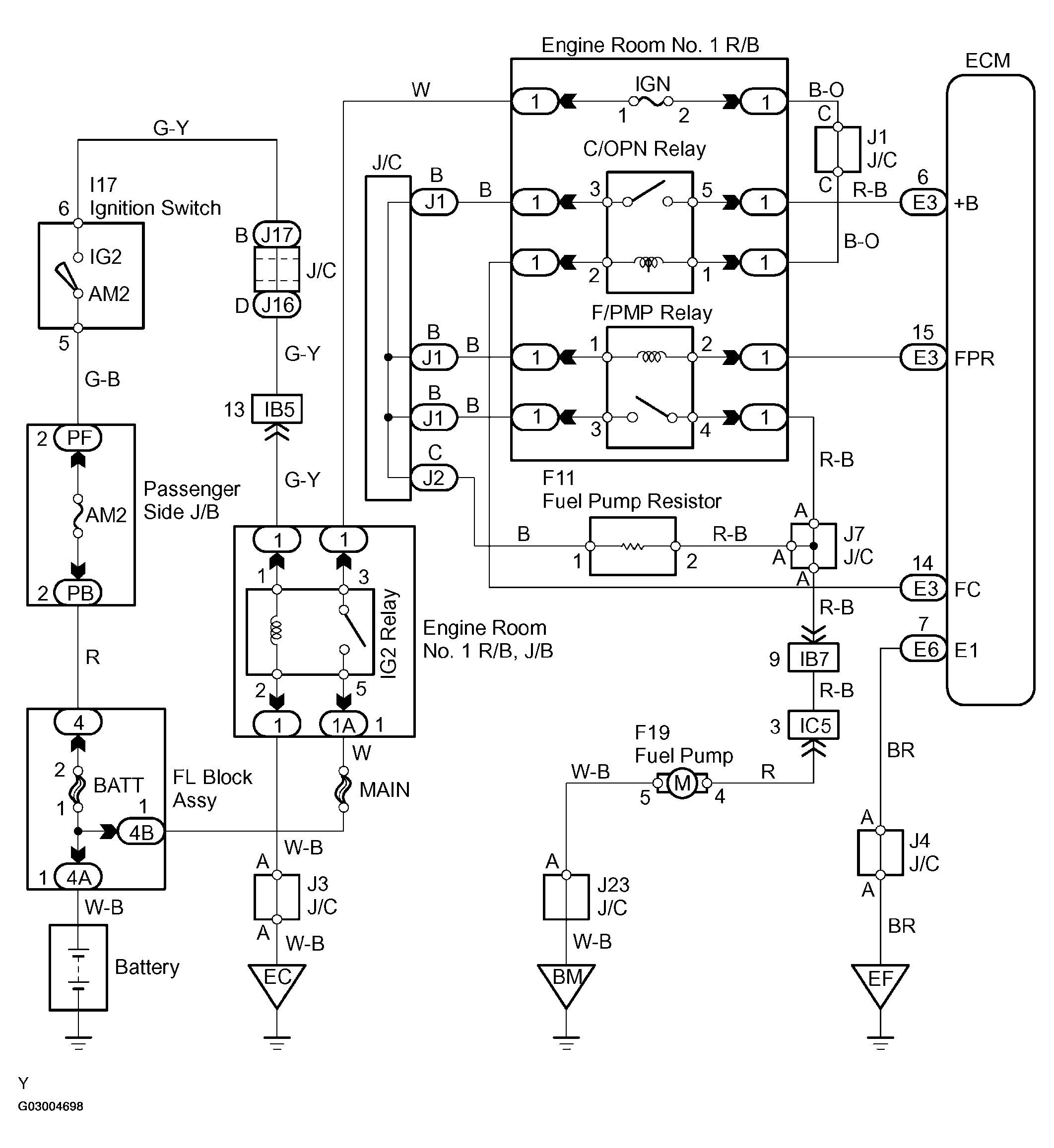
Fuel Pump Control Circuit: Wiring Diagram

Fig 1: Fuel Pump Control Circuit - Wiring Diagram
G03004698Courtesy of © TOYOTA, LICENSE AGREEMENT TMS1002

HINT:

This troubleshooting procedure is based on the premise that the engine is started. If the engine is not started, proceed to PROBLEM SYMPTOMS TABLE  .