LEMON Manuals: Even more car manuals for everyone: 1960-2025
Home >> Lexus >> 2006 >> RX 330 AWD >> Repair and Diagnosis >> Engine Performance >> Engine Control System (3MZ-FE) >> Circuit Opening Relay >> Inspection
April 5, 2026: LEMON Manuals is launched! Read the announcement.

Circuit Opening Relay: Inspection

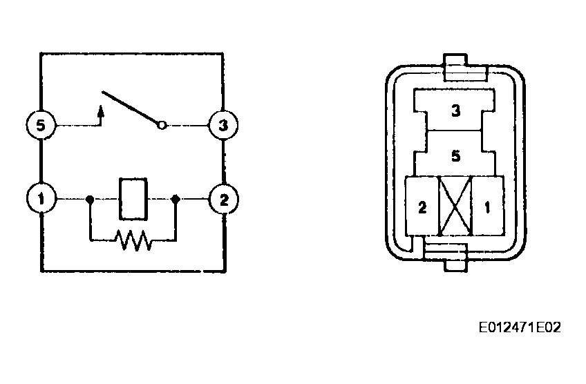
  1. INSPECT CIRCUIT OPENING RELAY 
    1. Continuity inspection.
    1. Using an ohmmeter, check for resistance between the terminals.

    Resistance 

    CIRCUIT OPENING RELAY

    Terminals Specified Condition
    3-5 10 kΩ or higher
    3-5 Below 1 Ω (Apply battery voltage terminals 1 and 2)
    Fig 1: Inspecting Circuit Opening Relay
    G04087523Courtesy of © TOYOTA, LICENSE AGREEMENT TMS1002