GS 300
HEATED OXYGEN SENSOR HEATER
| MID | TID | Scaling | Description of Test Value | Minimum Test Limit | Maximum Test Limit |
|---|---|---|---|---|---|
| $42 | $90 | Multiply by 0.001 (A) | Maximum sensor heater current | Minimum test limit | Maximum test limit |
THERMOSTAT
| MID | TID | Scaling | Description of Test Value | Minimum Test Limit | Maximum Test Limit |
|---|---|---|---|---|---|
| $E1 | $E8 | Multiply by 01 [°C] | ECT sensor output when estimated ECT reached to malfunction criteria | Malfunction criteria | Maximum test limit |
HO2S - MONITOR
| MID | TID | Scaling | Description of Test value | Minimum Test Limit | Maximum Test Limit |
|---|---|---|---|---|---|
| $02 | $07 | Multiply by 0.001 [V] | Maximum sensor voltage | Minimum test limit | Maximum test limit |
| $02 | $08 | Multiply by 0.001 [V] | Maximum sensor voltage | Minimum test limit | Maximum test limit |
| $02 | $8F | Multiply by 0.001 [g] | Maximum oxygen storage capacity | 0 | Maximum test limit |
MISFIRE MONITOR - ALL CYLINDERS
| MID | TID | Scaling | Description of Test Value | Minimum Test Limit | Maximum Test Limit |
|---|---|---|---|---|---|
| $A1 | $0B | Multiply by 1 [time] | Exponential weighted moving average misfire counts for last 10 driving cycles - total | 0 | 65535 |
| $A1 | $0C | Multiply by 1 [time] | Misfire counts for last and current driving cycles - total | 0 | 65535 |
MISFIRE MONITOR - CYLINDERS 1
| MID | TID | Scaling | Description of Test Value | Minimum Test Limit | Maximum Test Limit |
|---|---|---|---|---|---|
| $A2 | $0B | Multiply by 1 [time] | Exponential weighted moving average misfire counts for last 10 driving cycles - total | 0 | 65535 |
| $A2 | $0C | Multiply by 1 [time] | Misfire counts for last and current driving cycles - total | 0 | 65535 |
MISFIRE MONITOR - CYLINDERS 2
| MID | TID | Scaling | Description of Test Value | Minimum Test Limit | Maximum Test Limit |
|---|---|---|---|---|---|
| $A3 | $0B | Multiply by 1 [time] | Exponential weighted moving average misfire counts for last 10 driving cycles - total | 0 | 65535 |
| $A3 | $0C | Multiply by 1 [time] | Misfire counts for last and current driving cycles - total | 0 | 65535 |
MISFIRE MONITOR - CYLINDERS 3
| MID | TID | Scaling | Description of Test Value | Minimum Test Limit | Maximum Test Limit |
|---|---|---|---|---|---|
| $A4 | $0B | Multiply by 1 [time] | Exponential weighted moving average misfire counts for last 10 driving cycles - total | 0 | 65535 |
| $A4 | $0C | Multiply by 1 [time] | Misfire counts for last and current driving cycles - total | 0 | 65535 |
MISFIRE MONITOR - CYLINDERS 4
| MID | TID | Scaling | Description of Test Value | Minimum Test Limit | Maximum Test Limit |
|---|---|---|---|---|---|
| $A5 | $0B | Multiply by 1 [time] | Exponential weighted moving average misfire counts for last 10 driving cycles - total | 0 | 65535 |
| $A5 | $0C | Multiply by 1 [time] | Misfire counts for last and current driving cycles - total | 0 | 6,535 |
MISFIRE MONITOR - CYLINDERS 5
| MID | TID | Scaling | Description of Test Value | Minimum Test Limit | Maximum Test Limit |
|---|---|---|---|---|---|
| $A6 | $0B | Multiply by 1 [time] | Exponential weighted moving average misfire counts for last 10 driving cycles - total | 0 | 65535 |
| $A6 | $0C | Multiply by 1 [time] | Misfire counts for last and current driving cycles - total | 0 | 65535 |
MISFIRE MONITOR - CYLINDERS 6
| MID | TID | Scaling | Description of Test Value | Minimum Test Limit | Maximum Test Limit |
|---|---|---|---|---|---|
| $A7 | $0B | Multiply by 1 [time] | Exponential weighted moving average misfire counts for last 10 driving cycles - total | 0 | 65535 |
| $A7 | $0C | Multiply by 1 [time] | Misfire counts for last and current driving cycles - total | 0 | 65535 |
TID $01: CATALYST - USING A/F SENSOR AND HO2
| TLT | CID | Unit Conversion | Description of Test Value | Description of Test Limit |
|---|---|---|---|---|
| 0 | $01 | Multiply by 0.0078 (no dimension) | Catalyst deterioration level (bank 1): Determined by waveform of A/F sensor and HO2S |
Malfunction criterion |
| 0 | $01 | Multiply by 0.0078 (no dimension) | Catalyst deterioration level (bank 1): Determined by waveform of A/F sensor and HO2S |
Malfunction criterion for catalyst deterioration |
| 0 | $02 | Multiply by 0.0078 (no dimension) | Catalyst deterioration level (bank 2): Determined by waveform of A/F sensor and HO2S |
Malfunction criterion for catalyst deterioration |
A/F SENSOR MONITOR
| MID | TID | Scaling | Description of Test Value | Minimum Test Limit | Maximum test Limit |
|---|---|---|---|---|---|
| $01 | $91 | Multiply by 0.003 [mA] | Air-fuel ratio sensor current for bank 1 sensor 1 | Malfunction criterion for low side rationality | Malfunction criterion for high side rationality |
TID $06: A/F SENSOR
| TLT | CID | Unit Conversion | Description of Test Value | Description of Test Limit |
|---|---|---|---|---|
| 0 | $01 | Multiply by 0.000244 (No dimension) | Parameter for identify A/F sensor response rate (bank 1) | Malfunction criterion |
| 0 | $11 | Multiply by 0.000244 (No dimension) | Parameter for identify A/F sensor response rate (bank 2) | Malfunction threshold for A/F sensor deterioration |
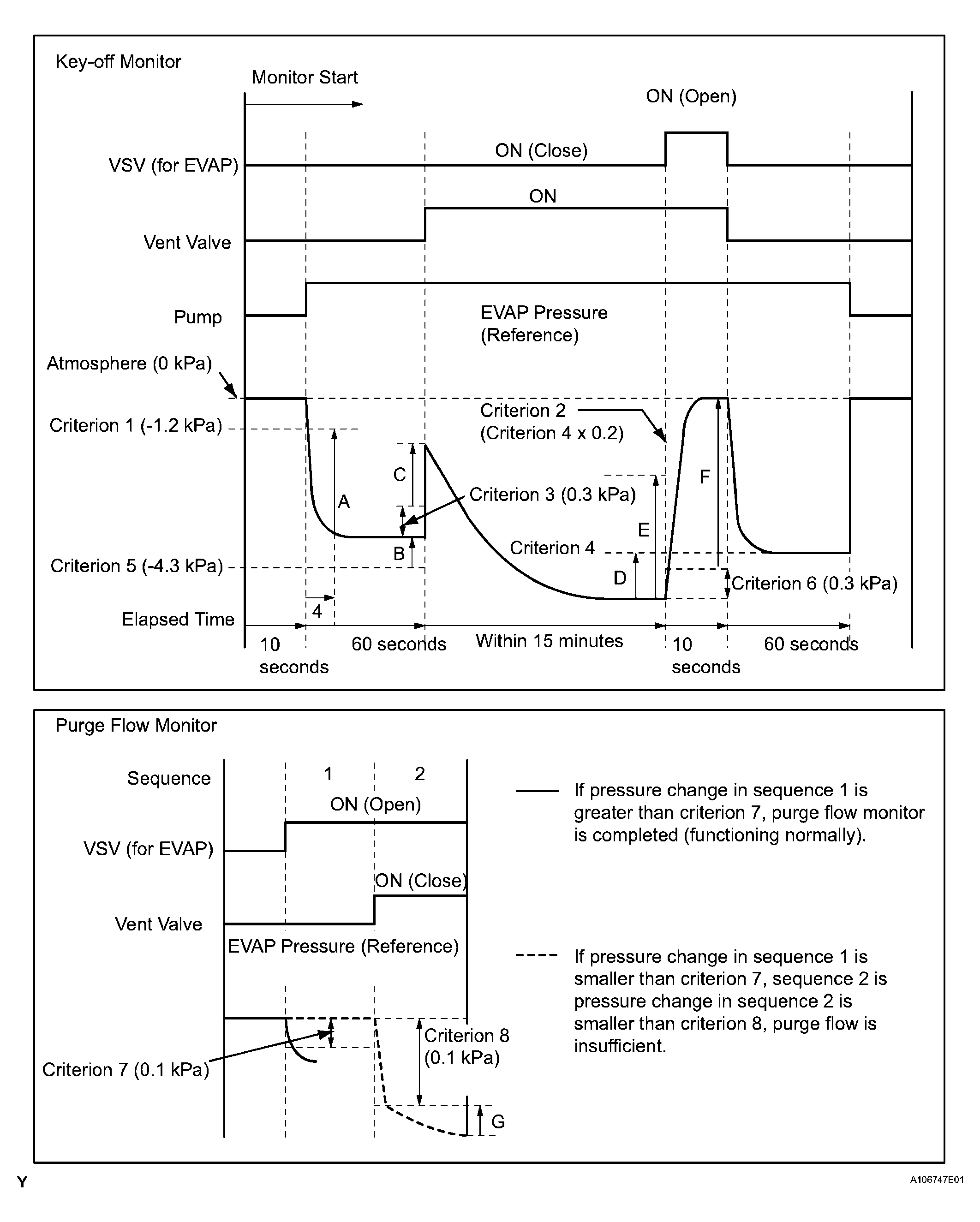
EVAP
| MID | TID | Scaling | Description of Test Value | Minimum Test Limit | Maximum Test Limit | ||
|---|---|---|---|---|---|---|---|
| $3D | $C9 | Multiply by 0.01 [kPa] | Test value for small leak (P0456) Refer to pressure D(1) | Minimum test limit for small leak | Maximum test limit for small leak | ||
| $3D | $CA | Multiply by 0.01 [kPa] | Test value for gross leak (P0455) Refer to pressure E(1) | Minimum test limit for gross leak | Maximum test limit for gross leak | ||
| $3D | $CB | Multiply by 0.01 [kPa] | Test value for vacuum pump stuck OFF (P2401) Refer to pressure A(1) | Minimum test limit for vacuum pump stuck OFF | Maximum test limit for vacuum pump stuck OFF | ||
| $3D | $CD | Multiply by 0.01 [kPa] | Test value for vacuum pump stuck ON (P2402) Refer to pressure A(1) | Minimum test limit for vacuum pump stuck ON | Maximum test limit for vacuum pump stuck ON | ||
| $3D | $CE | Multiply by 0.01 [kPa] | Test value for vent valve stuck OFF (vent) (P2420) Refer to pressure C(1) | Minimum test limit for vent valve stuck ON | Maximum test limit for vent valve stuck ON | ||
| $3D | $CF | Multiply by 0.01 [kPa] | Test value for vent valve stuck ON (P2419) Refer to pressure A(1) | Minimum test limit for vent valve stuck OFF | Maximum test limit for vent valve stuck OFF | ||
| $3D | $D0 | Multiply by 0.01 [kPa] | Test value for 0.02 inch orifice low flow (P043E) Refer to pressure B(1) | Minimum test limit for 0.02 inch orifice low flow | Maximum test limit for 0.02 inch orifice low flow | ||
| $3D | $D1 | Multiply by 0.01 [kPa] | Test value for 0.02 inch orifice high flow (P043F) Refer to pressure A(1) | Minimum test limit for 0.02 inch orifice high flow | Maximum test limit for 0.02 inch orifice high flow | ||
| $3D | $D4 | Multiply by 0.01 [kPa] | Test value for EVAP VSV stuck close (P0441) Refer to pressure F(1) | Minimum test limit for EVAP VSV stuck close | Maximum test limit for EVAP VSV stuck close | ||
| $3D | $D5 | Multiply by 0.01 [kPa] | Test value for EVAP VSV stuck open (P0441) Refer to pressure E(1) | Minimum test limit for EVAP VSV stuck open | Maximum test limit for EVAP VSV stuck open | ||
| $3D | $D7 | Multiply by 0.01 [kPa] | Test value for purge flow (P0441) Refer to pressure G(1) | Minimum test limit for purge flow | Maximum test limit for purge flow | ||
|
|||||||