LEMON Manuals: Even more car manuals for everyone: 1960-2025
Home >> Lexus >> 2008 >> ES 350 V6-3.5L (2GR-FE) >> Repair and Diagnosis >> Powertrain Management >> Computers and Control Systems >> Engine Control Module >> Testing and Inspection >> Component Tests and General Diagnostics
April 5, 2026: LEMON Manuals is launched! Read the announcement.

Component Tests and General Diagnostics








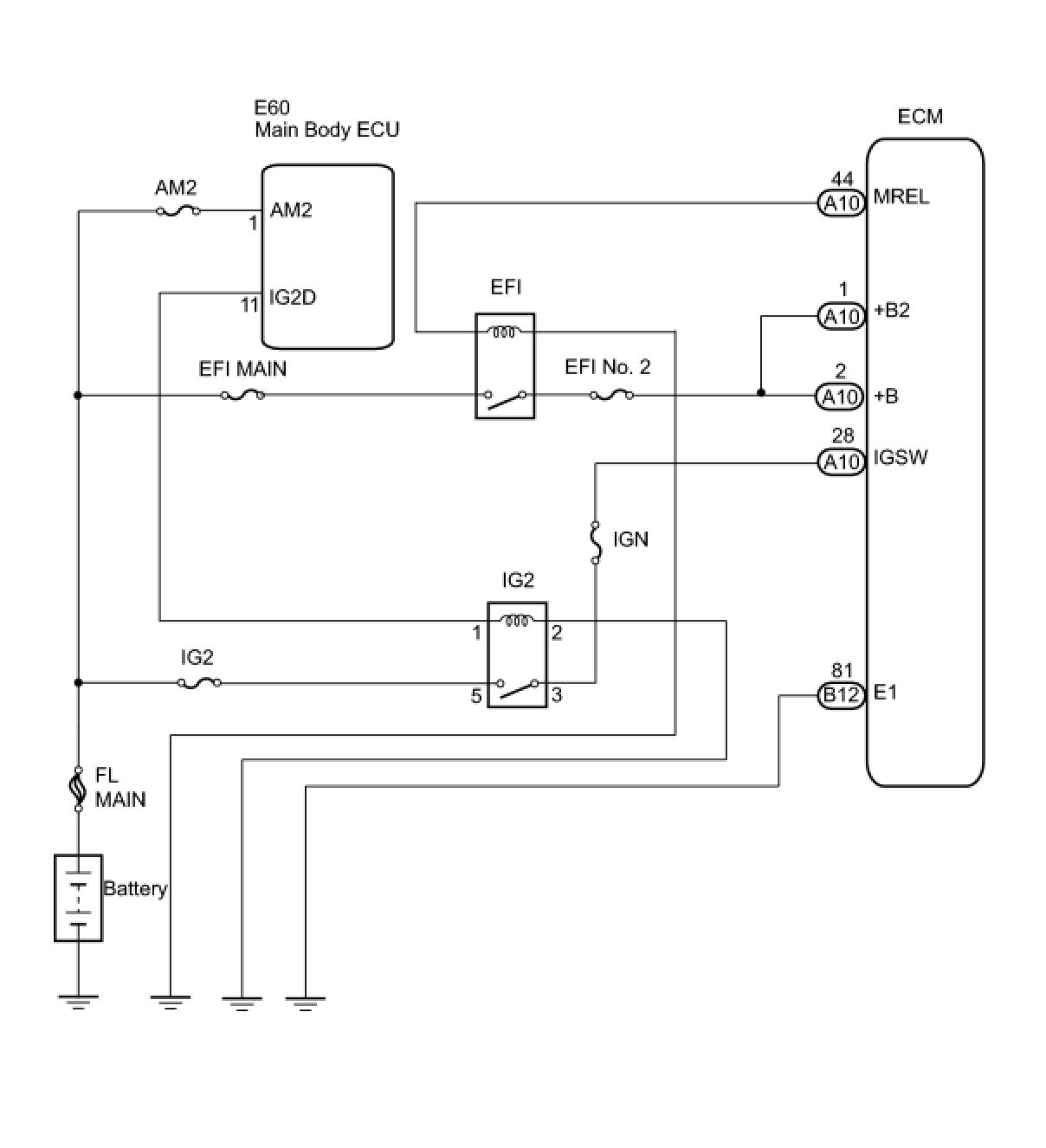
2GR-FE ENGINE CONTROL SYSTEM: SFI SYSTEM: ECM Power Source Circuit

ECM Power Source Circuit

DESCRIPTION

When the engine switch is turned on (IG), the battery voltage is applied to terminal IGSW of the ECM. The ECM MREL output signal causes a current to flow to the coil, closing the contacts of the EFI MAIN relay and supplying power to terminal +B of the ECM.
If the engine switch is turned off, the ECM holds the EFI MAIN relay ON for a maximum of 2 seconds to allow for the initial setting of the throttle valve.
When the engine switch is turned on (IG), voltage from the ECM's MREL terminal applies to the engine room junction block (EFI relay). This causes the contacts of the engine room junction block (EFI relay) to close, which supplies power to terminal +B or +B1 of the ECM.

WIRING DIAGRAM





INSPECTION PROCEDURE

PROCEDURE

1. CHECK HARNESS AND CONNECTOR (ECM - BODY GROUND)





(a) Disconnect the B12 ECM connector.
(b) Measure the resistance according to the value(s) in the table below.
Standard resistance:





(c) Reconnect the ECM connector.
NG -- REPAIR OR REPLACE HARNESS OR CONNECTOR
OK -- Continue to next step.
2. CHECK ENGINE ROOM JUNCTION BLOCK (EFI RELAY VOLTAGE)





(a) Remove the engine room junction block from the engine room R/B.
(b) Turn the engine switch on (IG).
(c) Measure the voltage according to the value(s) in the table below.
Standard voltage:






OK -- INSPECT ENGINE ROOM JUNCTION BLOCK (EFI RELAY)
NG -- Continue to next step.
3. INSPECT EFI MAIN FUSE





(a) Remove the EFI MAIN fuse from the engine room R/B.
(b) Measure the EFI MAIN fuse resistance.
Standard resistance:
Below 1 Ohms
(c) Reinstall the EFI MAIN fuse.
NG -- REPLACE EFI MAIN FUSE
OK -- Continue to next step.
4. CHECK HARNESS AND CONNECTOR (ENGINE ROOM RELAY BLOCK - BATTERY)





(a) Disconnect the negative battery terminal.
(b) Disconnect the positive battery terminal.
(c) Remove the engine room junction block from the engine room R/B.
(d) Measure the resistance according to the value(s) in the table below.
Standard resistance (Check for open):






Standard resistance (Check for short):





(e) Reinstall the engine room junction block.
(f) Reconnect the positive battery terminal.
(g) Reconnect the negative battery terminal.
NG -- REPAIR OR REPLACE HARNESS OR CONNECTOR
OK -- PROCEED TO NEXT CIRCUIT INSPECTION SHOWN IN PROBLEM SYMPTOMS TABLE
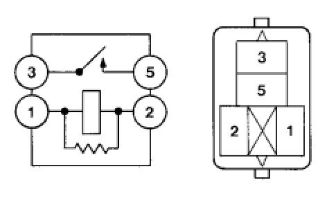
5. INSPECT ENGINE ROOM JUNCTION BLOCK (EFI RELAY)





(a) Remove the engine room junction block from the engine room R/B.
(b) Measure the resistance between the terminals.
Standard resistance:





(c) Reinstall the engine room junction block.
NG -- REPLACE ENGINE ROOM JUNCTION BLOCK
OK -- Continue to next step.
6. INSPECT EFI NO. 2 FUSE





(a) Remove the EFI No. 2 fuse from the engine room R/B.
(b) Measure the EFI No. 2 fuse resistance.
Standard resistance:
Below 1 Ohms
(c) Reinstall the EFI No. 2 fuse.
NG -- REPLACE EFI NO. 2 FUSE
OK -- Continue to next step.
7. CHECK HARNESS AND CONNECTOR (ECM - ENGINE ROOM JUNCTION BLOCK)





(a) Disconnect the A10 ECM connector.
(b) Remove the engine room junction block from the engine room R/B.
(c) Measure the resistance according to the value(s) in the table below.
Standard resistance (Check for open):






Standard resistance (Check for short):





(d) Reinstall the engine room junction block.
(e) Reconnect the ECM connector.
NG -- REPAIR OR REPLACE HARNESS OR CONNECTOR
OK -- Continue to next step.
8. INSPECT ECM (IGSW VOLTAGE)





(a) Disconnect the A10 ECM connector.
(b) Measure the voltage according to the value(s) in the table below.
Standard voltage:





(c) Reconnect the ECM connector.
OK -- CHECK HARNESS AND CONNECTOR (ECM - BODY GROUND)
NG -- Continue to next step.
9. INSPECT IGNITION RELAY NO. 2





(a) Remove the IG2 relay from the engine room R/B.
(b) Measure the resistance according to the value(s) in the table below.
Standard resistance:





(c) Reinstall the IG2 relay.
NG -- REPLACE IGNITION RELAY NO. 2
OK -- Continue to next step.
10. CHECK HARNESS AND CONNECTOR (IG2 RELAY - BODY GROUND)





(a) Remove the IG2 relay from the engine room R/B.
(b) Measure the resistance according to the value(s) in the table below.
Standard resistance:





(c) Reinstall the IG2 relay.
Result:






A -- GO TO SMART ACCESS SYSTEM WITH PUSH-BUTTON START
B -- REPAIR OR REPLACE HARNESS OR CONNECTOR
11. CHECK HARNESS AND CONNECTOR (ECM - BODY GROUND)





(a) Disconnect the A10 ECM connector.
(b) Measure the resistance according to the value(s) in the table below.
Standard resistance:





(c) Reconnect the ECM connector.
NG -- REPAIR OR REPLACE HARNESS OR CONNECTOR
OK -- REPLACE ECM