LEMON Manuals: Even more car manuals for everyone: 1960-2025
Home >> Lexus >> 2008 >> ES 350 >> Repair and Diagnosis >> Transmission >> Automatic Trans >> Automatic Transaxle >> Automatic Transaxle System >> System Diagram
April 5, 2026: LEMON Manuals is launched! Read the announcement.

System Diagram

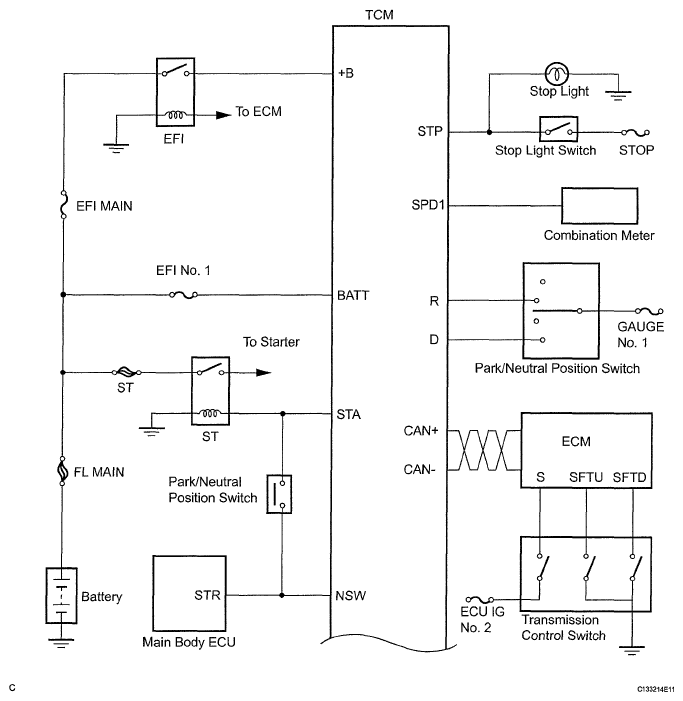
The configuration of the electronic control system in the U660E automatic transaxle is as shown in the following chart.

Fig 1: Automatic Transaxle System - System Diagram (1 Of 3)
G05836039Courtesy of © TOYOTA, LICENSE AGREEMENT TMS1002
Fig 2: Automatic Transaxle System - System Diagram (2 Of 3)
G05836040Courtesy of © TOYOTA, LICENSE AGREEMENT TMS1002
Fig 3: Automatic Transaxle System - System Diagram (3 Of 3)
G05836041Courtesy of © TOYOTA, LICENSE AGREEMENT TMS1002